GM Service Manual Online
For 1990-2009 cars only
Makes
🢒
Opel
🢒
1997
🢒
Sintra
🢒
Engine
🢒
Engine Electrical
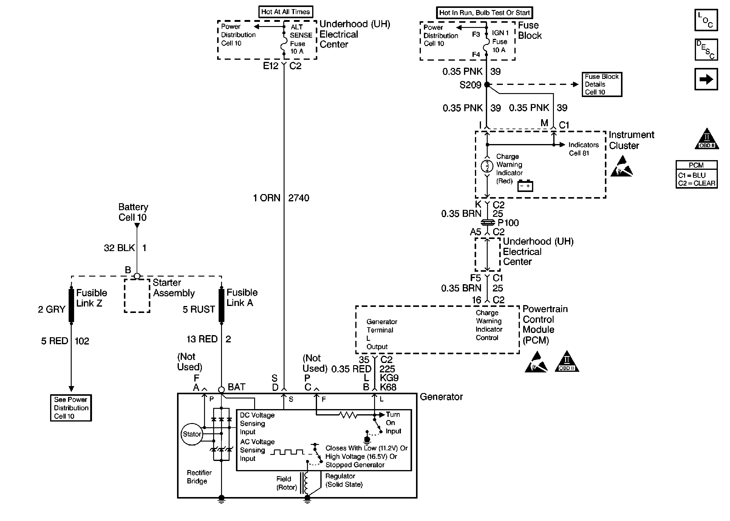
🢒 Starting and Charging Schematics
Figure
1:
Starter System
Figure
2:
Charging System