GM Service Manual Online
For 1990-2009 cars only
Makes
🢒
Opel
🢒
1999
🢒
Sintra
🢒 Cell 133: G200, G302
Cell 133: G200, G302
Cell 133: G200, G302
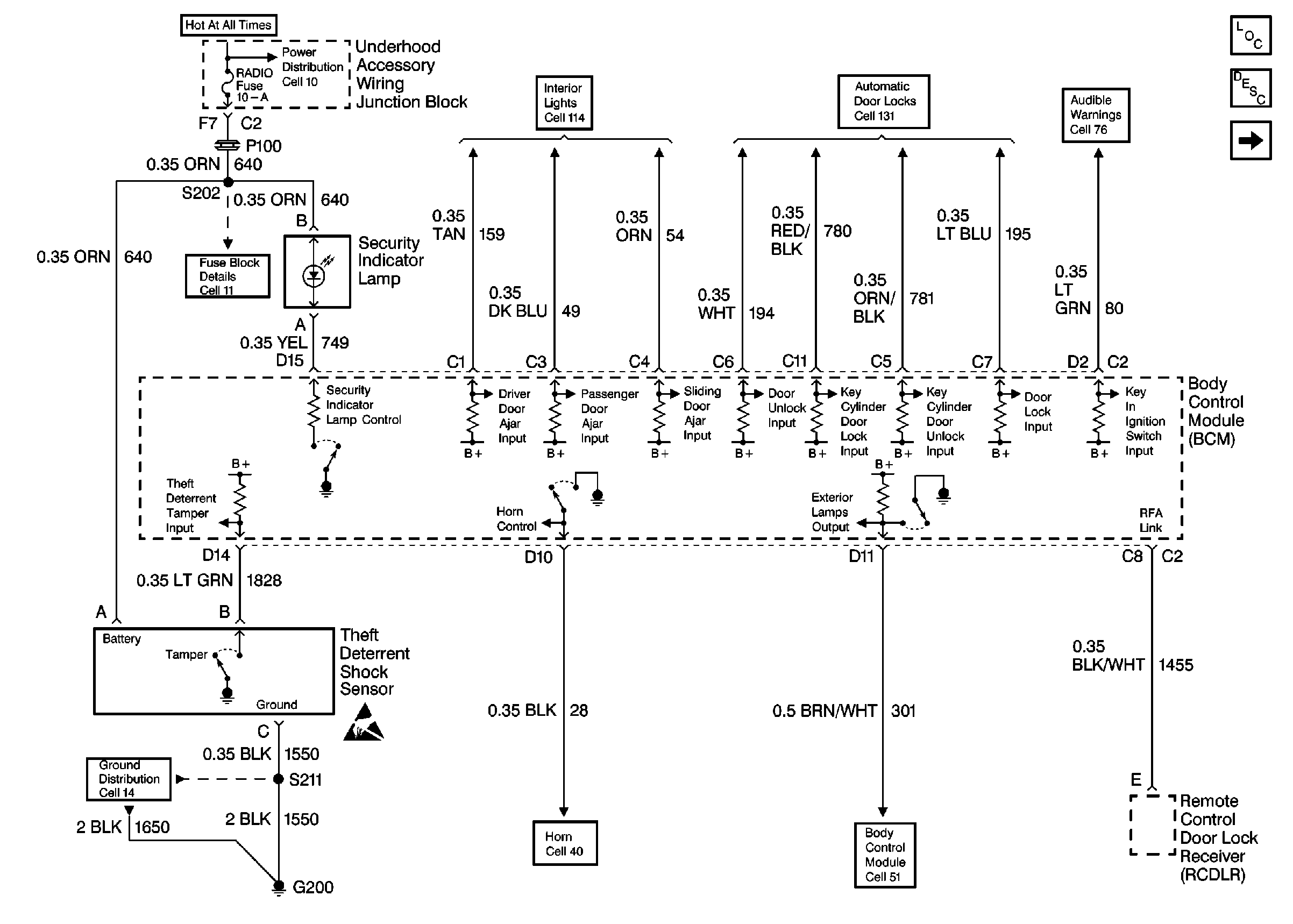
Theft Deterrent System Components
Content Theft Deterrent (CTD) Circuit Description
Pass Key III Module
Cell 114: Door Locks, Sliding Door Jamb Switches, Liftgate Door Lock
Door Lock Power Distribution
Cell 76: Instrument Cluster, LF Door Lock, Ignition Key Alarm Switch
Cell 11: UH: Radio Fuse
Cell 14: G200
Handling ESD Sensitive Parts Notice
Horns
Cell 51: BCM: Ignition Input, Door Locks, Exterior Lamps Output