GM Service Manual Online
For 1990-2009 cars only

SERVICE MANUAL UPDATE TRANSAXLE GEAR SIGNAL SWITCH

VEHICLES AFFECTED: 88-89 AB (AWD ONLY) 3.1L (VIN T) V6

This bulletin adds Code 62 (Transaxle Gear Switch Signal Circuits) Electrical Diagnosis to Section "6E" of the 1988 and 1989 Service Manuals for all "A" (A.W.D.) carlines with 3.lL LHO (VIN T) engines.

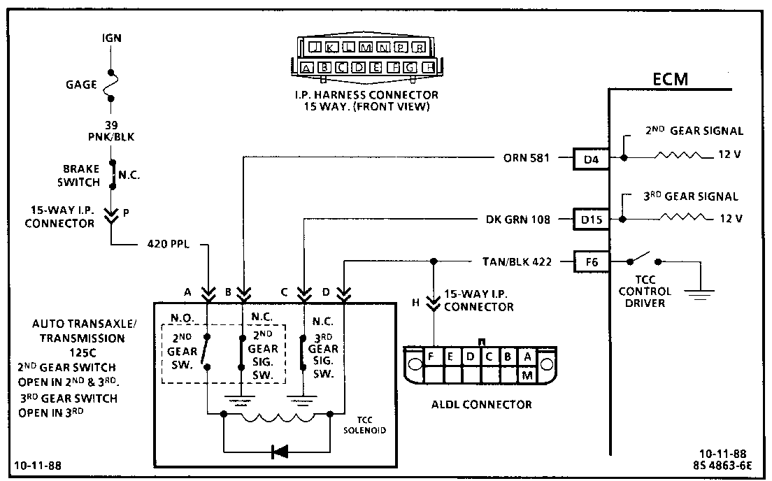
CODE 62 TRANSAXLE GEAR SWITCH SIGNAL CIRCUITS (ELECTRICAL DIAGNOSIS) 3.1 L (VIN T) A.W.D. "A" CARLINE (PORT)

Circuit Description:

The 2nd gear signal switch in this vehicle should be open in 2nd and 3rd gear. The ECM uses this 2nd gear signal to disengage the TCC when downshifting.

The 3rd gear switch should be open in 3rd gear,

1st Gear = 2nd gear switch open 2nd gear signal switch closed 3rd gear signal switch closed

2nd Gear = 2nd gear switch closed 2nd gear signal switch opens 3rd gear signal switch closed

3rd Gear = 2nd gear switch closed 2nd gear signal switch opens 3rd gear signal switch opens

Test Description: Numbers below refer to circled numbers on the diagnostic chart.

1. Some "Scan" tools display the state of these switches in different ways. Be familiar with the type of tool being used. Since both switches should be in the closed state during this test, the tool should read the same for either the 2nd or 3rd gear switch.

2. Determines whether the switch or signal circuit is open. The circuit can be checked for an open by measuring the voltage (with a voltmeter) at the TCC connector (should be about 12 volts).

3. Because the switch(s) should be grounded in this step, disconnecting the TCC connector should cause the "Scan" switch state to change.

4. The switch state should change when the vehicle shifts into 2nd gear.

Diagnostic Aids:

If vehicle is road tested because of a TCC related problem, be sure the switch states do not change while in 3rd gear because the TCC will disengage. If switches change state, carefully check wire routing and connections.


Object Number: 80971  Size: FS


Object Number: 80970  Size: FS

General Motors bulletins are intended for use by professional technicians, not a "do-it-yourselfer". They are written to inform those technicians of conditions that may occur on some vehicles, or to provide information that could assist in the proper service of a vehicle. Properly trained technicians have the equipment, tools, safety instructions and know-how to do a job properly and safely. If a condition is described, do not assume that the bulletin applies to your vehicle, or that your vehicle will have that condition. See a General Motors dealer servicing your brand of General Motors vehicle for information on whether your vehicle may benefit from the information.