GM Service Manual Online
For 1990-2009 cars only
Figure 1:

Pontiac


Object Number: 822108  Size: FS
Master Electrical Component List
SIR System Description and Operation
Side SIR Schematics
Fuse Block-Underhood Fuse: 19 Fuse Block-Center Console Fuses: IGN 1 MDL, SIR, INTEMM and BCM-ACCY
Cigar Lighter/Auxiliary Outlets Schematics-Buick
SIR Schematic Icons
SIR Schematic Icons
SIR Schematic Icons
SIR Schematic Icons
SIR Schematic Icons
G302
Figure 2:

Power, Ground, Front Sensors and Front Inflatable Restraint Modules--Buick


Object Number: 815726  Size: FS
Master Electrical Component List
SIR System Description and Operation
Side SIR Schematics
SIR Schematics
SIR Schematic Icons
Fuse Block-Underhood Fuse: 19 Fuse Block-Center Console Fuses: IGN 1 MDL, SIR, INTEMM and BCM-ACCY
Seat Belt Schematic
SIR Schematic Icons
SIR Schematic Icons
SIR Schematic Icons
Ground G302 Schematics
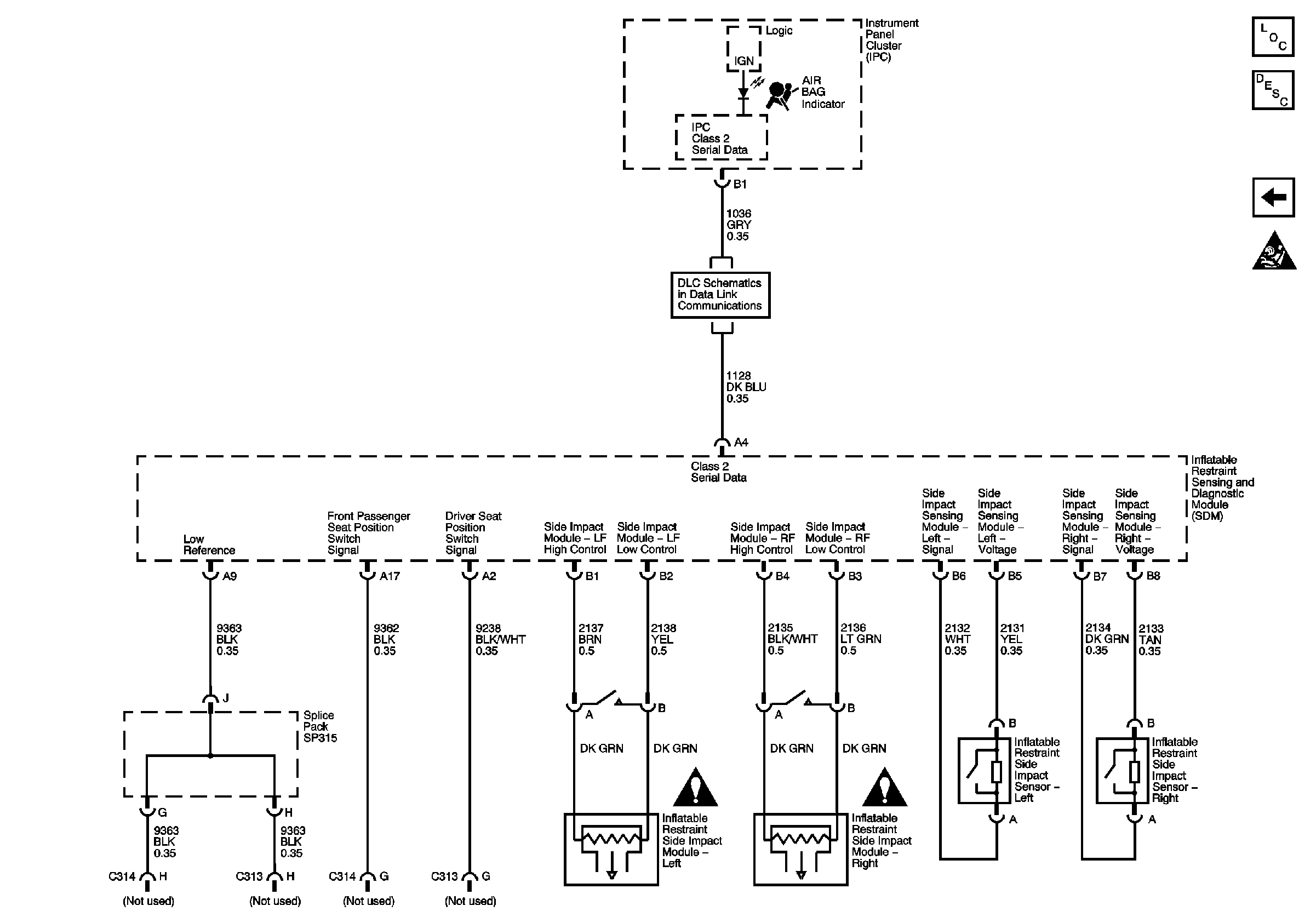
Figure 3:

Side Impact Modules, Side Impact Sensors, and Indicator-- Buick


Object Number: 815730  Size: FS
Master Electrical Component List
SIR System Description and Operation
Front SIR Schematics
SIR Schematic Icons
Cigar Lighter/Auxiliary Outlets Schematics-Buick
SIR Schematic Icons
SIR Schematic Icons