GM Service Manual Online
For 1990-2009 cars only

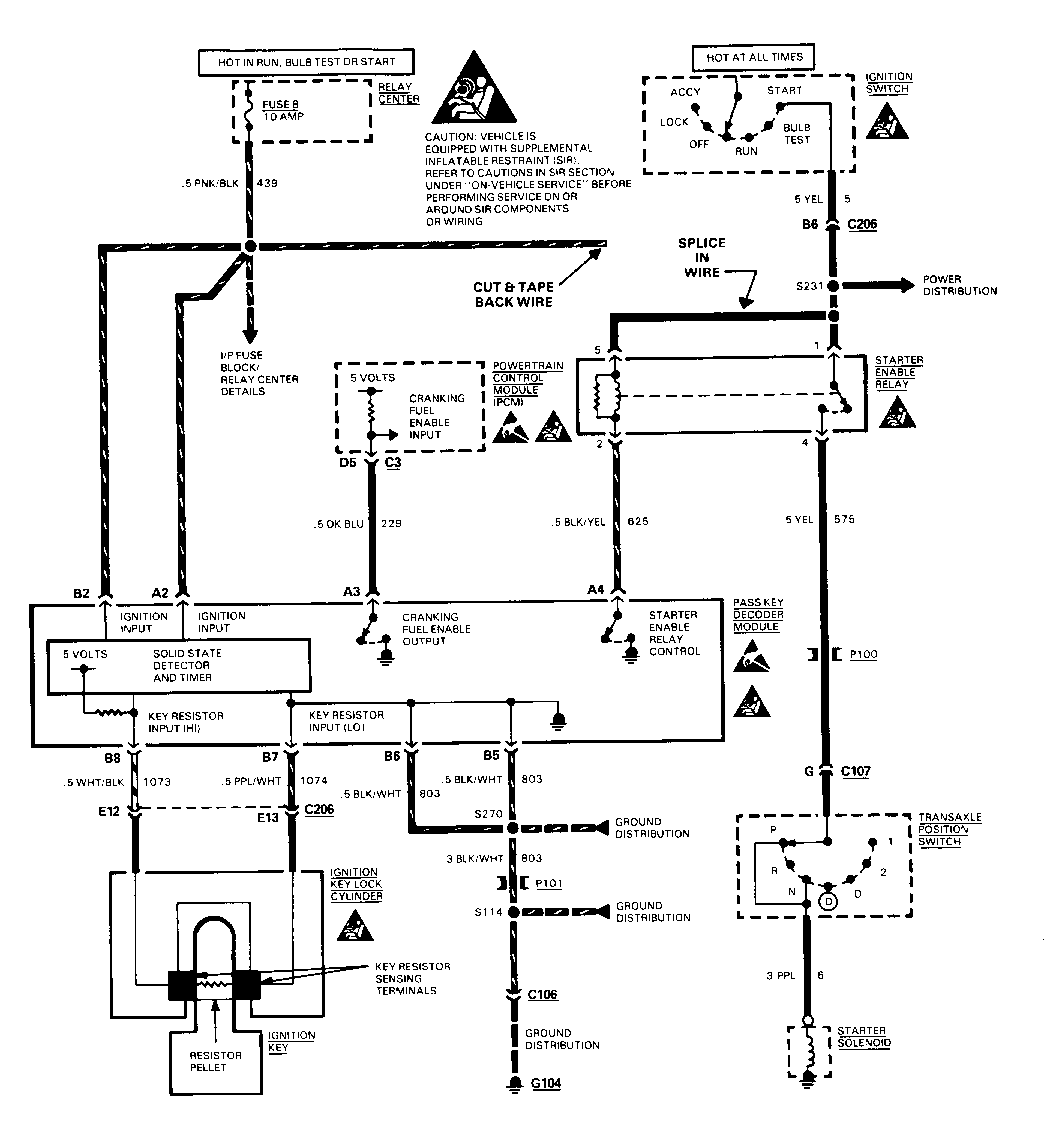
MALFUNCTIONING PASSKEY RELAY REPLACE STARTER ENABLE RELAY

MALFUNCTIONING PASS-KEY RELAY Subject: (REPLACE STARTER ENABLE RELAY/ CHANGE WIRING)

Models Affected: 1992 BONNEVILLE MODELS

This bulletin is being revised to correct the model years involved for Pontiac. ,his bulletin cancels and replaces bulletin 92-8-12 issued 1192. Please discard bulletin 92-8-12.

CONDITION:

An intermittent no crank condition may be caused by a malfunctioning Pass-Key Relay. The security light will come on for five seconds, then go out, when attempting to start the vehicle. The vehicle, however, will not enable the starter.

SERVICE PROCEDURE:

On all vehicles, replace the starter enable relay with Part Number 25609047. Refer to the appropriate service manual for location of the starter enable relay.

On Pontiacs built before VIN N1231989, also change the wiring as follows:

1. Cut circuit 439 (pnk/blk) wire far enough from the relay connector to allow for splicing. Strip the relay side of the wire for splicing. Tape back the harness side of circuit 439. Refer to Figure 1 for wiring modification schematic.

2. Cut circuit 5 (yellow wire) far enough from the relay connector to allow for splicing.

3. Splice the three wires (both circuit 5 wires and the circuit 439 wire to the relay) together with a splice clip, part number 1839906, which can be found in terminal repair kit tool J-38125. Follow the procedure for "splicing copper wire using splice clips" in the service manual.

Parts are currently available from GMSPO.

WARRANTY INFORMATION:

(Replacing the starter enable relay)

Labor Operation No.: J4645 1.6 hr.

(Rewiring the starter enable relay)

Labor Operation No.: T6554 Labor Time: .2 hr.


Object Number: 85009  Size: FS

General Motors bulletins are intended for use by professional technicians, not a "do-it-yourselfer". They are written to inform those technicians of conditions that may occur on some vehicles, or to provide information that could assist in the proper service of a vehicle. Properly trained technicians have the equipment, tools, safety instructions and know-how to do a job properly and safely. If a condition is described, do not assume that the bulletin applies to your vehicle, or that your vehicle will have that condition. See a General Motors dealer servicing your brand of General Motors vehicle for information on whether your vehicle may benefit from the information.