GM Service Manual Online
For 1990-2009 cars only

ESM UPDATE - SEC. 8A ELECTRICAL DIAGNOSTIC REVISION

SUBJECT: ESM UPDATE - SECTION 8A ELECTRICAL DIAGNOSTIC REVISIONS

MODELS AFFECTED: 1993 BONNEVILLE SE 1993 PONTIAC SSE AND SSEi MODELS

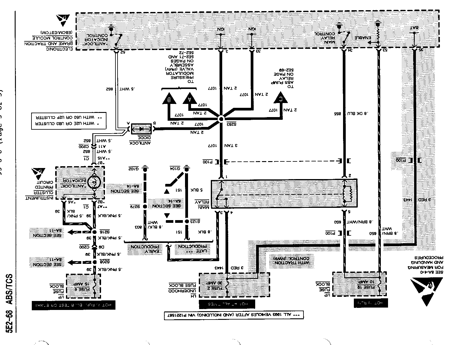
This bulletin provides Late Production and Design Change Information ranging from wire gauge and color changes to changing connector pinout identification and wiring routing changes.

The following information reflects current changes and revisions to the Electrical Systems/Service Manual Diagnostic Procedure:

1993 Bonneville SE

1993 PONTIAC SSE, SSEi

Please update your respective Service Manual accordingly.

UPDATE CHANGE SUMMARY

CARLINE: PONTIAC BONNEVILLE --------------------------- Page(s) Revision ------- -------- 5E2-56 Add CKT 151 to "POSSIBLE CAUSES: - Open in CKT" list.

5E2-57 Change "REPAIR OPEN IN CKT 803" located in the lower right hand side of the page, to "REPAIR OPEN IN CKT 151 or 803."


Object Number: 74894  Size: FS


Object Number: 75053  Size: FS


Object Number: 75184  Size: FS

General Motors bulletins are intended for use by professional technicians, not a "do-it-yourselfer". They are written to inform those technicians of conditions that may occur on some vehicles, or to provide information that could assist in the proper service of a vehicle. Properly trained technicians have the equipment, tools, safety instructions and know-how to do a job properly and safely. If a condition is described, do not assume that the bulletin applies to your vehicle, or that your vehicle will have that condition. See a General Motors dealer servicing your brand of General Motors vehicle for information on whether your vehicle may benefit from the information.