GM Service Manual Online
For 1990-2009 cars only

SMU- SECTION 8A - REVISED ELECTRICAL DIAGNOSIS

SUBJECT: SERVICE MANUAL UPDATE - SECTION 8A - REVISED ELECTRICAL DIAGNOSIS AND SCHEMATIC UPDATES FOR THE VOLTS INDICATOR

MODELS: 1995 BUICK LESABRE, PARK AVENUE 1995 OLDSMOBILE EIGHTY EIGHT, NINETY EIGHT 1995 PONTIAC BONNEVILLE

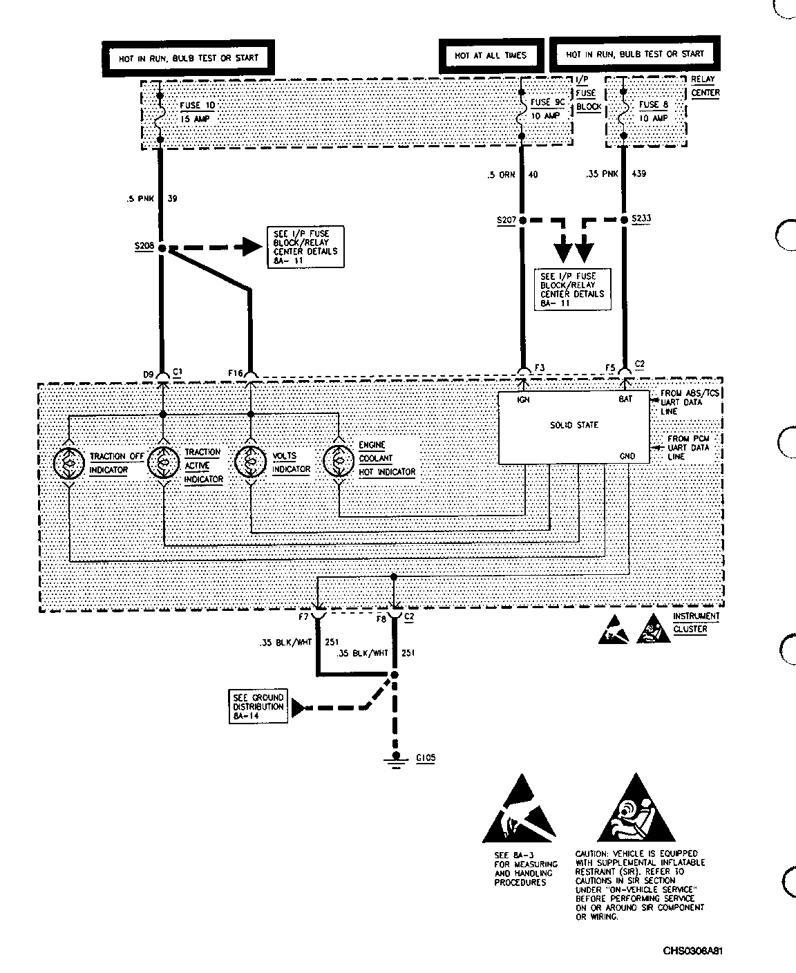
THIS BULLETIN CONTAINS REVISIONS TO SECTION 8A-81 TO COVER ELECTRICAL DIAGNOSIS AND SCHEMATIC UPDATES FOR THE ABOVE VEHICLES WITH GAGES CLUSTER. THE PRIMARY PURPOSE OF THIS BULLETIN IS TO CLARIFY THE PROPER DIAGNOSIS FOR THE VOLTS INDICATOR OR LED FOR BUICK AND PONTIAC VEHICLES. THE APPROPRIATE DIAGNOSIS FOR THE VOLTS INDICATOR OR LED IS CONTAINED IN EITHER CHART #4 OR CHART #5 IN SECTION 8A-30. HOWEVER, THESE CHARTS REFER BACK TO 8A-81 IF EVERYTHING CHECKS OUT OKAY IN THE TESTS. THEREFORE, THE SYMPTOM TABLES IN SECTION 8A-81 HAVE BEEN UPDATED TO INDICATE THAT IF THE TESTS IN THE APPROPRIATE CHART FROM SECTION 8A-30 ARE PERFORMED SUCCESSFULLY, THEN THERE IS A PROBLEM WITH THE CLUSTER AND IT MUST BE REPLACED.

IN ADDITION, THE HEADER ON THE SCHEMATIC ON PAGE 8A-81-7 HAS BEEN REMOVED TO ELIMINATE THE REFERENCE TO BUICK. THIS SCHEMATIC DETAILS SERIAL DATA CONTROLLED INDICATORS, WHICH ONLY APPLIES TO OLDSMOBILE.

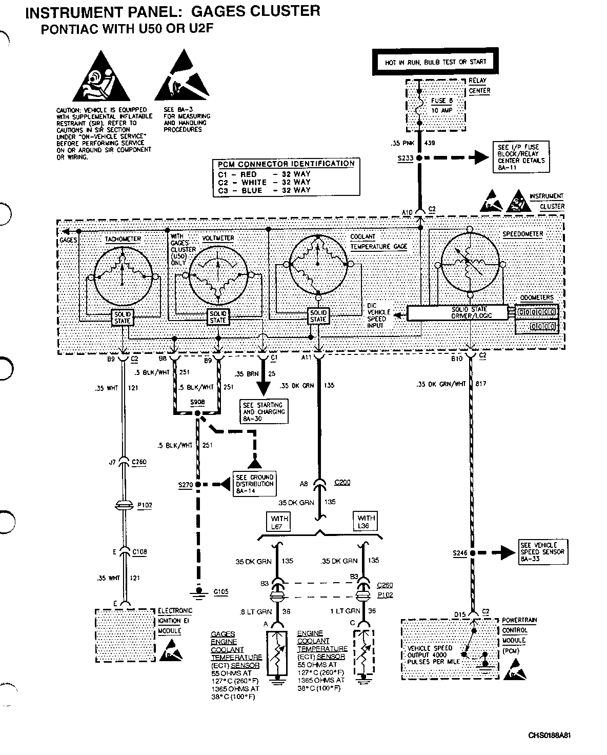
PAGE 8A-81-18 HAS BEEN UPDATED TO CORRECT THE ENGINE COOLANT TEMPERATURE SENSOR MECHANIZATION FOR PONTIAC VEHICLES WITH A U50 OR U2F CLUSTER. A THREE TERMINAL SENSOR IS USED ON THE L36 ENGINE AND A TYPICAL ONE TERMINAL SENSOR IS USED ON THE L67 ENGINE.

CHART "C" ON PAGE 8A-81-48 HAS BEEN UPDATED TO CYCLE THE IGNITION SWITCH WHEN USING THE J33431 I/P TESTER TO SIMULATE THE FUEL SENDER RESISTANCE TO DRIVE THE GAGE. THE OLDSMOBILE GAGES CLUSTER (UH8) USES A FUEL ANTISLOSH CIRCUIT WHICH NEEDS TO BE RESET IN ORDER TO GET AN IMMEDIATE READ OF THE GAGE. THIS FUEL ANTISLOSH CIRCUIT IS RESET BY CYCLING THE IGNITION SWITCH FROM "OFF" TO "RUN".

THE FOLLOWING PAGES ARE REVISIONS TO THE APPROPRIATE SERVICE MANUALS:

8A-81-7 REVISION 8A-81-18 REVISION 8A-81-35 REVISION 8A-81-36 REVISION 8A-81-38 REVISION 8A-81-48 REVISION 8A-81-66 REVISION

FIGURES: 0 ATTACHMENTS: 7


Object Number: 77809  Size: FS


Object Number: 76747  Size: FS


Object Number: 79865  Size: FS


Object Number: 81084  Size: FS


Object Number: 77808  Size: FS


Object Number: 79864  Size: FS


Object Number: 77807  Size: FS


Object Number: 77806  Size: FS

GENERAL MOTORS BULLETINS ARE INTENDED FOR USE BY PROFESSIONAL TECHNICIANS, NOT A "DO-IT-YOURSELFER". THEY ARE WRITTEN TO INFORM THOSE TECHNICIANS OF CONDITIONS THAT MAY OCCUR ON SOME VEHICLES, OR TO PROVIDE INFORMATION THAT COULD ASSIST IN THE PROPER SERVICE OF A VEHICLE. PROPERLY TRAINED TECHNICIANS HAVE THE EQUIPMENT, TOOLS, SAFETY INSTRUCTIONS AND KNOW-HOW TO DO A JOB PROPERLY AND SAFELY. IF A CONDITION IS DESCRIBED, DO NOT ASSUME THAT THE BULLETIN APPLIES TO YOUR VEHICLE, OR THAT YOUR VEHICLE WILL HAVE THAT CONDITION. SEE A GENERAL MOTORS DEALER SERVICING YOUR BRAND OF GENERAL MOTORS VEHICLE FOR INFORMATION ON WHETHER YOUR VEHICLE MAY BENEFIT FROM THE INFORMATION.

COPYRIGHT 1994 GENERAL MOTORS CORPORATION. ALL RIGHTS RESERVED.