GM Service Manual Online
For 1990-2009 cars only

SMU - SECTIONS 1C AND 8A-68 REVISED

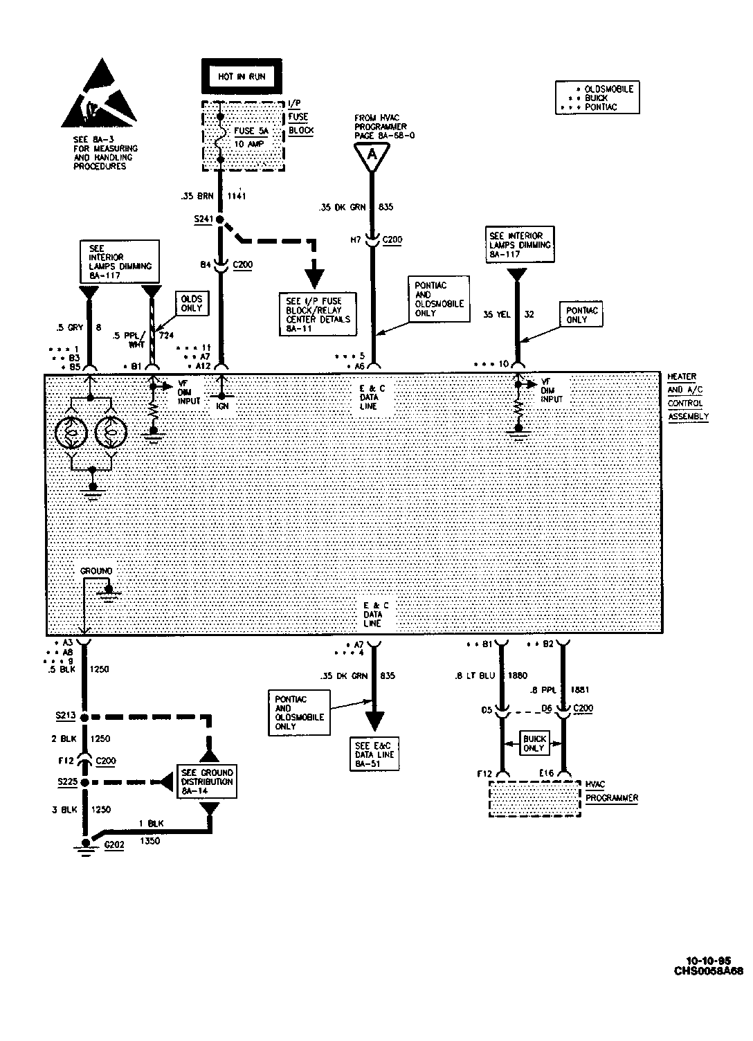
SUBJECT: SERVICE MANUAL UPDATE - SECTIONS 1C AND 8A-68 - REVISED AIR DELIVERY AND TEMPERATURE CONTROLS SCHEMATIC

MODELS: 1995 BUICK LESABRE, PARK AVENUE 1995 OLDSMOBILE EIGHTY EIGHT, NINETY EIGHT 1995 PONTIAC BONNEVILLE WITH ELECTRONIC CLIMATE CONTROL

THIS BULLETIN REVISES PAGES 1C-23, 1C-54 AND PAGE 8A-68-5 OF THE SERVICE MANUAL.

PLEASE ADD THE ATTACHED SCHEMATIC FOR THE AIR DELIVERY AND TEMPERATURE CONTROLS TO THESE PAGES.

FIGURES: 00 ATTACHMENTS: 01


Object Number: 82693  Size: FS

GENERAL MOTORS BULLETINS ARE INTENDED FOR USE BY PROFESSIONAL TECHNICIANS, NOT A "DO-IT-YOURSELFER". THEY ARE WRITTEN TO INFORM THOSE TECHNICIANS OF CONDITIONS THAT MAY OCCUR ON SOME VEHICLES, OR TO PROVIDE INFORMATION THAT COULD ASSIST IN THE PROPER SERVICE OF A VEHICLE. PROPERLY TRAINED TECHNICIANS HAVE THE EQUIPMENT, TOOLS, SAFETY INSTRUCTIONS AND KNOW-HOW TO DO A JOB PROPERLY AND SAFELY. IF A CONDITION IS DESCRIBED, DO NOT ASSUME THAT THE BULLETIN APPLIES TO YOUR VEHICLE, OR THAT YOUR VEHICLE WILL HAVE THAT CONDITION. SEE A GENERAL MOTORS DEALER SERVICING YOUR BRAND OF GENERAL MOTORS VEHICLE FOR INFORMATION ON WHETHER YOUR VEHICLE MAY BENEFIT FROM THE INFORMATION.

COPYRIGHT 1995 GENERAL MOTORS CORPORATION. ALL RIGHTS RESERVED.