GM Service Manual Online
For 1990-2009 cars only

Object Number: 574484  Size: LF
Engine Controls Components
Sensors
OBD II Symbol Description Notice
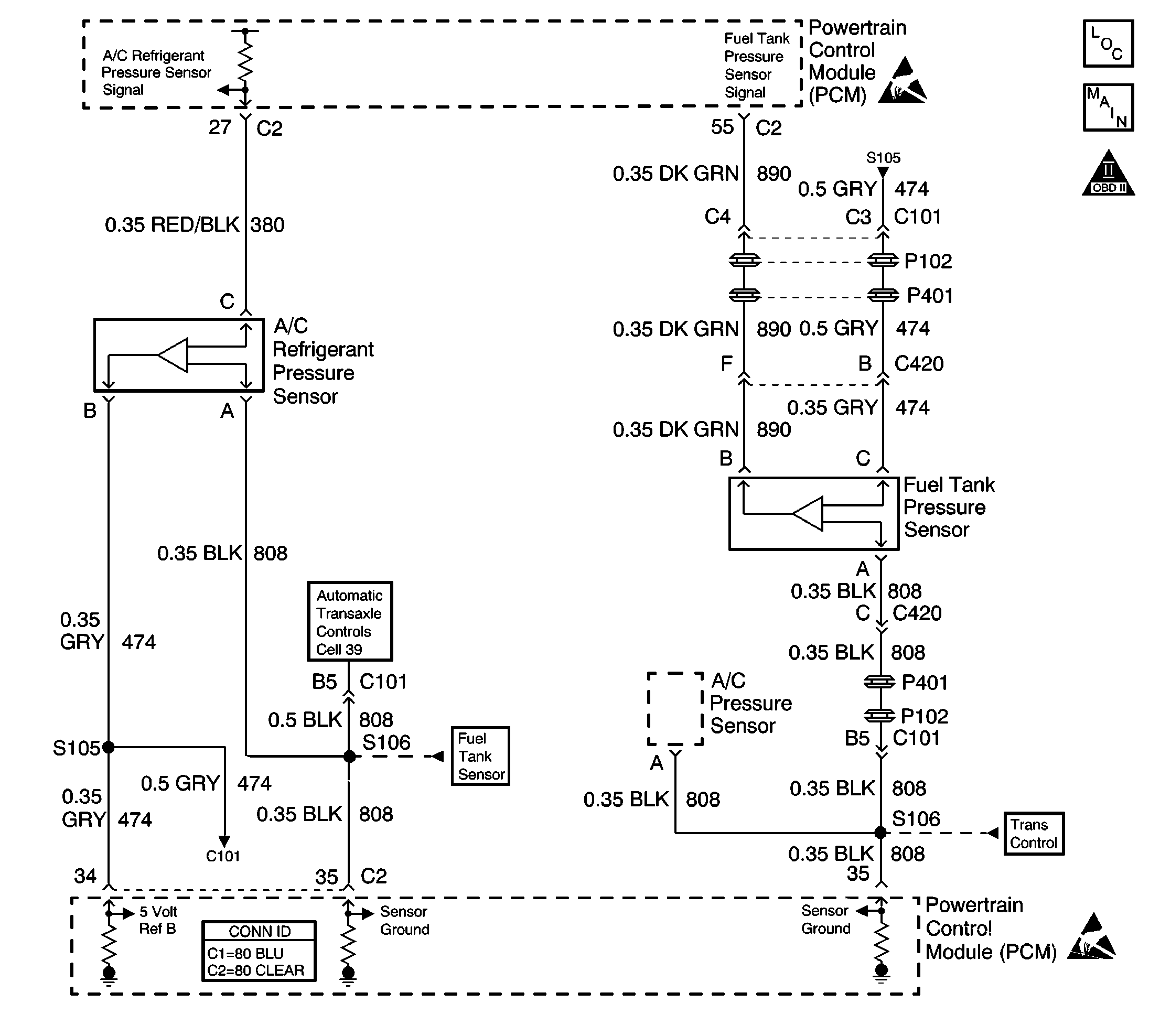
Powertrain Control Module Connector End Views
Handling ESD Sensitive Parts Notice

Circuit Description

The PCM uses the 5 Volt Reference B circuit as a sensor feed for the A/C Refrigerant Pressure Sensor. The PCM monitors the voltage on the 5 Volt Reference B circuit. If the voltage is out of tolerance, the PCM will set DTC P1639.

Conditions for Running the DTC

The ignition is on.

Conditions for Setting the DTC

    • The PCM detects voltage out of tolerance on the 5 volt reference B circuit.
    • The above condition is present for more than 10 seconds.

Action Taken When the DTC Sets

The PCM stores conditions which were present when the DTC set as Failure Records only. This information will not be stored as Freeze Frame Records.

Conditions for Clearing the MIL/DTC

    • The DTC becomes history when the conditions for setting the DTC are no longer present.
    • The history DTC clears after 40 malfunction free warm-up cycles.
    • The PCM receives a clear code command from the scan tool.

Diagnostic Aids

Important: : Inspect the PCM and engine grounds for being secure and clean.

Check for the following conditions:

    • Poor connection at the PCM.
        Inspect harness connectors for backed out terminals, improper mating, broken locks, improperly formed or damaged terminals, and poor terminal to wire connection.
    • Damaged harness.
        Inspect the wiring harness for damage. If the harness appears to be OK, observe the A/C High Side Pressure display on the scan tool while moving connectors and wiring harnesses related to the A/C refrigerant pressure sensor. A change in the A/C High Side Pressure display will indicate the location of the malfunction.

Reviewing the Fail Records vehicle mileage since the diagnostic test last failed may help determine how often the condition that caused the DTC to be set occurs. This may assist in diagnosing the condition.

Test Description

The numbers below refer to the step numbers on the diagnostic table.

  1. This step is checking for a short to voltage on the 5 volt ref line.

  1. This vehicle is equipped with a PCM which utilizes an electrically erasable programmable read only Memory (EEPROM). When the PCM is replaced, the new PCM must be programmed.

DTC P1639 - 5 Volt Reference B Circuit

Step

Action

Values

Yes

No

1

Was the Powertrain On-Board Diagnostic (OBD) System Check performed?

--

Go to Step 2

Go to Powertrain On Board Diagnostic (OBD) System Check

2

Visually/physically check the PCM grounds and the engine grounds.

Was a problem found?

--

Go to Step 12

Go to Step 3

3

  1. Disconnect the A/C refrigerant pressure sensor.
  2. Use a digital multimeter (DMM) in order to measure the voltage between the 5 volt reference B circuit and the sensor ground circuit.

Is voltage more than the specified value?

5.5 V

Go to Step 4

Go to Step 6

4

  1. Turn OFF the ignition switch.
  2. Disconnect the PCM.
  3. Turn ON the ignition switch.
  4. Measure the voltage between the 5 volt reference B circuit and the PCM ground circuit at the PCM harness connector.

Is the voltage more than the specified value?

0 V

Go to Step 5

Go to Step 10

5

Locate and repair a short to voltage in the 5 volt reference B circuit.

--

Go to Step 12

--

6

Is the voltage less than the specified value?

4.5 V

Go to Step 8

Go to Step 7

7

  1. Check for a short to voltage in the A/C refrigerant pressure sensor signal circuit wiring.
  2. If a problem is found, repair as necessary. Refer to Wiring Repairs in Wiring Systems .

Was a problem found?

--

Go to Step 12

Go to Step 9

8

  1. Turn OFF the ignition switch.
  2. Disconnect the PCM.
  3. Check the 5 volt reference B circuit for a short to ground or to the sensor ground circuit.
  4. If a problem is found, repair as necessary. Refer to Wiring Repairs in Wiring Systems .

Was a problem found?

--

Go to Step 12

Go to Step 10

9

  1. Disconnect the A/C refrigerant pressure sensor electrical connector.
  2. Turn ON the ignition switch.
  3. Wait at least 10 seconds, then check for DTC P1639.

Is DTC P1639 set?

--

Go to Step 10

Go to Step 11

10

Important:: The replacement PCM must be programmed.

Replace the PCM. Refer to Powertrain Control Module Replacement/Programming .

Did you complete the repair?

--

Go to Step 12

--

11

Replace the A/C refrigerant pressure sensor. Refer to Air Conditioning (A/C) Refrigerant Pressure Sensor Replacement .

Did you complete the repair?

--

Go to Step 12

--

12

  1. Review and record the scan tool Failure Records data.
  2. Clear the DTCs.
  3. Operate the vehicle within the Failure Records conditions.
  4. Use a scan tool in order to monitor the Specific DTC info for DTC P1639 until the DTC test runs.

Does the scan tool indicate DTC P1639 failed this ignition?

--

Go to Step 2

System OK