GM Service Manual Online
For 1990-2009 cars only

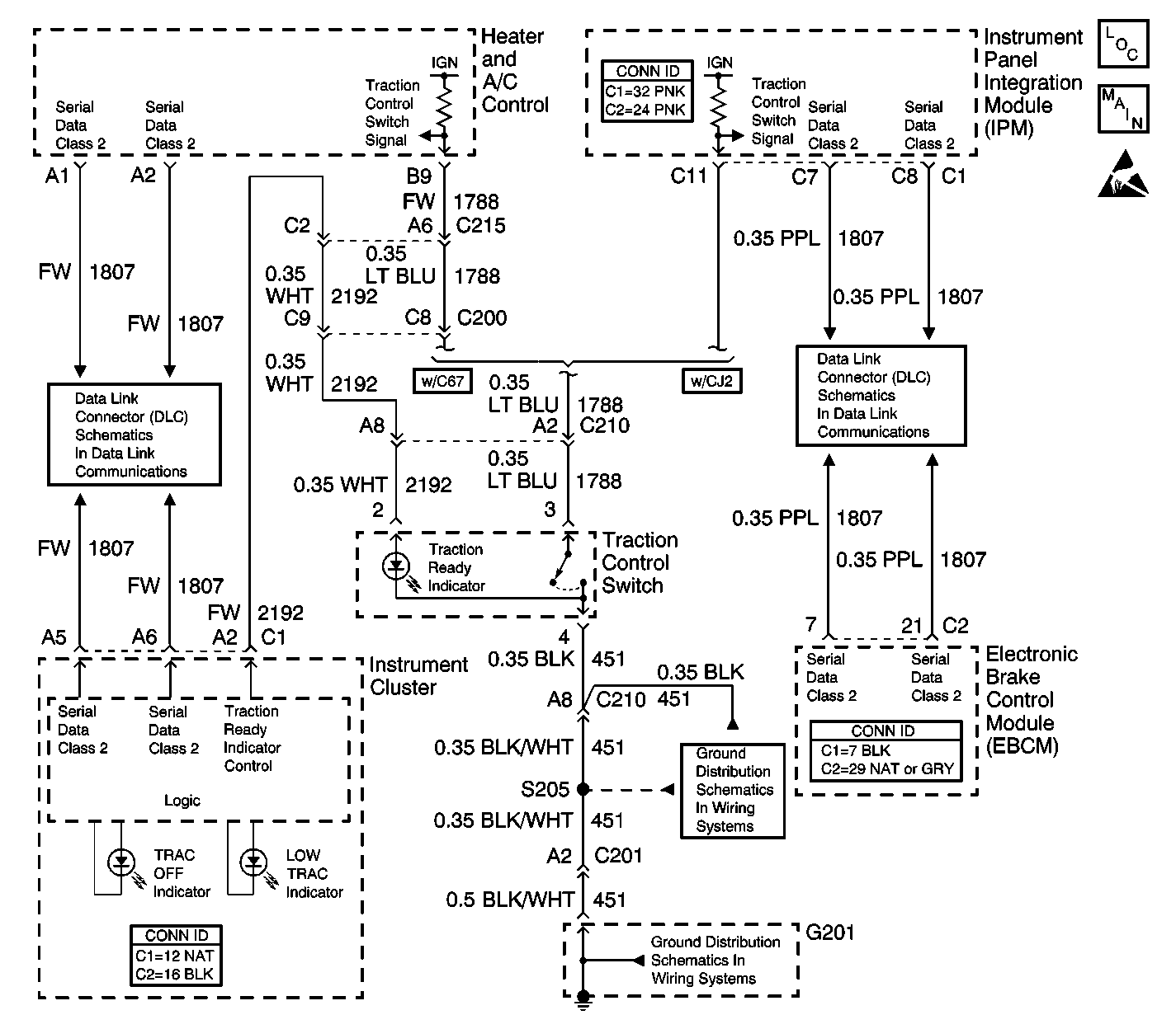
Traction Ready Indicator Inoperative w/NW9


Object Number: 456481  Size: LF
ABS Components
Indicators and Traction Control Switch
Handling ESD Sensitive Parts Notice
Serial Data Class 2
Serial Data Class 2
G201 (2 of 3)
G201 (1 of 3)

Circuit Description

The Traction Ready indicator is located on the traction control switch and is controlled by the instrument panel cluster (IPC) via serial data messages from the electronic brake control module (EBCM). The indicator is illuminated when the traction control system (TCS) is ready to be activated, if necessary. When the EBCM disables the TCS, it sends a serial data message to the IPC. The IPC then turns OFF the Traction Ready indicator. Each time the ignition is cycled from OFF to ON, the TCS is enabled.

Step

Action

Value(s)

Yes

No

1

Did you perform the ABS Diagnostic System Check?

--

Go to Step 2

Go to Diagnostic System Check - ABS

2

  1. Turn OFF the ignition.
  2. Disconnect the traction control switch.
  3. Turn ON the ignition, with the engine OFF.
  4. Measure the voltage from the traction ready indicator control circuit of the traction control switch to the ground circuit of the traction control switch.

Does the voltage measure near the specified value?

B+

Go to Step 5

Go to Step 3

3

Test the ground circuit of the traction control switch for an open. Refer to Circuit Testing and Wiring Repairs in Wiring Systems.

Did you find and correct the condition?

--

Go to Step 9

Go to Step 4

4

Test the traction ready indicator control circuit of the traction control switch for the following conditions:

    • An open
    • A short to ground
    • A high resistance

Refer to Circuit Testing and Wiring Repairs in Wiring Systems.

Did you find and correct the condition?

--

Go to Step 9

Go to Step 6

5

Inspect for poor connections at the harness connector of the traction control switch. Refer to Testing for Intermittent Conditions and Poor Connections and Connector Repairs in Wiring Systems.

Did you find and correct the condition?

--

Go to Step 9

Go to Step 7

6

Inspect for poor connections at the harness connector of the instrument cluster (IPC). Refer to Testing for Intermittent Conditions and Poor Connections and Connector Repairs in Wiring Systems.

Did you find and correct the condition?

--

Go to Step 9

Go to Step 8

7

Replace the traction control switch. Refer to Electronic Traction Control Switch Replacement .

Did you complete the replacement?

--

Go to Step 9

--

8

Replace the instrument cluster (IPC). Refer to Instrument Cluster Replacement in Instrument Panel, Gauges and Console.

Did you complete the replacement?

--

Go to Step 9

--

9

Operate the system in order to verify the repair.

Did you correct the condition?

--

System OK

Go to Step 2