GM Service Manual Online
For 1990-2009 cars only
Makes
🢒
Pontiac
🢒
2000
🢒
Bonneville
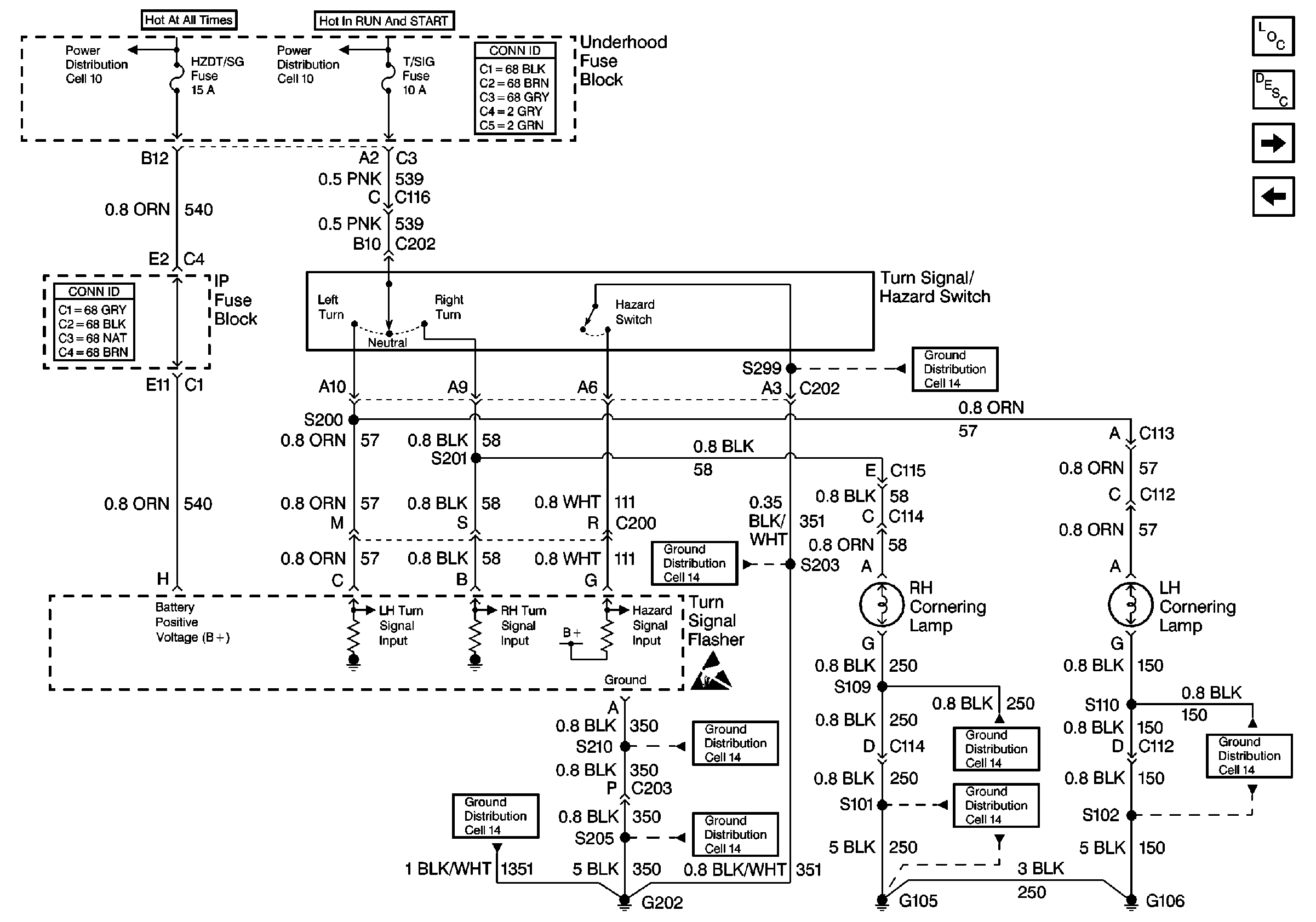
🢒 Cell 110: Turn Signal/Hazard Switch, Cornering Lamps
Cell 110: Turn Signal/Hazard Switch, Cornering Lamps
Cell 110: Turn Signal/Hazard Switch, Cornering Lamps
Lighting Systems Components
Exterior Lights Circuit Description
Cell 110: LH Turn Lamps
Cell 110: Rear Compartment Lid Park Lamps
Ground Distribution Schematics
Ground Distribution Schematics
Handling ESD Sensitive Parts Notice
Ground Distribution Schematics
Ground Distribution Schematics
Ground Distribution Schematics
Ground Distribution Schematics
Ground Distribution Schematics
Ground Distribution Schematics
Power Distribution Schematics
Power Distribution Schematics
Power and Grounding Connector End Views
Power and Grounding Connector End Views