GM Service Manual Online
For 1990-2009 cars only
Makes
🢒
Pontiac
🢒
2000
🢒
Bonneville
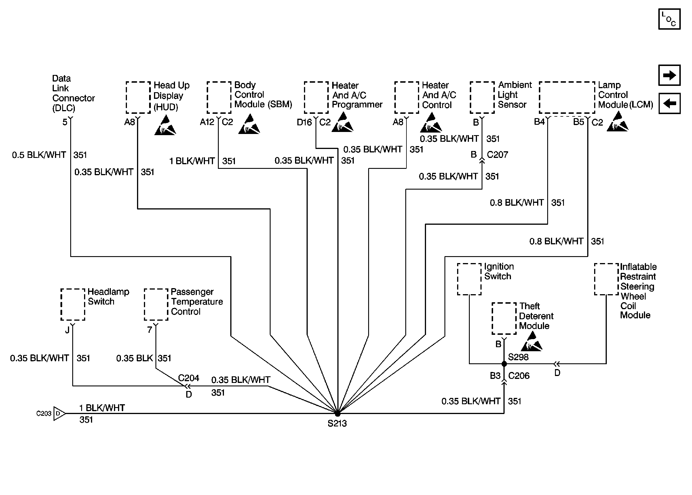
🢒 Cell 14: G202 (CKT 351 2 of 2)
Cell 14: G202 (CKT 351 2 of 2)
Cell 14: G202 (CKT 351 2 of 2)
Cell 14: G202 (CKT 351 1 of 2)
Handling ESD Sensitive Parts Notice
Handling ESD Sensitive Parts Notice
Handling ESD Sensitive Parts Notice
Handling ESD Sensitive Parts Notice
Handling ESD Sensitive Parts Notice
Handling ESD Sensitive Parts Notice
Power and Grounding Components
Cell 14: G202 (CKT 350)
Cell 14: G202 (CKT 351 1 of 2)