GM Service Manual Online
For 1990-2009 cars only
Makes
🢒
Pontiac
🢒
2000
🢒
Bonneville
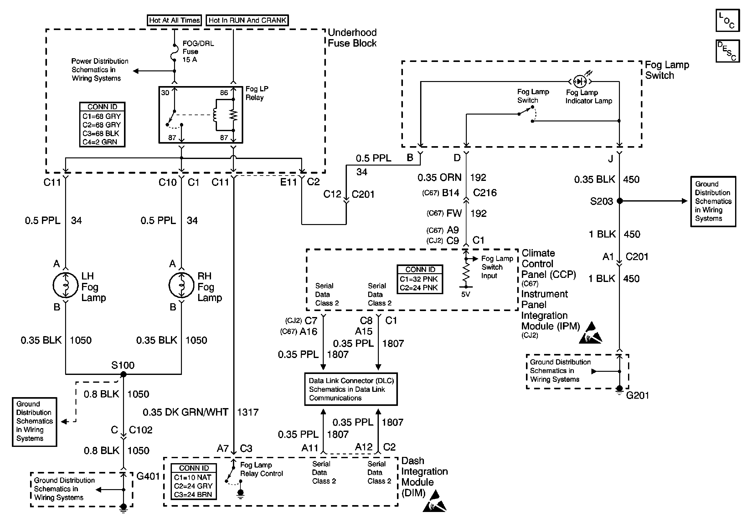
🢒 Fog Lamps (Front)
Fog Lamps (Front)
Fog Lamps (Front)
Lighting Systems Components
Fog Lights Circuit Description
Handling ESD Sensitive Parts Notice
Handling ESD Sensitive Parts Notice
Battery Voltage to the Rear Fuse Block
G201 (1 of 3)
Serial Data Class 2
G201 (1 of 3)
G401 (2 of 2)