GM Service Manual Online
For 1990-2009 cars only
Makes
🢒
Pontiac
🢒
2000
🢒
Bonneville
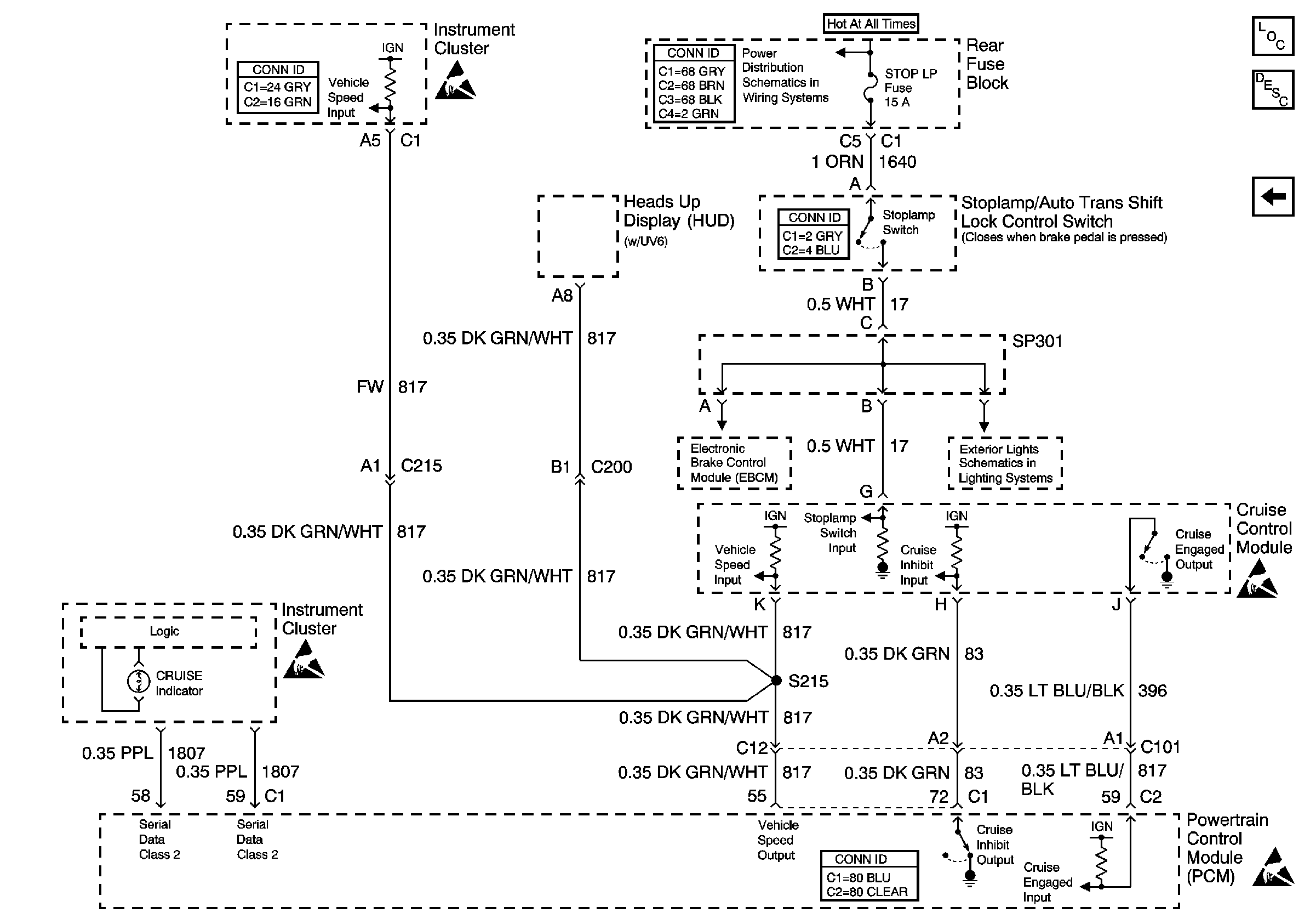
🢒 CCM, PCM Controls and Vehicle Speed Input
CCM, PCM Controls and Vehicle Speed Input
CCM, PCM Controls and Vehicle Speed Input
Instrument Cluster and HUD Component Views
220 rear fuse block comploc
Lighting Systems Component Views
Instrument Cluster and HUD Component Views
Harness Routing Views
Cruise Control Component Views
Harness Routing Views
Engine Controls Component Views
Cruise Control Components
Cruise Control System Description
Cruise Control Switch, CCM Power and Grounds