GM Service Manual Online
For 1990-2009 cars only
Makes
🢒
Pontiac
🢒
2000
🢒
Bonneville
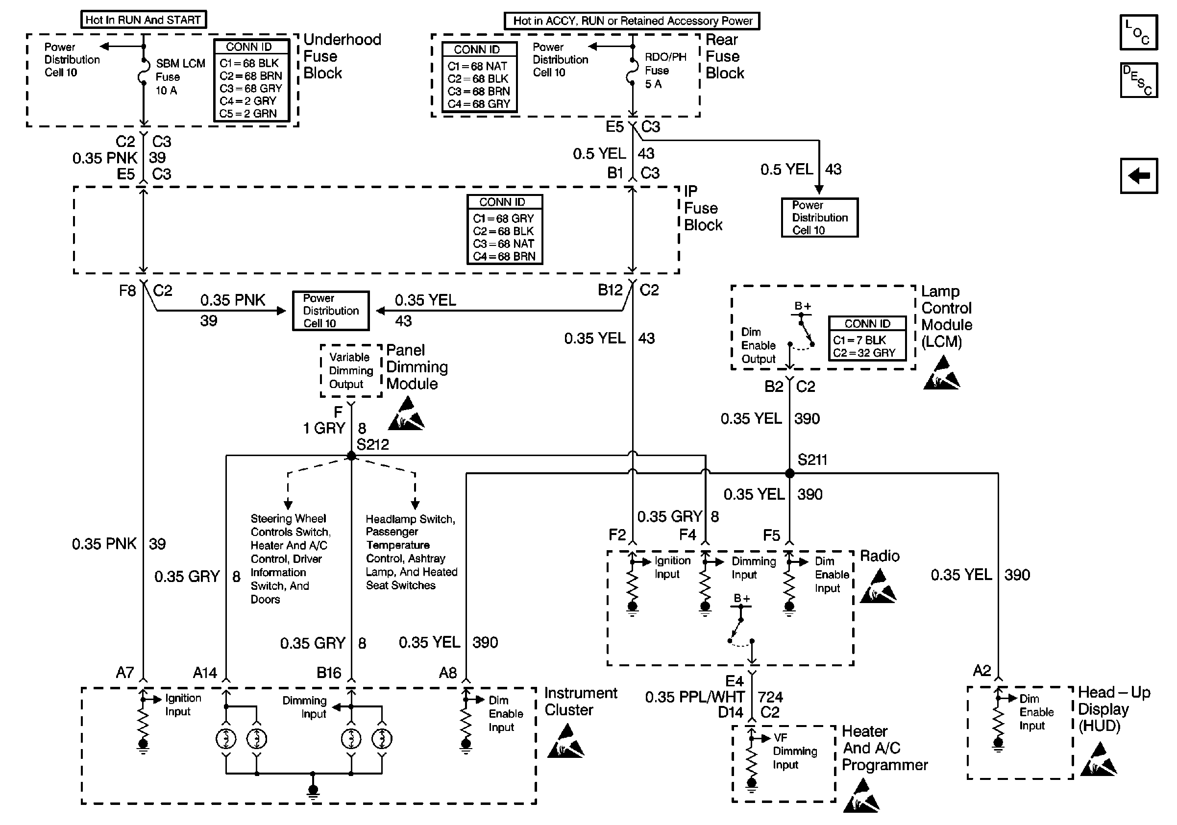
🢒 Cell 117: Instrument Cluster and Radio Backlighting; VF Dimming Control
Cell 117: Instrument Cluster and Radio Backlighting; VF Dimming Control
Cell 117: Instrument Cluster and Radio Backlighting; VF Dimming Control
Lighting Systems Components
Interior Lights Dimming Circuit Description
Cell 117: Steering Wheel Control Switch, Heater and A/C Control, Driver Information Switch, Front Door Switch Backlighting
Handling ESD Sensitive Parts Notice
Handling ESD Sensitive Parts Notice
Handling ESD Sensitive Parts Notice
Handling ESD Sensitive Parts Notice
Handling ESD Sensitive Parts Notice
Handling ESD Sensitive Parts Notice
Power Distribution Schematics
Power Distribution Schematics
Power Distribution Schematics
Power Distribution Schematics
Cell 117: Steering Wheel Control Switch, Heater and A/C Control, Driver Information Switch, Front Door Switch Backlighting
Cell 117: Dimming Control, Passenger Temperature Control, Ashtray, and Heated Seat Switches Backlighting
Lighting Systems Connector End Views
Power and Grounding Connector End Views
Power and Grounding Connector End Views
Power and Grounding Connector End Views