GM Service Manual Online
For 1990-2009 cars only
Makes
🢒
Pontiac
🢒
2000
🢒
Bonneville
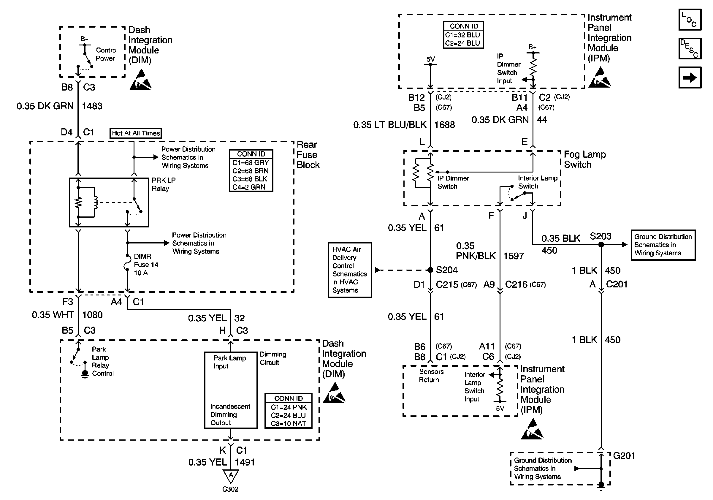
🢒 Dimming Control
Dimming Control
Dimming Control
Lighting Systems Components
Interior Lights Dimming Circuit Description
Instrument Panel and Console Dimming
Handling ESD Sensitive Parts Notice
Handling ESD Sensitive Parts Notice
Handling ESD Sensitive Parts Notice
Handling ESD Sensitive Parts Notice
Battery Voltage to the Rear Fuse Block
Battery Voltage to the Rear Fuse Block
Temperature Sensors W/CJ2
G201 (1 of 3)
Instrument Panel and Console Dimming
G201 (1 of 3)