GM Service Manual Online
For 1990-2009 cars only
Makes
🢒
Pontiac
🢒
2000
🢒
Bonneville
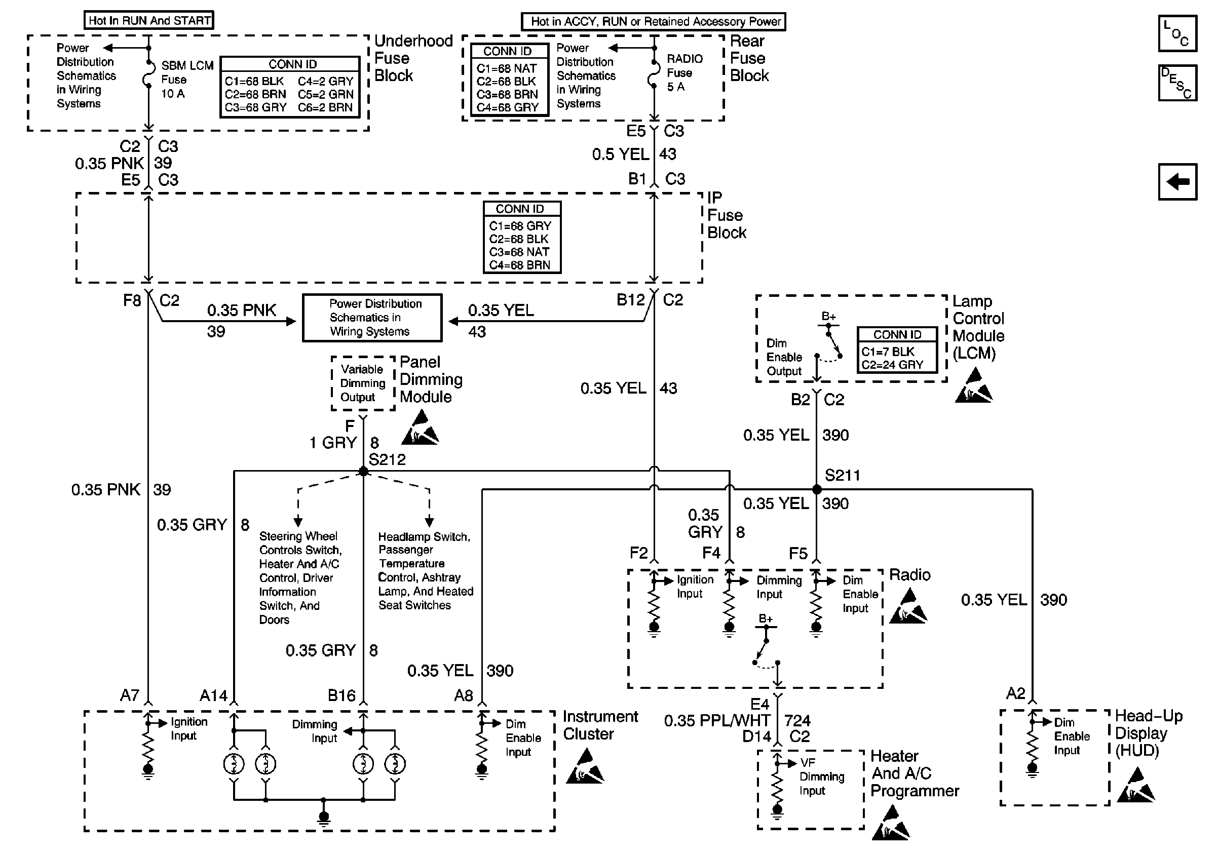
🢒 VF Dimming and Control
VF Dimming and Control
VF Dimming and Control
Lighting Systems Components
Interior Lights Dimming Circuit Description
IP and Front Door Backlighting
Underhood Fuse Block, RUN/CRANK Fuse and IGN-1 Relay
Underhood Maxi-Fuse Block, RAP Fuse/Rear Fuse Block, RAP Relay, RADIO and SUNROOF Fuses
Underhood Maxi-Fuse Block, RAP Fuse/Rear Fuse Block, RAP Relay, RADIO and SUNROOF Fuses
Handling ESD Sensitive Parts Notice
Handling ESD Sensitive Parts Notice
IP and Front Door Backlighting
Dimming Control: Passenger Temperature Control, Ashtray, and Heated Seat Switches Backlighting
Handling ESD Sensitive Parts Notice
Handling ESD Sensitive Parts Notice
Handling ESD Sensitive Parts Notice