GM Service Manual Online
For 1990-2009 cars only
Makes
🢒
Pontiac
🢒
2002
🢒
Bonneville
🢒
Restraints
🢒
SIR
🢒 SIR Schematics
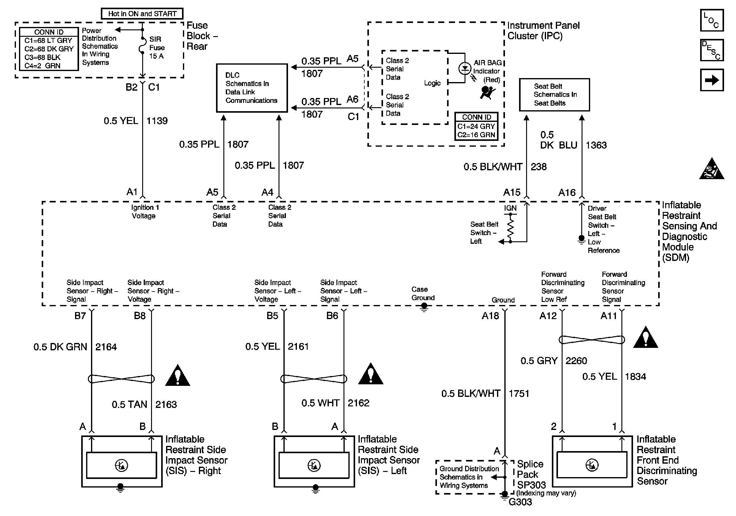
Figure
1:
Power, Ground, and Sensors
SIR Schematic Icons
SIR Schematic Icons
SIR Schematic Icons
Master Electrical Component List
Battery Voltage to the Rear Fuse Block
Serial Data Class 2
Seat Belt Schematic
G303, G305, G310, and G404
SIR - Module Controls
SIR Caution
Figure
2:
SIR - Module Controls
Master Electrical Component List
SIR Schematic Icons
SIR Schematic Icons
SIR Schematic Icons
SIR Schematic Icons
SIR Schematic Icons
SIR Schematic Icons
SIR Schematic Icons
SIR Caution
SIR - Power, Ground, and Sensors