GM Service Manual Online
For 1990-2009 cars only
Makes
🢒
Pontiac
🢒
2002
🢒
Bonneville
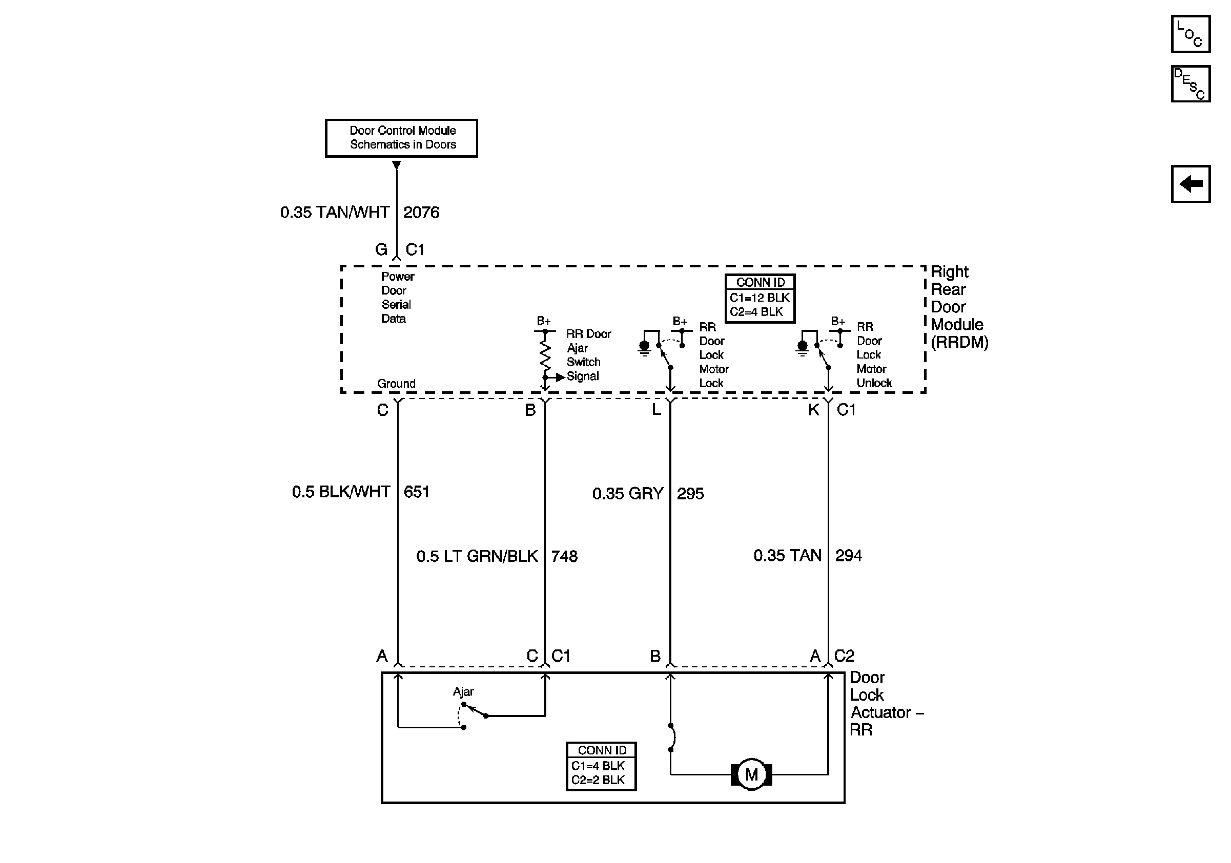
🢒 Right Rear Door
Right Rear Door
Right Rear Door
Master Electrical Component List
Simple Bus Interface (SBI)
Left Rear Door