GM Service Manual Online
For 1990-2009 cars only
Makes
🢒
Pontiac
🢒
2003
🢒
Bonneville
🢒
Body and Accessories
🢒
Wiring Systems
🢒 SIR Schematics
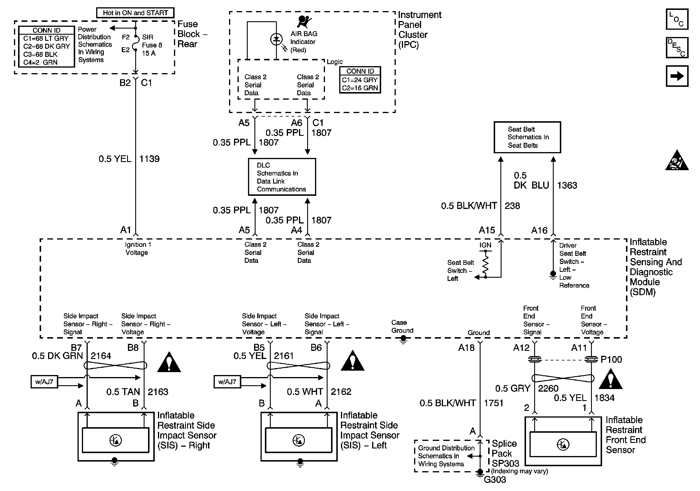
Figure
1:
Power, Ground, and Sensors
Master Electrical Component List
SIR System Description and Operation
SIR - Module Controls
IGN 1, Vent Sol, and SIR Fuses (Fuse Block Rear)
SIR Schematic Icons
Serial Data Class 2
SIR Schematic Icons
Seat Belt Schematic
G303, G305, G310, and G404
SIR Schematic Icons
SIR Caution for Zoning
Figure
2:
SIR - Module Controls
Master Electrical Component List
SIR System Description and Operation
Sir - Power, Ground and Sensors
SIR Caution for Zoning
SIR Schematic Icons
SIR Schematic Icons
SIR Schematic Icons
SIR Schematic Icons
SIR Schematic Icons
SIR Schematic Icons
SIR Schematic Icons