GM Service Manual Online
For 1990-2009 cars only
Makes
🢒
Pontiac
🢒
2003
🢒
Bonneville
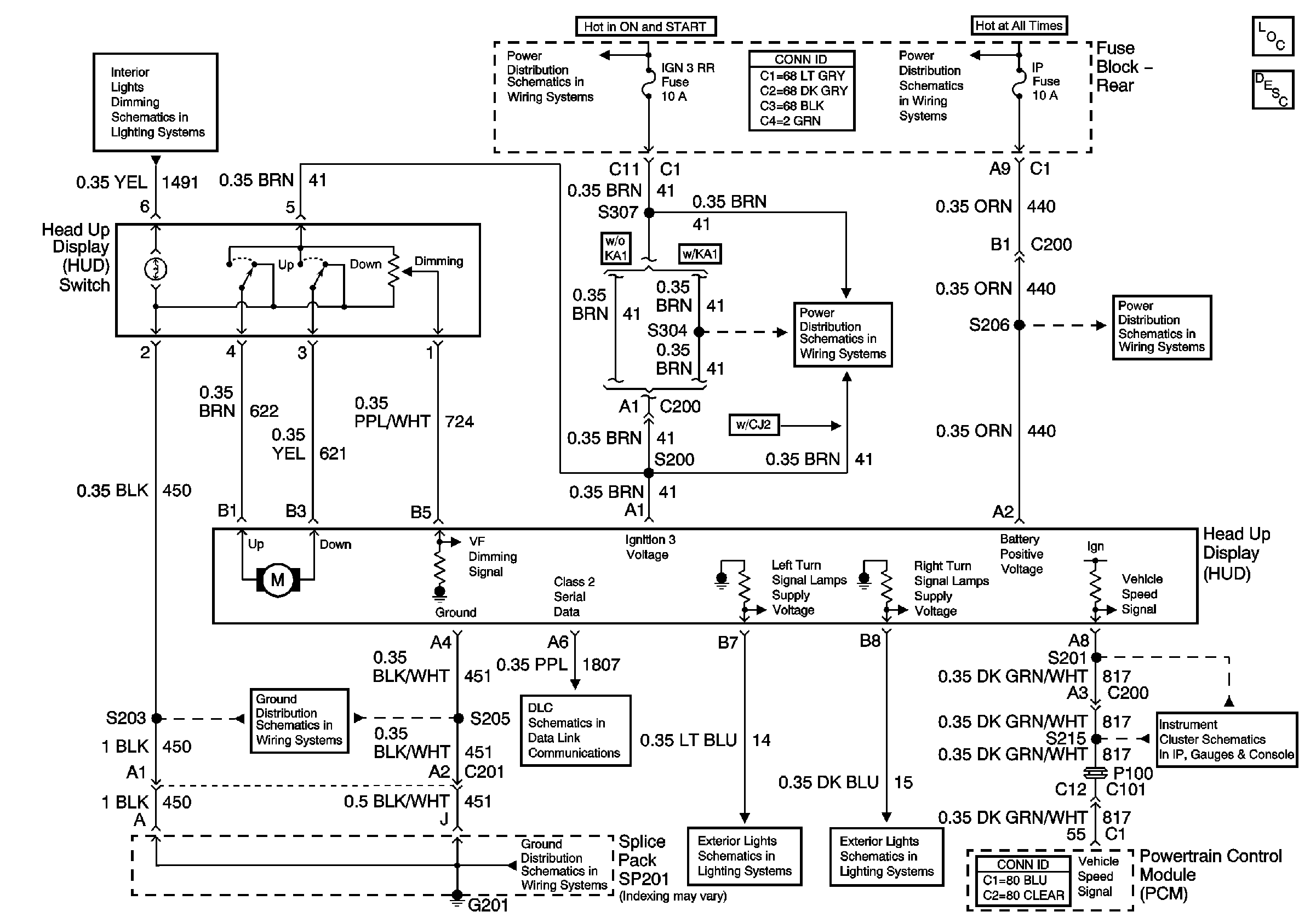
🢒 Head Up Display Schematic
Head Up Display Schematic
Master Electrical Component List
IP and Console Dimming
G201 (1 of 2)
IGN3 and ABS Fuses (Fuse Block Rear)
Serial Data Class 2
G201 (1 of 2)
Battery Voltage to the Rear Fuse Block
IGN3 and ABS Fuses (Fuse Block Rear)
Turn Signal Lamps and Indicators
Turn Signal Lamps and Indicators
IP, CIGAR Fuses, and the CIGAR Relay (Fuse Block Rear)
Engine Data Sensors - MAF, VSS and Extended Brake Travel Switch