GM Service Manual Online
For 1990-2009 cars only
Makes
🢒
Pontiac
🢒
2003
🢒
Bonneville
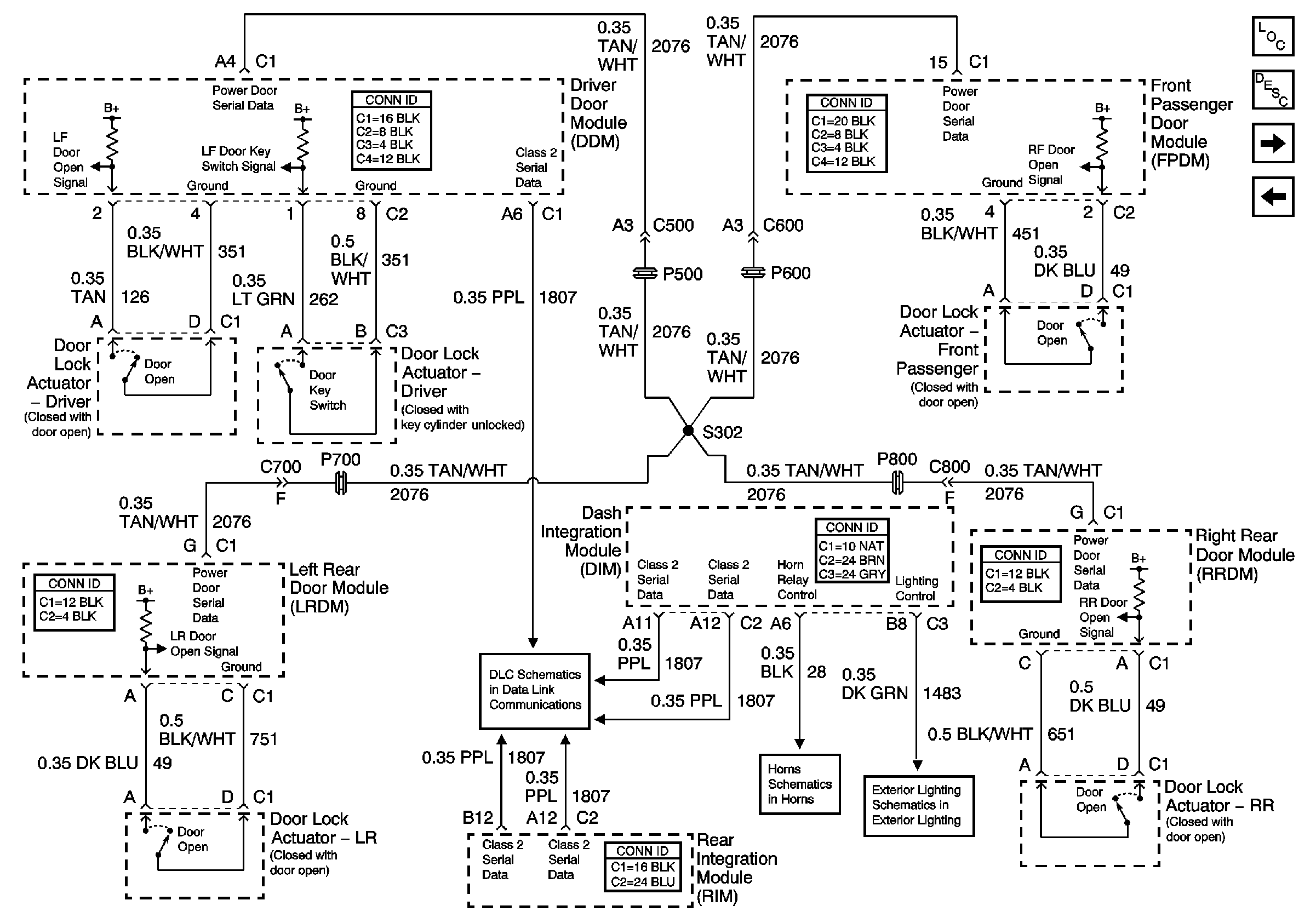
🢒 Content Theft Deterrent (CTD) System
Content Theft Deterrent (CTD) System
Content Theft Deterrent (CTD) System
Content Theft Deterrent (CTD) Description and Operation
Serial Data Class 2
Master Electrical Component List
VTD and CTD Indicators
Vehicle Theft Deterrent (VTD) System
Horn Schematic
Low Beam Headlamps