GM Service Manual Online
For 1990-2009 cars only
Makes
🢒
Pontiac
🢒
2004
🢒
Bonneville
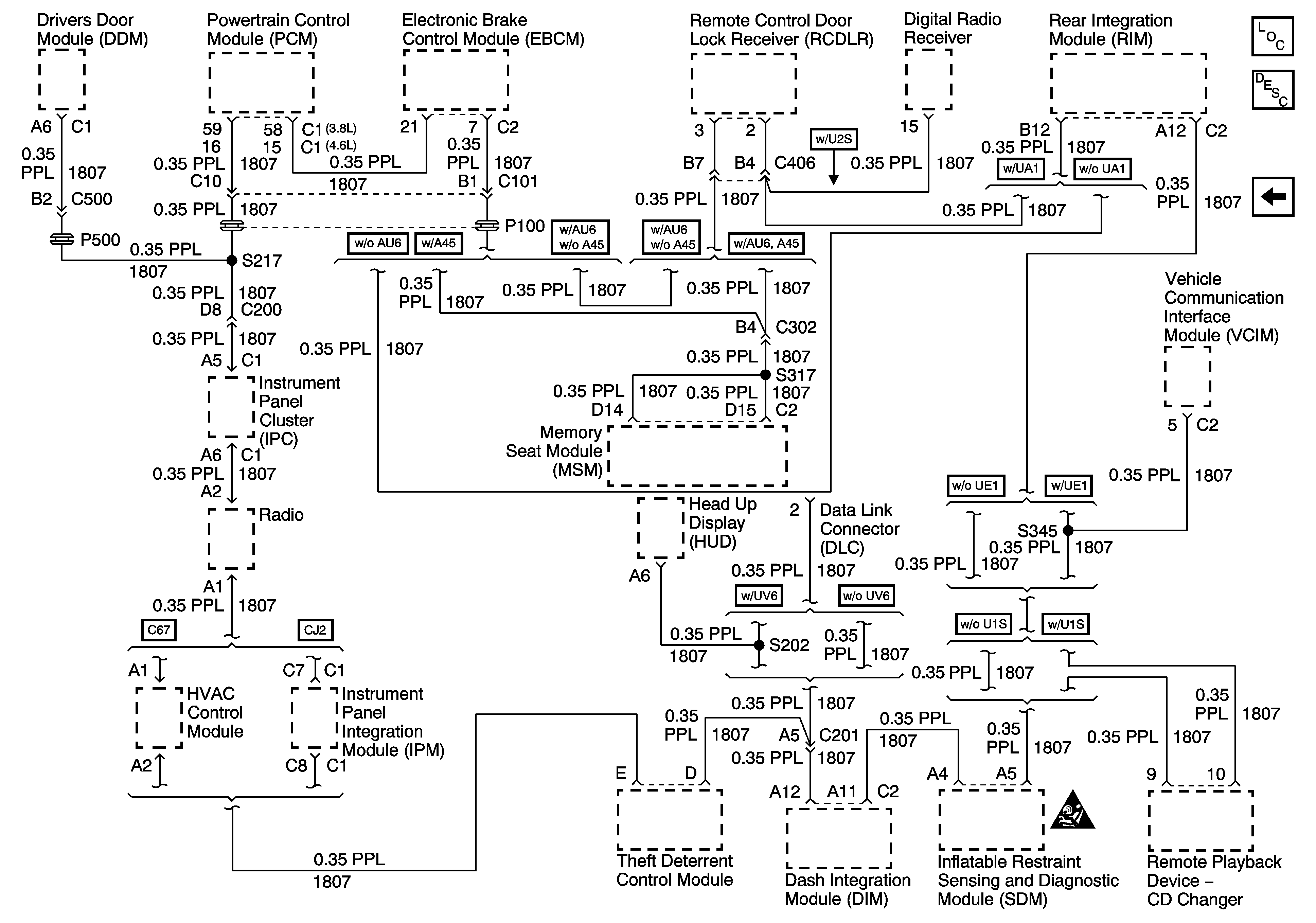
🢒 Serial Data Class 2
Serial Data Class 2
Serial Data Class 2
Master Electrical Component List
Data Link Communications Description and Operation
DLC Power and Ground
SIR Caution for Zoning