GM Service Manual Online
For 1990-2009 cars only

SERVICE MANUAL UPDATE-SEC. 8A & 9A VARIOUS INFO. UPDATES

SUBJECT: SERVICE MANUAL UPDATE - SECTIONS 8A AND 9A - VARIOUS INFORMATION UPDATES

VEHICLES AFFECTED: 1993 "F" MODELS

This bulletin is being revised to add a reference to Page 8A-60-0.

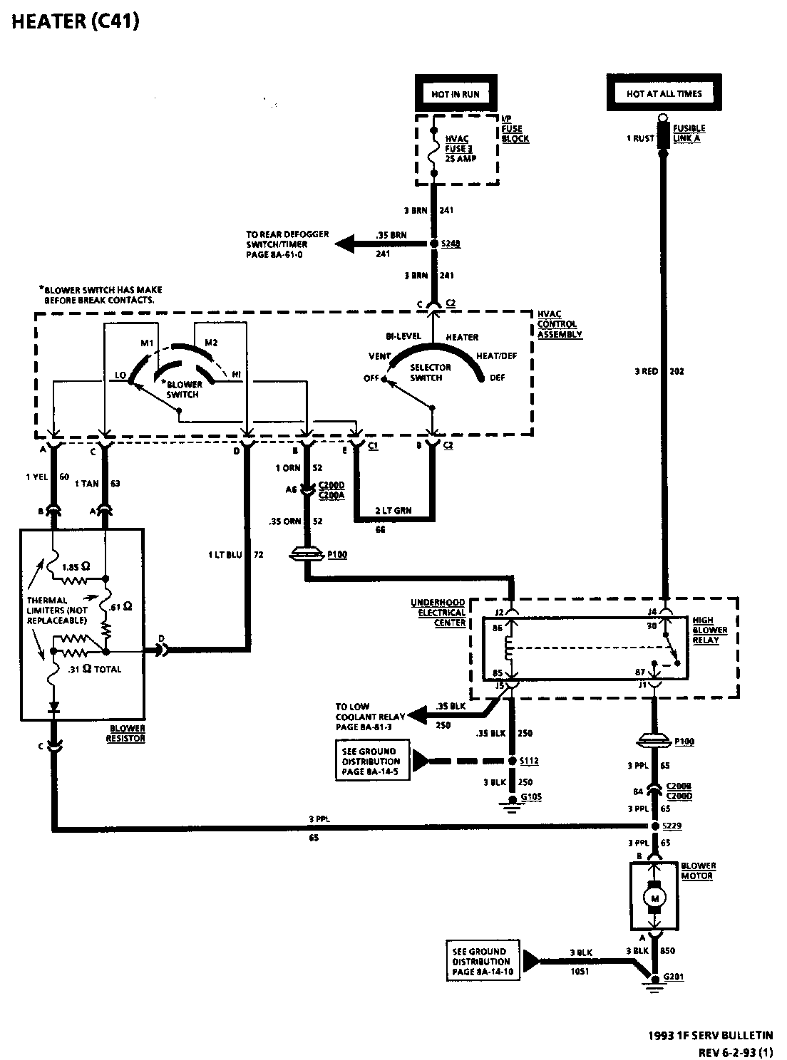
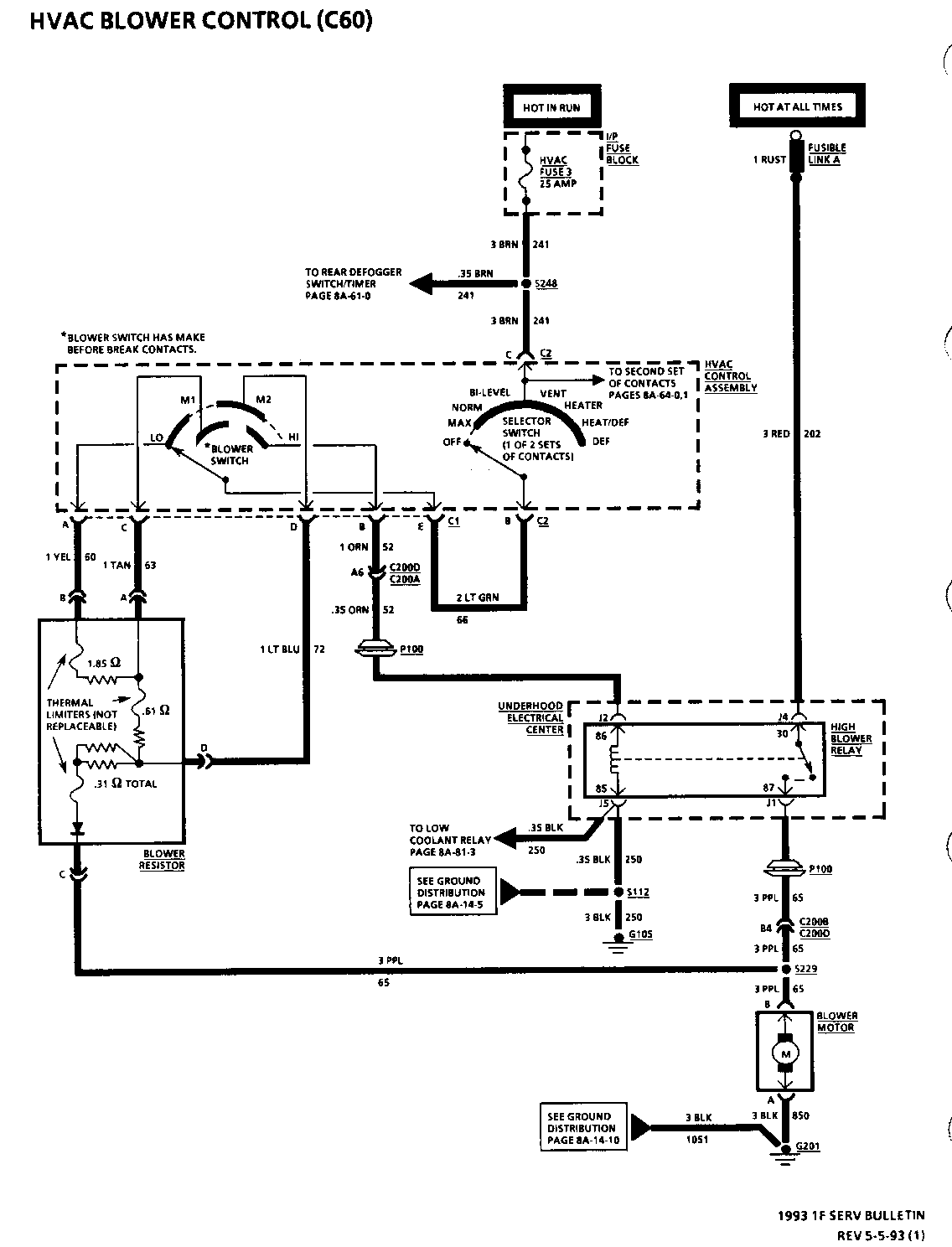
The schematic on pages 8A-60-0 and 8A-63-0 for Chevrolet and Pontiac are revised to illustrate a diode within the Blower Resistor.

The Lead-In Cable Resistance Value for Table 1 on page 8A-150-16 (Chevrolet) and 8A-150-18 (Pontiac) is revised from 0.2 ohms to 3.5 ohms for probing points A and B, C and D.

The Terminals on the Instrument Cluster Connector are revised on page 8A-30-1 (Pontiac).

The Amperage Rating for the "Defog/Seats" and the "Windows" Circuit breakers are revised to 30 AMPS on several pages.

The setting and unlocking procedures for the Delco-Loc B Anti-Theft feature are revised on page 9A-6 for Chevrolet and Pontiac.

When replacing an In-Harness Diode, the chart below lists the proper GMSPO Replacement Diodes and their specifications recommended to be used for replacement of the diode(s) named in the Service Manual.

Amperage Peak Inverse Service Manual Name Rating Voltage GMSPO P/N --------------------- ------ ------- --------- A/C Clutch Diode 1 400 12112421 Isolation Diode (Low Coolant) 1 400 12112421 Isolation Diode (RAP) 3 400 12112422 Isolation Diode (Wipers) 3 400 12112422

RADIO

CHART #14 --------- RADIO NOISE ENTERING THROUGH ANTENNA SYSTEM (FRONTWAY NOISE) ------------------------------------------------------------

IMPORTANT:

o IF SUBSTITUTING AN ANTENNA OR CABLE, BE SURE TO USE A BARBLESS TYPE CONNECTOR. INCORRECT CONNECTORS MAY CAUSE POOR RECEPTION OR DAMAGE TO CONNECTORS.

o SUBSTITUTE A KNOWN GOOD ANTENNA WHILE USING ORIGINAL CABLE.

o GROUND BASE OF ANTENNA TO VEHICLE BODY OR CHASSIS. IS NOISE STILL PRESENT? | | | YES NO | | o SUBSTITUTE A KNOWN GOOD CABLE. o MAKE SURE ANTENNA WAS PROPERLY IS NOISE STILL PRESENT? MOUNTED AND GROUNDED.

IMPORTANT: IF OK, REPLACE ANTENNA.

LEAD-IN CABLE MUST HAVE A BARBLESS TYPE CONNECTION AT | | NO YES | | o ORIGINAL ANTENNA CABLE WAS DEFECTIVE OR o INSTALL .47 ufd CAPACITORS AT MAY HAVE BEEN ROUTED THROUGH AN AREA CONN C1 TERM "9" TO GROUND AND THAT WAS PICKING UP NOISE. TERM "10" TO GROUND.

o IF NOISE COMES BACK WHEN NEW CABLE IS o IF NOISE IS STILL PRESENT, THEN INSTALLED, NARROW IN ON NOISY AREA AND ATTACH A BRAIDED GROUND STRAP SHIELD CABLE. A NOISE SNIFFER SHOWN FROM THE RADIO CHASSIS TO ON PAGE 8A-150-17 IS HELPFUL (SEE NEAREST GROUND POINT. REMOVE "CHECKING LEAD-IN CABLES BEFORE RE- ORIGINAL RADIO GROUND. PLACING CABLE). o RETEST, IF NOISE STILL PRESENT SERVICE RADIO.

CHECKING RADIO MAST ANTENNAS

Unplug antenna lead-in at back of Radio and plug a test antenna into Radio. Make sure test antenna base is grounded to the vehicle chassis. Do not touch the mast. Check Radio reception in an area away from tall buildings, metal structures, power lines, fluorescent lighting and power tools. Tune to high and low ends of the dial on both AM and FM, checking weak and strong station reception. If reception is OK, the problem exists with antenna and/or its lead-in cable. If reception is still poor with test antenna, check for aftermarket equipment that may be causing complaint. If OK, service Radio.

CHECKING LEAD-IN CABLES

In case of continued reception or noise complaints, always check the lead-in with a digital multimeter, see Figure 3 and Table 1.

Table 1 - Lead-in Cable Resistance Values

Digital Multimeter Resistance measured probes at points: in ohms ------------------ ------------------- A and B less than 0.2 C and D less than 0.2 A and D infinite C and B infinite A and C infinite B and D infinite

RADIO

CHART#13 -------- RADIO NOISE ENTERING THROUGH ANTENNA SYSTEM (FRONTWAY NOISE) ------------------------------------------------------------ IMPORTANT:

0 IF SUBSTITUTING AN ANTENNA OR CABLE, BE SURE TO USE A BARBED TYPE CONNECTOR. INCORRECT CONNECTORS MAY CAUSE POOR RECEPTION OR DAMAGE TO CONNECTORS.

o SUBSTITUTE A KNOWN GOOD ANTENNA WHILE USING ORIGINAL CABLE.

o GROUND BASE OF ANTENNA TO VEHICLE BODY OR CHASSIS. IS NOISE STILL PRESENT? | | | YES NO | | o SUBSTITUTE A KNOWN GOOD CABLE. o MAKE SURE ANTENNA WAS PROPERLY IS NOISE STILL PRESENT? MOUNTED AND GROUNDED. IF OK, REPLACE ANTENNA. IMPORTANT:

LEAD-IN CABLE MUST HAVE A BARBED TYPE CONNECTION AT RADIO. | | NO YES | | o ORIGINAL ANTENNA CABLE WAS DEFECTIVE o INSTALL .47 ufd CAPACITORS AT OR MAY HAVE BEEN ROUTED THROUGH AN CONN C1 TERM "9" TO GROUND AND AREA THAT WAS PICKING UP NOISE. TERM "10" TO GROUND.

o IF NOISE COMES BACK WHEN NEW CABLE IS o IF NOISE IS STILL PRESENT, THEN INSTALLED, NARROW IN ON NOISY AREA ATTACH A BRAIDED GROUND STRAP AND SHIELD CABLE. A NOISE SNIFFER FROM THE RADIO CHASSIS TO NEAREST SHOWN ON PAGE 8A-150-19 IS HELPFUL GROUND POINT. REMOVE ORIGINAL (SEE "CHECKING LEAD-IN CABLES" RADIO GROUND. BEFORE REPLACING CABLE). o RETEST, IF NOISE STILL PRESENT SERVICE RADIO.

CHECKING RADIO MAST ANTENNAS

Unplug antenna lead-in at back of Radio and plug a test antenna into Radio. Make sure test antenna base is grounded to the vehicle chassis. Do not touch the mast. Check Radio reception in an area away from tall buildings, metal structures, power lines, fluorescent lighting and power tools. Tune to high and low ends of the dial on both AM and FM, checking weak and strong station reception. If reception is OK, the problem exists with antenna and/or its lead-in cable. If reception is still poor with test antenna, check for aftermarket equipment that may be causing complaint. If OK, service Radio.

CHECKING LEAD-IN CABLES

In case of continued reception or noise complaints, always check the lead-in with a digital multimeter, see Figure 3 and Table 1.

When checking resistance, cautiously wiggle the lead-in tip and cable. The previous readings should always be obtained. If not, some portion of the lead-in is intermittent and lead-in should be replaced. Also try:

1. Running a braided ground strap to the antenna lead-in.

2. Changing the antenna lead-in.

3. Disconnecting the lead-in to check resistance.

Table 1 - Lead-in Cable Resistance Values

Digital Multimeter Resistance measured probes at points: in ohms ------------------ ------------------- A and B less than 0.2 C and D less than 0.2 A and D infinite C and B infinite A and C infinite B and D infinite


Object Number: 81238  Size: FS


Object Number: 77847  Size: FS


Object Number: 78793  Size: FS


Object Number: 85183  Size: FS


Object Number: 93271  Size: SF


Object Number: 83125  Size: FS

General Motors bulletins are intended for use by professional technicians, not a "do-it-yourselfer". They are written to inform those technicians of conditions that may occur on some vehicles, or to provide information that could assist in the proper service of a vehicle. Properly trained technicians have the equipment, tools, safety instructions and know-how to do a job properly and safely. If a condition is described, do not assume that the bulletin applies to your vehicle, or that your vehicle will have that condition. See a General Motors dealer servicing your brand of General Motors vehicle for information on whether your vehicle may benefit from the information.