GM Service Manual Online
For 1990-2009 cars only
Makes
🢒
Pontiac
🢒
1995
🢒
Firebird
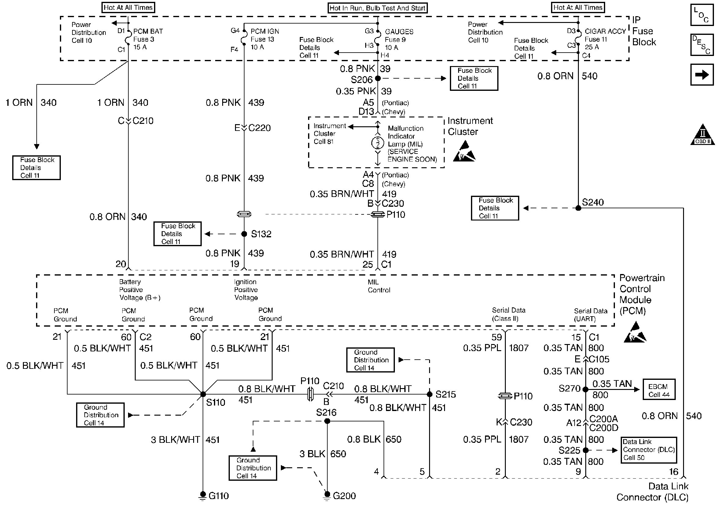
🢒 Grounds, Serial Data, DLC
Grounds, Serial Data, DLC
Grounds, Serial Data, DLC
Engine Controls Components
Data Link Connector Diagnosis
Ignition Control, Knock Sensors
OBD II Symbol Description Notice
Handling ESD Sensitive Parts Notice
Handling ESD Sensitive Parts Notice