GM Service Manual Online
For 1990-2009 cars only

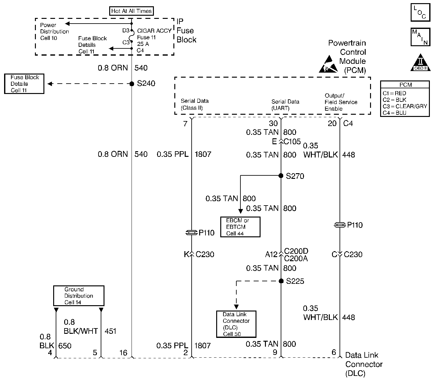
Object Number: 21628  Size: LF
Engine Controls Components
Data Link Connector
OBD II Symbol Description Notice
Handling ESD Sensitive Parts Notice

Circuit Description

The diagnostic tables in this section are designed for use with a scan tool. If the scan tool is inoperative, this must be corrected before beginning any other diagnostic procedures. DO NOT Clear Info unless instructed by a diagnostic procedure.

Important: This vehicle is equipped with a Powertrain Control Module (PCM) utilizing an Electrically Erasable Programmable Read Only Memory (EEPROM). When diagnostics call for replacement of the PCM, the new PCM must be programmed. Refer to Powertrain Control Module Replacement/Programming .

Test Description

Number(s) below refer to the step number(s) on the Diagnostic Table.

  1. Some older scan tools are powered through a separate power cord from the cigar lighter. If this type of scan tool is being used, and the tool will not power up, check for a poor connection, or a malfunctioning lighter socket. Refer to Repair Procedures in Electrical Diagnosis (8A, Cell 114, Cigar Lighter) for circuit details.

  2. Before trying a different scan tool, check for poor connections between the DLC and the scan tool cable. A faulty Vehicle Interface Module (VIM) can also cause loss of communication.

  3. If there is no communication between the PCM and the scan tool, no data will be displayed. Class 2 Serial Data is shut down when system voltage is below 9.0 Volts or above 16.0 Volts. A scan tool will not display data if system voltage is outside this range. If no data is displayed with the engine running, but data is displayed with the ignition ON, engine OFF, high system voltage (overcharging) may be at fault. If this is the case, the scan tool should display DTC P0563 System Voltage High with the ignition ON, engine OFF.

  4. Before trying a different scan tool, check for poor connections between the DLC and the scan tool cable. A faulty Vehicle Interface Module (VIM) can also cause loss of communication.

    Some older scan tools are powered through a separate power cord from the cigar lighter, but the VIM gets its power and ground through the DLC connector. If this type of scan tool is being used, and the tool powers up but no data is displayed, proceed to Step 10.

Step

Action

Value(s)

Yes

No

1

Was the Powertrain On-Board Diagnostic (OBD) System Check performed?

--

Go to Step 2

Go to Powertrain On Board Diagnostic (OBD) System Check

2

  1. Connect the scan tool to the DLC connector.
  2. Turn ON the ignition leaving the engine OFF.

Does the scan tool power up and show data?

--

Go to Step 3

Go to Step 10

3

Does the engine start and run?

--

Go to Step 15

Go to Step 4

4

  1. Turn OFF the ignition.
  2. Disconnect the PCM.
  3. Turn ON the ignition leaving the engine OFF.
  4. Using the test light J 34142-B connected to ground, probe the PCM battery and the ignition feed circuits in the PCM harness connectors.
  5. Does the test light illuminate on each circuit?

--

Go to Step 5

Go to Step 7

5

Using the DVM J 39200, measure the resistance between the chassis ground and the PCM ground circuits in the PCM harness connectors.

Does the DVM display the specified value (or lower) on each circuit?

5 ohms

Go to Step 6

Go to Step 8

6

Check for faulty connections at the PCM.

Was a problem found and corrected?

--

Go to Powertrain On Board Diagnostic (OBD) System Check

Go to Step 9

7

Repair the circuit that did not illuminate the test light.

Is the action complete?

--

Go to Powertrain On Board Diagnostic (OBD) System Check

--

8

Repair the faulty PCM ground circuit(s).

Is the action complete?

--

Go to Powertrain On Board Diagnostic (OBD) System Check

--

9

Important:: Replacement PCM must be programmed. Refer to Powertrain Control Module Replacement/Programming .

Replace the PCM.

Is the action complete?

--

Go to Powertrain On Board Diagnostic (OBD) System Check

--

10

  1. Disconnect the scan tool from the DLC.
  2. Using the test light J 34142-B connected to chassis ground, probe DLC terminal 16.
  3. Does the test light illuminate?

--

Go to Step 11

Go to Step 12

11

Using DVM J 39200, measure the resistance between DLC terminals 4 and 5 and chassis ground.

Does the DVM display the value shown (or lower)?

5 ohms

Go to Step 14

Go to Step 13

12

Repair the B+ circuit to DLC terminal 16. Refer to Electrical Diagnosis, Data Link Connector (DLC).

Is the action complete?

--

Go to Powertrain On Board Diagnostic (OBD) System Check

--

13

Repair the ground circuit to DLC terminals 4 and 5. Refer to Electrical Diagnosis, Data Link Connector (DLC).

Is the action complete?

--

Go to Powertrain On Board Diagnostic (OBD) System Check

--

14

Replace the faulty scan tool.

Is the action complete?

--

Go to Powertrain On Board Diagnostic (OBD) System Check

--

15

Using the DVM J 39200, measure the resistance between DLC terminals 4 and 5 and chassis ground.

Does the DVM display the specified value (or lower)?

5 ohms

Go to Step 16

Go to Step 17

16

Check the Class 2 Serial Data circuit for being open, shorted to power or ground. Refer to Electrical Diagnosis, Data Link Connector (DLC).

Was a problem found and corrected?

--

Go to Powertrain On Board Diagnostic (OBD) System Check

Go to Step 18

17

Repair the ground circuit to DLC terminals 4 and 5. Refer to Electrical Diagnosis, Data Link Connector (DLC).

Is the action complete?

--

Go to Powertrain On Board Diagnostic (OBD) System Check

--

18

Verify the scan tool operation on another vehicle.

Does the scan tool display data?

--

Go to Step 19

Go to Step 20

19

Important:: Replacement PCM must be programmed. Refer to Powertrain Control Module Replacement/Programming .

Replace the PCM.

Is the action complete?

--

Go to Powertrain On Board Diagnostic (OBD) System Check

--

20

Replace the faulty scan tool.

Is the action complete?

--

Go to Powertrain On Board Diagnostic (OBD) System Check

--