GM Service Manual Online
For 1990-2009 cars only

SMU - SECTION 8A - 30 - NEW SECTION FOR STARTER & CHARGING

SUBJECT: SERVICE MANUAL UPDATE - SECTION 8A-30 - NEW SECTION FOR STARTER AND CHARGING

MODELS: 1997 CHEVROLET CAMARO 1997 PONTIAC FIREBIRD

THIS BULLETIN IS BEING ISSUED TO PROVIDE A NEW SECTION 8A-30 (STARTER AND CHARGING) WHICH WAS OMITTED FROM THE 1997 CAMARO/FIREBIRD SERVICE MANUAL (GMP/97-F-1).

PLEASE INSERT THE FOLLOWING TEXT AND ATTACHMENTS (1 - 8) INTO THE APPROPRIATE AREA OF THE SERVICE MANUAL.

TROUBLESHOOTING HINTS =====================

PROCEDURE:

(PERFORM BEFORE BEGINNING SYSTEM DIAGNOSIS)

STARTER

1. VISUALLY INSPECT THE HYDROMETER (BUILT INTO BATTERY).

O GREEN EYE - BATTERY IS CHARGED.

O DARK EYE - CHARGE AND LOAD TEST BATTERY, REFER TO SECTION 6D1 OF THE SERVICE MANUAL. IF BATTERY PASSES LOAD TEST, REFER TO SYSTEM DIAGNOSIS, PAGE 8A-30-4 OF THE SERVICE MANUAL.

O CLEAR OR LIGHT YELLOW EYE - BATTERY ELECTROLYTE IS LOW. REPLACE BATTERY.

2. ALWAYS NOTE CONDITION OF "SECURITY" INDICATOR IF ENGINE DOES NOT CRANK. IF THE INDICATOR STAYS "ON" OR FLASHES CONTINUOUSLY, REFER TO "THEFT DETERRENT SYSTEM", ON PAGE 8A-133-0 OF THE SERVICE MANUAL.

3. CHECK THAT STARTER SOLENOID TERMINALS "S" AND "B" AND BATTERY CONNECTIONS ARE CLEAN AND TIGHT.

4. CHECK THAT FUSIBLE LINK E IS UNDAMAGED. IF FUSIBLE LINK E IS OPEN, CHECK FOR A SHORT TO GROUND IN CKT 5 OR CKT 6.

5. CHECK THAT G100 AND G101 ARE CLEAN AND TIGHT.

O CHECK FOR A BROKEN (OR PARTIALLY BROKEN) WIRE INSIDE OF THE INSULATION WHICH COULD CAUSE SYSTEM MALFUNCTION BUT PROVE "GOOD" IN A CONTINUITY/VOLTAGE CHECK WITH A SYSTEM DISCONNECTED. THESE CIRCUITS MAY BE INTERMITTENT OR RESISTIVE WHEN LOADED, AND IF POSSIBLE, SHOULD BE CHECKED BY MONITORING FOR A VOLTAGE DROP WITH THE SYSTEM OPERATIONAL (UNDER LOAD).

O CHECK FOR PROPER INSTALLATION OF AFTERMARKET ELECTRONIC EQUIPMENT WHICH MAY AFFECT THE INTEGRITY OF OTHER SYSTEMS (REFER TO "TROUBLESHOOTING PROCEDURES", PAGE 8A-4-0 OF THE THE SERVICE MANUAL).

O REFER TO SYSTEM DIAGNOSIS.

CHARGING SYSTEM

1. VISUALLY INSPECT THE HYDROMETER (BUILT INTO BATTERY).

O GREEN EYE - BATTERY IS CHARGED.

O DARK EYE - CHARGE AND LOAD TEST BATTERY, REFER TO SECTION 6D1 OF THE SERVICE MANUAL. IF BATTERY PASSES LOAD TEST, REFER TO SYSTEM DIAGNOSIS, PAGE 8A-30-4 OF THE SERVICE MANUAL.

O CLEAR OR LIGHT YELLOW EYE - BATTERY ELECTROLYTE IS LOW. REPLACE BATTERY.

2. CHECK GAGES FUSE 9 FOR OPEN.

3. CHECK THAT THE GENERATOR CONNECTOR AND GENERATOR "BAT" TERMINAL ARE BOTH CLEAN AND TIGHT.

4. CHECK THAT THE BATTERY CONNECTIONS ARE CLEAN AND TIGHT.

5. CHECK GENERATOR BELT.

O CHECK FOR A BROKEN (OR PARTIALLY BROKEN) WIRE INSIDE OF THE INSULATION WHICH COULD CAUSE SYSTEM MALFUNCTION BUT PROVE "GOOD" IN A CONTINUITY/VOLTAGE CHECK WITH A SYSTEM DISCONNECTED. THESE CIRCUITS MAY BE INTERMITTENT OR RESISTIVE WHEN LOADED, AND IF POSSIBLE, SHOULD BE CHECKED BY MONITORING FOR A VOLTAGE DROP WITH THE SYSTEM OPERATIONAL (UNDER LOAD).

O CHECK FOR PROPER INSTALLATION OF AFTERMARKET ELECTRONIC EQUIPMENT WHICH MAY AFFECT THE INTEGRITY OF OTHER SYSTEMS (REFER TO "TROUBLESHOOTING PROCEDURES", PAGE 8A-4-0 OF THE SERVICE MANUAL).

O REFER TO SYSTEM DIAGNOSIS.

SYSTEM DIAGNOSIS

IMPORTANT:

O THE FOLLOWING TESTS ARE DESIGNED FOR ENGINES AND BATTERIES AT NORMAL OPERATING TEMPERATURES AND ASSUMES THAT THERE ARE NO ENGINE SYMPTOMS WHICH WOULD CAUSE A NO-START SYMPTOM. THE BATTERY MUST BE IN A CHARGED STATE BEFORE DOING DIAGNOSIS. TO USE THE TESTS UNDER OTHER CONDITIONS COULD RESULT IN MISDIAGNOSIS.

O PERFORM THE ON-BOARD DIAGNOSTIC SYSTEM CHECK DESCRIBED IN SECTION 6E3 OF THE SERVICE MANUAL TO BE CERTAIN NO TROUBLE CODES ARE STORED IN PCM MEMORY WHICH MAY LEAD TO MISDIAGNOSIS, SPECIFICALLY DIAGNOSTIC TROUBLE CODE (DTC) 46, INDICATING A PROBLEM IN THE PASS-KEY (R) II FUEL ENABLE CIRCUIT.

O ALWAYS NOTE CONDITION OF "SECURITY" INDICATOR IF ENGINE WILL NOT CRANK. IF THE INDICATOR STAYS "ON" OR FLASHES CONTINUOUSLY, REFER TO "THEFT DETERRENT SYSTEM", PAGE 8A-133-0 OF THE SERVICE MANUAL.

SYMPTOM TABLE =============

PAGE SYMPTOM PROCEDURE NUMBER ======= ========= ======

ENGINE DOES NOT CRANK, CHART #1 8A-30-5 STARTER SOLENOID DOES NOT CLICK.

STARTER SOLENOID CLICKS, CHART #2 8A-30-7 BUT ENGINE CRANKS SLOWLY OR NOT AT ALL.

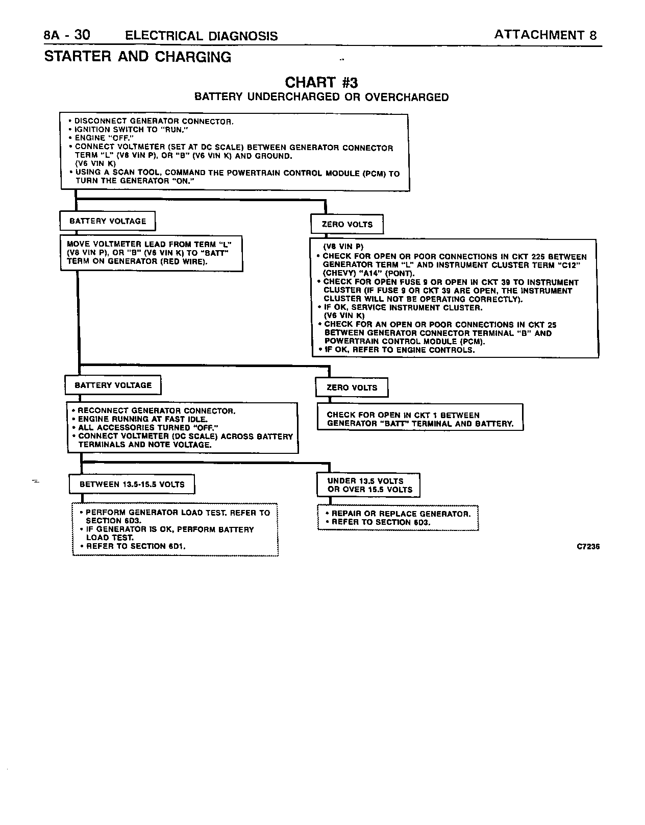
BATTERY IS UNDERCHARGED CHART #3 8A-30-8 OR OVERCHARGED.

"CHECK GAGES" INDICATOR REFER TO SECTION 81 ON AT ALL TIMES.

"CHECK GAGES" INDICATOR REFER TO SECTION 81 INOPERATIVE.

SLOWER OR NO CRANK ONLY SEE PARASITIC LOAD AFTER EXTENDED PERIODS TEST. REFER TO OF VEHICLE NON-USE. SECTION 6D1.

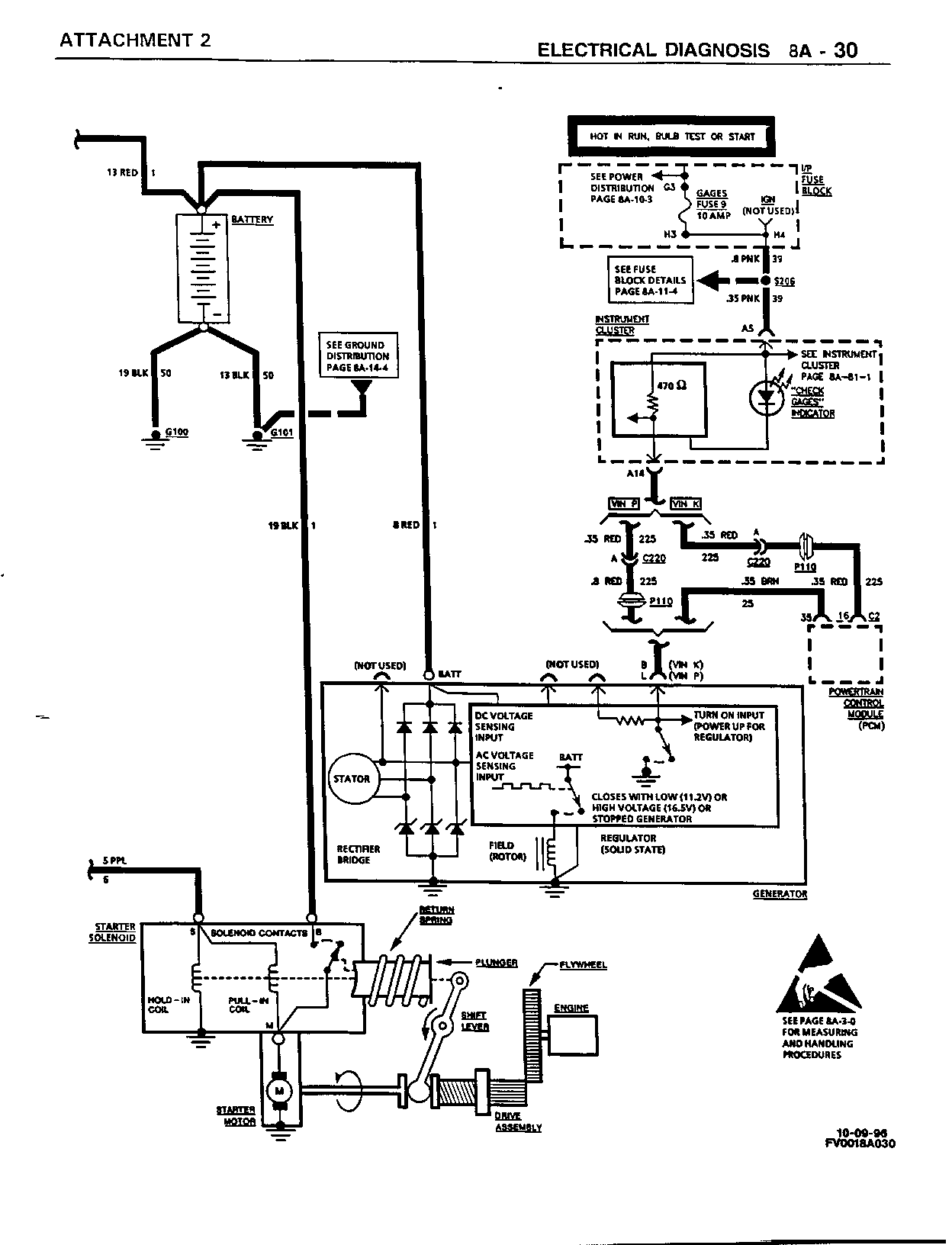
CIRCUIT OPERATION =================

BATTERY

REFER TO SECTION 6D1 OF THE SERVICE MANUAL.

CHARGING (ALSO REFERENCE SECTION 6D3)

THE GENERATOR PROVIDES VOLTAGE TO OPERATE THE VEHICLE'S ELECTRICAL SYSTEM AND TO CHARGE ITS BATTERY. A MAGNETIC FIELD IS CREATED WHEN CURRENT FLOWS THROUGH THE ROTOR. THIS FIELD ROTATES AS THE ROTOR IS DRIVEN BY THE ENGINE, CREATING AN AC VOLTAGE IN THE STATOR WINDINGS. THE AC VOLTAGE IS CONVERTED TO DC BY THE RECTIFIER BRIDGE AND IS SUPPLIED TO THE ELECTRICAL SYSTEM AT THE BATTERY TERMINAL.

THE GENERATOR'S REGULATOR USES DIGITAL TECHNIQUES TO SUPPLY THE ROTOR CURRENT AND THEREBY CONTROL THE OUTPUT VOLTAGE. THE ROTOR CURRENT IS PROPORTIONAL TO THE WIDTH OF THE ELECTRICAL PULSES SUPPLIED BY THE REGULATOR. WHEN THE IGNITION SWITCH IS PLACED IN "RUN", VOLTAGE IS SUPPLIED TO TERMINAL "L" ON GENERATOR, TURNING ON THE REGULATOR. NARROW WIDTH PULSES ARE SUPPLIED TO THE ROTOR, CREATING A WEAK MAGNETIC FIELD. WHEN THE ENGINE IS STARTED, THE REGULATOR SENSES GENERATOR ROTATION BY DETECTING AC VOLTAGE AT THE STATOR THROUGH AN INTERNAL WIRE. ONCE THE ENGINE IS RUNNING, THE REGULATOR VARIES THE FIELD CURRENT BY CONTROLLING THE PULSE WIDTH. THIS REGULATES THE GENERATOR OUTPUT VOLTAGE FOR PROPER BATTERY CHARGING AND ELECTRICAL SYSTEM OPERATION.

THE DIGITAL REGULATOR CONTROLS THE CHARGE INDICATOR LIGHT WITH A SOLID STATE LAMP DRIVER. THE LAMP DRIVER TURNS "ON" THE LIGHT WHENEVER AN UNDERVOLTAGE, OVERVOLTAGE OR STOPPED GENERATOR IS DETECTED.

STARTER (ALSO REFERENCE SECTION 6D2)

WHEN THE IGNITION SWITCH IS MOVED TO THE "START" POSITION, VOLTAGE IS SUPPLIED TO THE NORMALLY OPEN CONTACTS OF THE THEFT DETERRENT RELAY. VOLTAGE IS ALSO SUPPLIED THROUGH, EITHER THE TRANSMISSION RANGE SWITCH (AUTOMATIC TRANSMISSION) WHEN IN "PARK" OR "NEUTRAL" OR CLUTCH START SWITCH (MANUAL TRANSMISSION) WHEN THE CLUTCH PEDAL IS DEPRESSED, TO THE THEFT DETERRENT RELAY COIL. THE BODY CONTROL MODULE (BCM) ENERGIZES THE THEFT DETERRENT RELAY BY GROUNDING ONE SIDE OF THE RELAY COIL ONLY WHEN THE THEFT DETERRENT SYSTEM HAS NOT BEEN ACTIVATED (REFER TO "THEFT DETERRENT SYSTEMS", PAGE 8A-133-0 OF THE SERVICE MANUAL).

WHEN THE THEFT DETERRENT RELAY IS ENERGIZED, THE NORMALLY OPEN CONTACTS CLOSE, COMPLETING THE CIRCUIT TO THE STARTER SOLENOID. WHEN THE STARTER SOLENOID CIRCUIT IS COMPLETED, BOTH THE HOLD-IN AND PULL-IN WINDINGS ARE ENERGIZED. THE CIRCUIT THROUGH THE PULL-IN WINDING IS COMPLETED TO GROUND THROUGH THE STARTER MOTOR. THE WINDINGS WORK TOGETHER MAGNETICALLY TO PULL IN AND HOLD IN THE PLUNGER. THE PLUNGER MOVES THE SHIFT LEVER. THIS ACTION CAUSES THE DRIVE ASSEMBLY TO ROTATE AS IT ENGAGES THE FLYWHEEL RING GEAR ON THE ENGINE. AT THE SAME TIME, THE PLUNGER ALSO CLOSES THE SOLENOID SWITCH CONTACTS IN THE STARTER SOLENOID. FULL BATTERY VOLTAGE IS THEN APPLIED DIRECTLY TO THE STARTER MOTOR AND IT CRANKS THE ENGINE.

AS SOON AS THE SOLENOID SWITCH CONTACTS CLOSE, VOLTAGE IS NO LONGER APPLIED TO THE PULL-IN WINDING SINCE BATTERY VOLTAGE IS APPLIED TO BOTH ENDS OF THE WINDINGS. THE HOLD-IN WINDING REMAINS ENERGIZED AND ITS MAGNETIC FIELD IS STRONG ENOUGH TO HOLD THE PLUNGER, THE SHIFT LEVER AND THE DRIVE ASSEMBLY SOLENOID SWITCH CONTACTS IN PLACE TO CONTINUE CRANKING THE ENGINE.

WHEN THE IGNITION SWITCH IS RELEASED FROM THE "START" POSITION, BATTERY VOLTAGE IS REMOVED FROM THE PPL WIRE AND THE JUNCTION OF THE TWO WINDINGS. VOLTAGE IS APPLIED THROUGH THE MOTOR CONTACTS TO BOTH WINDINGS TO GROUND AT THE END OF THE HOLD-IN WINDINGS. HOWEVER, THE DIRECTION OF CURRENT FLOW THROUGH THE PULL-IN WINDING IS NOW OPPOSITE THE DIRECTION OF THE CURRENT FLOW WHEN THE WINDING WAS FIRST ENERGIZED. THE MAGNETIC FIELDS OF THE PULL-IN AND HOLD-IN WINDINGS NOW OPPOSE ONE ANOTHER. THIS ACTION OF THE WINDINGS, WITH THE HELP OF THE RETURN SPRING, CAUSES THE DRIVE ASSEMBLY TO DISENGAGE AND THE SOLENOID SWITCH CONTACTS TO OPEN SIMULTANEOUSLY. AS SOON AS THE CONTACTS OPEN, THE STARTER CIRCUIT IS TURNED "OFF".

FIGURES: 00 ATTACHMENTS: 08


Object Number: 90415  Size: FS


Object Number: 90416  Size: FS


Object Number: 90837  Size: FS


Object Number: 91162  Size: FS


Object Number: 91305  Size: FS


Object Number: 93796  Size: FS


Object Number: 93797  Size: FS


Object Number: 94084  Size: FS

GENERAL MOTORS BULLETINS ARE INTENDED FOR USE BY PROFESSIONAL TECHNICIANS, NOT A "DO-IT-YOURSELFER". THEY ARE WRITTEN TO INFORM THOSE TECHNICIANS OF CONDITIONS THAT MAY OCCUR ON SOME VEHICLES, OR TO PROVIDE INFORMATION THAT COULD ASSIST IN THE PROPER SERVICE OF A VEHICLE. PROPERLY TRAINED TECHNICIANS HAVE THE EQUIPMENT, TOOLS, SAFETY INSTRUCTIONS AND KNOW-HOW TO DO A JOB PROPERLY AND SAFELY. IF A CONDITION IS DESCRIBED, DO NOT ASSUME THAT THE BULLETIN APPLIES TO YOUR VEHICLE, OR THAT YOUR VEHICLE WILL HAVE THAT CONDITION. SEE A GENERAL MOTORS DEALER SERVICING YOUR BRAND OF GENERAL MOTORS VEHICLE FOR INFORMATION ON WHETHER YOUR VEHICLE MAY BENEFIT FROM THE INFORMATION.

COPYRIGHT 1996 GENERAL MOTORS CORPORATION. ALL RIGHTS RESERVED.