GM Service Manual Online
For 1990-2009 cars only
Makes
🢒
Pontiac
🢒
2001
🢒
Firebird
🢒
Body and Accessories
🢒
Data Link Communications
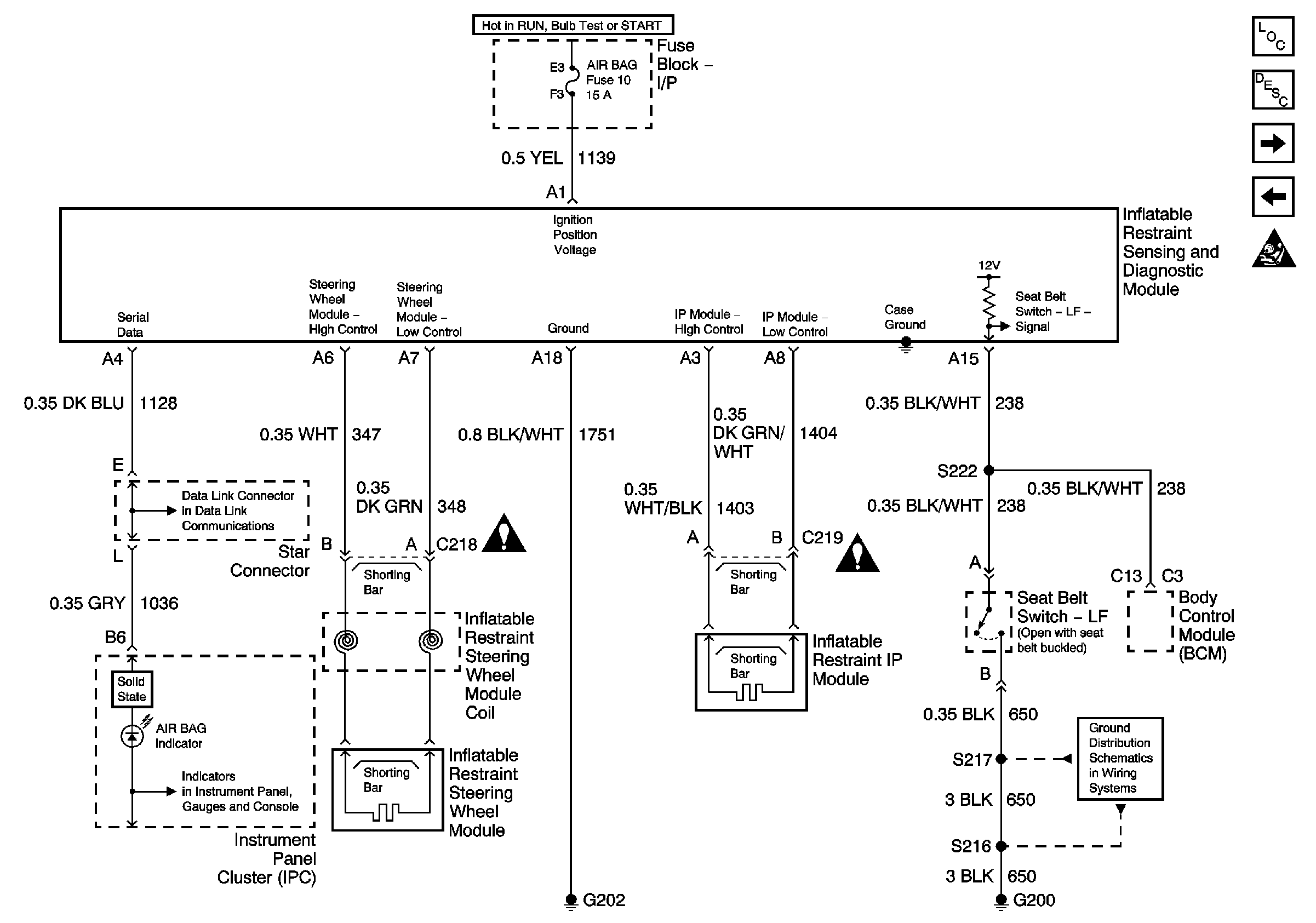
🢒 SIR Schematics
Master Electrical Component List
SIR System Description and Operation
SIR Caution
Class 2 Serial Data Line
Instrument Cluster Gauges
SIR Caution
SIR Caution
SIR Caution
G200 Splice S217