GM Service Manual Online
For 1990-2009 cars only
Makes
🢒
Pontiac
🢒
2002
🢒
Firebird
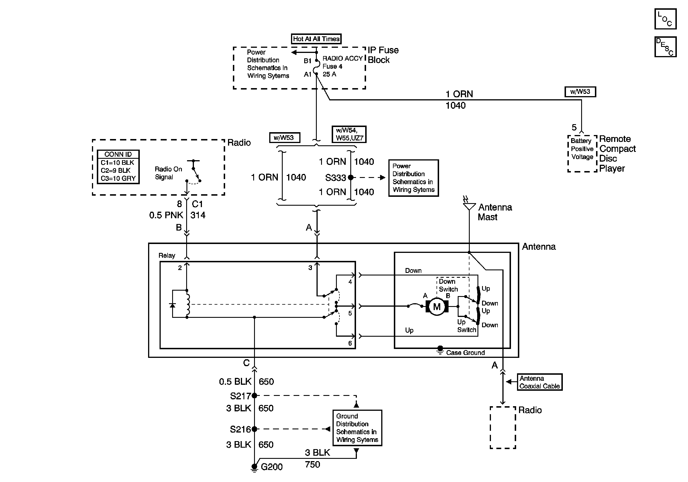
🢒 Power Antenna Schematic
Power Antenna Schematic
Master Electrical Component List
Radio/Audio System Description and Operation Chevrolet
COURTESY, RADIO ACCY Fuses and DEFOG/SEATS CKT BRKR
COURTESY, RADIO ACCY Fuses and DEFOG/SEATS CKT BRKR
G200 Page 1 of 3