GM Service Manual Online
For 1990-2009 cars only

1.0 Liter


Object Number: 56535  Size: MF
(1)Ignition Coil
(2)Distributor
(3)Distributor Rotor
(4)Spark Plugs
(5)Signal Rotor
(6)Camshaft Position Sensor
(7)Noise Suppressor Filter
(8)Powertrain Control Module
(9)Test Switch Signal
(10)Engine Coolant Temperature Signal
(11)Closed Throttle Position Signal
(12)Manifold Absolute Pressure Signal
(13)Ignition Switch
(14)Noise Suppressor Condenser
(15)Ignition Control Module

The powertrain control module (PCM) controls the ignition timing in the 1.0L engine ignition system. The PCM receives information on engine status from the engine sensors. The PCM then selects the most appropriate ignition timing settings from within the PCM's programming. No vacuum or mechanical advance mechanisms are used. The ignition system includes a noise suppressor filter to eliminate ignition sound. The noise suppressor filter also provides the tachometer (if equipped) with an ignition signal. Periodic lubrication of the distributor is not required.

The PCM sends a signal to the ignition control module. The ignition control module is connected to the negative side of the ignition coil's primary circuit. When the signal from the PCM is interrupted, the field around the primary coil collapses and a high voltage is induced in the secondary coil. The high voltage induced in the secondary coil is then forced to find a ground through the secondary (coil) wire, the rotor, the distributor cap, the secondary (spark plug) wires and across the spark plug gap to the engine block. The following are the most important inputs for determining ignition timing requirements:

    • The throttle position
    • The manifold pressure
    • The engine coolant temperature
    • Engine speed

1.3 Liter


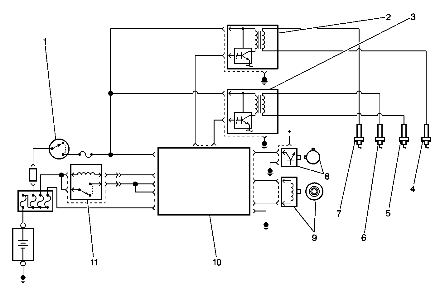
Object Number: 432063  Size: MF
(1)Ignition Switch
(2)No. 1 and 4 Ignition Coil
(3)No. 2 and 3 Ignition Coil
(4)No. 4 Spark Plug
(5)No. 3 Spark Plug
(6)No. 2 Spark Plug
(7)No. 1 Spark Plug
(8)CMP Sensor
(9)CKP Sensor
(10)PCM
(11)Main Relay

The electronic ignition system used on the 1.3L engine is controlled by the powertrain control module (PCM). The electronic ignition system is composed of the following components:

    • The PCM
    • Two ignition coil assemblies
    • The crankshaft position (CKP) sensor
    • The camshaft position (CMP) sensor
    • The spark plugs
    • The spark plug (secondary ignition) wires

The electronic ignition system components cannot be disassembled or repaired. A component that is correctly diagnosed as faulty must be replaced as a complete unit.

Ignition Coil Assembly


Object Number: 448302  Size: SH
(1)Ignition Module (Igniter)
(2)Ignition Coil Assembly
(3)Core
(4)Primary Coil Winding
(5)Secondary Coil Winding
(6)High Voltage (spark plug wire) Terminal

The ignition coils have a pair high voltage output terminals that provide spark to two engine cylinders (spark plugs) at the same time. The #1 ignition coil supplies voltage to the spark plugs in engine cylinders 1 and 4. The #2 ignition coil supplies voltage to the spark plugs in engine cylinders 2 and 3. Each ignition coil assembly has a built-in ignition module (igniter) that controls the current flow in the primary coil winding. The secondary coil voltage travels simultaneously from both coil output terminals to the spark plugs.

Operation

The PCM uses reference pulses from the CKP sensor in order to determine engine speed. The PCM cannot operate the ignition system -- or the fuel injectors -- without the engine speed signal from the CKP.

The ignition coils supply spark to two engine cylinders (spark plugs) at the same time. When the PCM signals the ignition module to interrupt the current flow in the primary coil windings, the electrical field around the primary coil collapses and a high voltage is induced in the secondary coil. The secondary coil voltage travels simultaneously from both coil output terminals, to the spark plugs, and across each spark plug's gap to the engine block.

The CMP sensor signal is used by the PCM for engine misfire detection. The PCM also uses the CMP sensor signal as an input for control of the fuel injectors and ignition timing.

The PCM controls ignition timing by controlling the ignition coils. The PCM receives information on engine status from various engine sensors and then selects the most appropriate ignition timing settings from within the PCM's programming. The following are the most important inputs for determining ignition timing requirements:

    • Engine speed
    • Throttle position
    • Manifold pressure
    • Engine coolant temperature

Important Ignition Information

Consider the following important information when servicing the ignition system:

    • The ignition coil's secondary output voltage is very high - more than 40,000 volts. Avoid body contact with the ignition high voltage secondary components when the engine is running or personal injury may result.
    • The ignition timing on the 1.3L engine is not adjustable. A timing indicator and timing marks are still visible at the crankshaft pulley but are not used to set or adjust ignition timing. The powertrain control module provides all ignition timing adjustments electronically.
    • Be careful not to damage the secondary ignition wires or boots when servicing the ignition system. Rotate each ignition wire boot in order to loosen the boot from the spark plug before removing the wire. Never pierce a secondary ignition wire or boot for any testing purposes. Future ignition system problems are guaranteed if pinpoints or test lights are pushed through the secondary ignition wire insulation during component testing.
    • Do not use a conventional tachometer in order to check engine speed on this ignition system. An inductive type pick-up will not provide reliable engine speed information. Use a scan tool in order to monitor engine RPM.

Secondary Wiring

The secondary (spark plug) wiring used with the ignition system withstands very high temperatures, thus providing an excellent insulator for the high voltages generated by the ignition system. The spark plug boot forms a tight seal on the spark plug. The boot should always be twisted one-half turn before removing the secondary wire from the spark plug.

The material used to construct the secondary wiring is very soft. This allows the wiring to withstand more heat and carry a higher voltage than traditional wiring; however, the wire is more susceptible to scuffing and damage. The secondary wires must be routed correctly to prevent chafing or cutting. When removing a secondary wire from a spark plug, a distributor, or an ignition coil, twist the boot one-half turn and pull on the boot only.

Spark Plugs

Notice: Allow the engine to cool down before removing the spark plugs. Removing the spark plugs from an engine at operating temperature may damage the spark plug threads in the aluminum cylinder head..

Spark Plug Usage

Engine

Gap

Spark Plug

1.0L

1.0-1.1 mm (0.039-0.043 in)

Denso W20EPR-U11

AC R42XLS

NGK BPR6ES-11

1.3L

1.0-1.1 mm (0.039-0.043 in)

Denso K20PR-U11

NGK BKR6E-11

Normal service is considered to be a mixture of idling, slow-speed and high-speed driving. Occasional or intermittent highway driving is needed for good spark plug performance. The higher combustion temperature generated during highway driving burns away any deposits of carbon or oxides that build up from frequent idling or continuous stop-and-go driving. Spark plugs are protected by an insulating nipple made of special heat-resistant material, which covers the spark plug terminal and extends downward over a portion of the plug insulator. These nipples prevent flash-over which causes engine misfiring. Do not mistake corona discharge for flash-over, or a shorted insulator. Corona discharge is a steady blue light appearing around the insulator, just above the shell crimp. It is the visible evidence of a high-tension field and has no effect on ignition performance.

Spark plugs must operate within certain temperature limits if they are to provide the performance and service life expected. The spark plug selected for an engine is based on the normal service for which the engine was designed and may not perform satisfactorily under other than normal operating conditions. For almost exclusive city driving, a spark plug one step higher in the heat range might deliver longer service life than the spark plug recommended. Conversely, a spark plug one step colder will perform better for heavy loads or continual high-speed driving.

There are three rules to follow when selecting spark plugs for an engine in good condition.

  1. Select a spark plug with the specified heat range.
  2. If spark plug overheating occurs, select a spark plug that is one heat range lower than the specified heat range.
  3. If fouling is a problem, select a spark plug that is one heat range higher than the specified heat range.

Ignition Switch

The ignition switch is located on the right side of the steering column below the steering wheel. The electrical and mechanical portions of the switch work in conjunction with each other. For more information regarding the ignition switch and the key and lock cylinder, refer to Ignition Switch Replacement - On Vehicle in Steering Wheel and Column-STD.