GM Service Manual Online
For 1990-2009 cars only
Makes
🢒
Pontiac
🢒
2008
🢒
G5
🢒
Transmission/Transaxle
🢒
Automatic Transaxle - 4T45-E
🢒 Automatic Transmission Controls Schematics
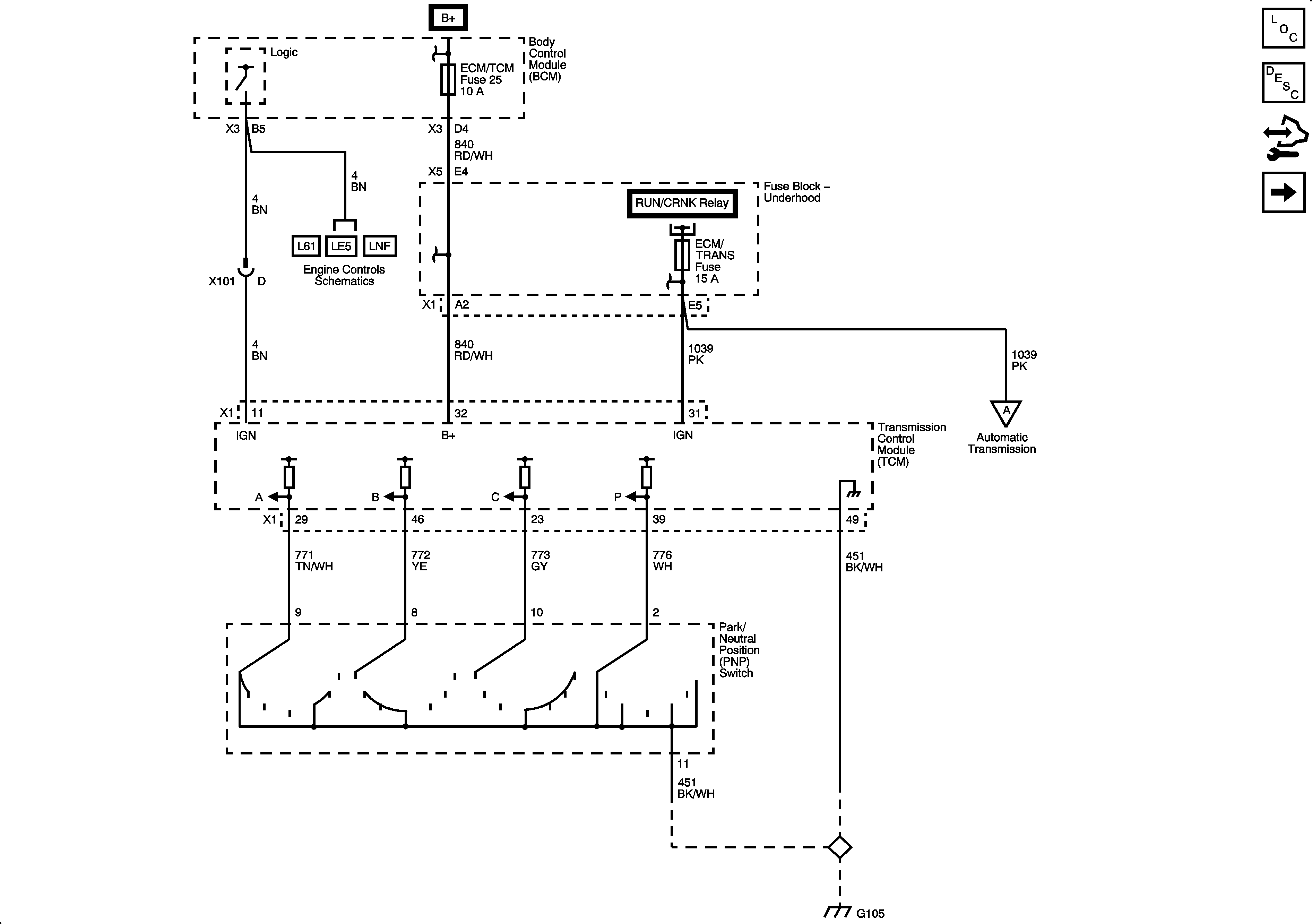
Figure
1:
Power, Ground, PNP Switch
Master Electrical Component List
Electronic Component Description
Control Module References
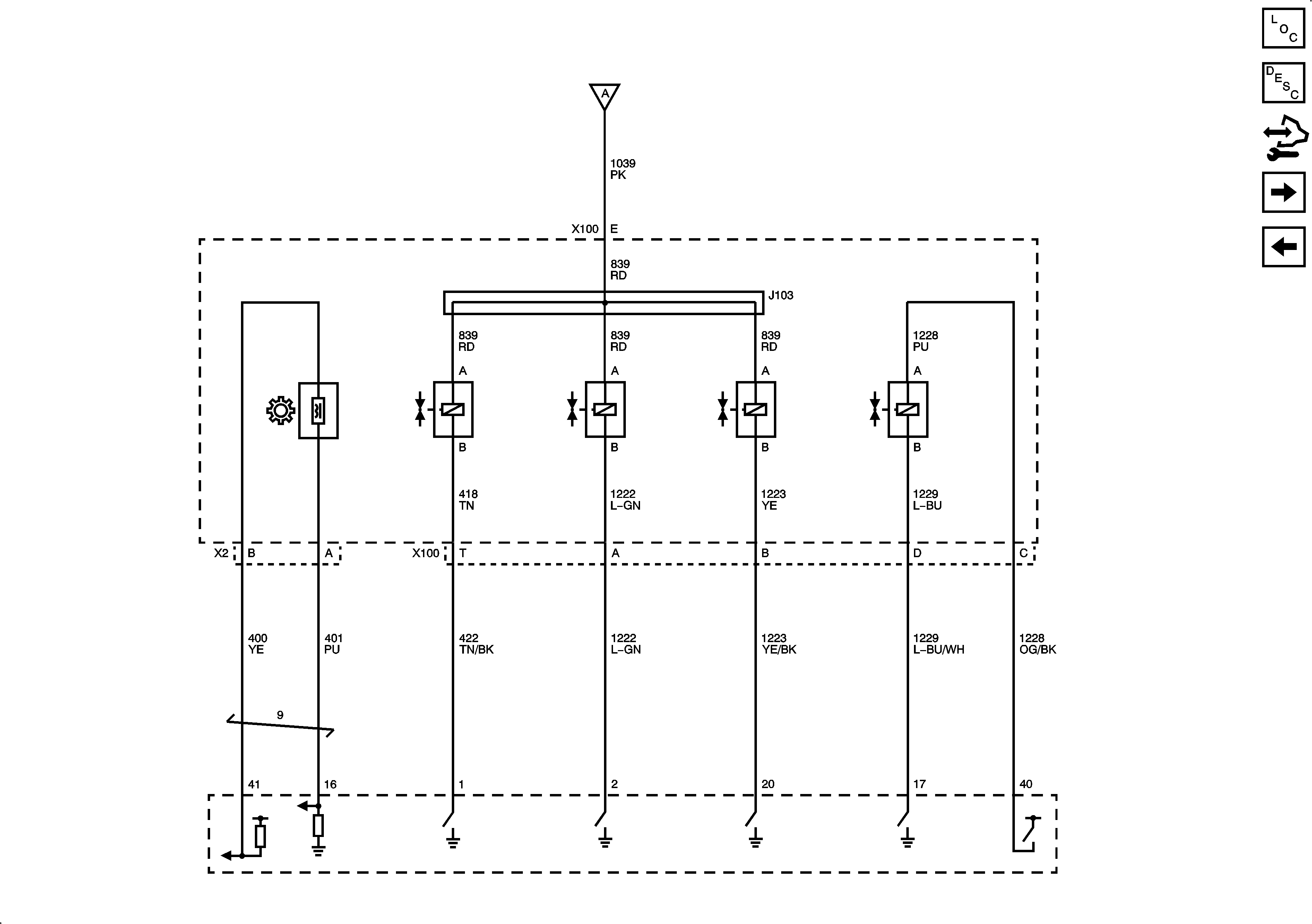
Solenoids, VSS
Figure
2:
Solenoids, VSS
Master Electrical Component List
Electronic Component Description
Control Module References
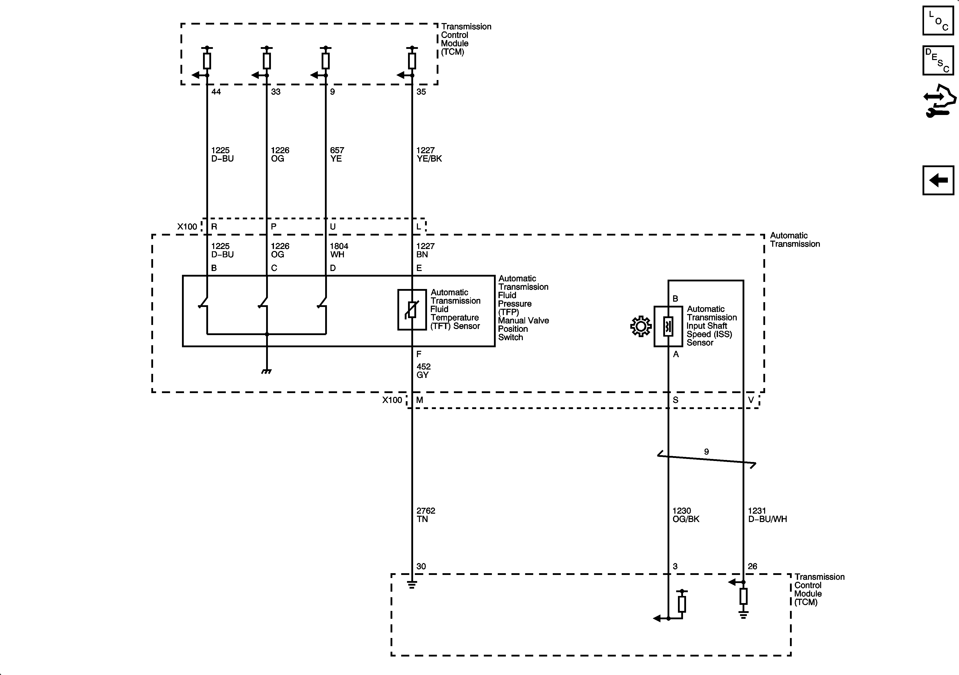
Switches, TFT, ISS, Sensors
Power, Ground, PNP Switch
Figure
3:
Switches, TFT, ISS, Sensors
Master Electrical Component List
Electronic Component Description
Control Module References
Solenoids, VSS