GM Service Manual Online
For 1990-2009 cars only
Figure 1:

Radio w/UZ6


Object Number: 1646329  Size: FS
Master Electrical Component List
Radio/Audio System Description and Operation
Control Module References
Radio w/U85 Audio Signals
Underhood Fuse Block IBCM 1, Body Control Module (BCM), AIRBAG (BATT), CLUSTER/THEFT, HVAC CTRL (BATT), IGN SENSOR and RADIO Fuses
Low Speed Serial Data
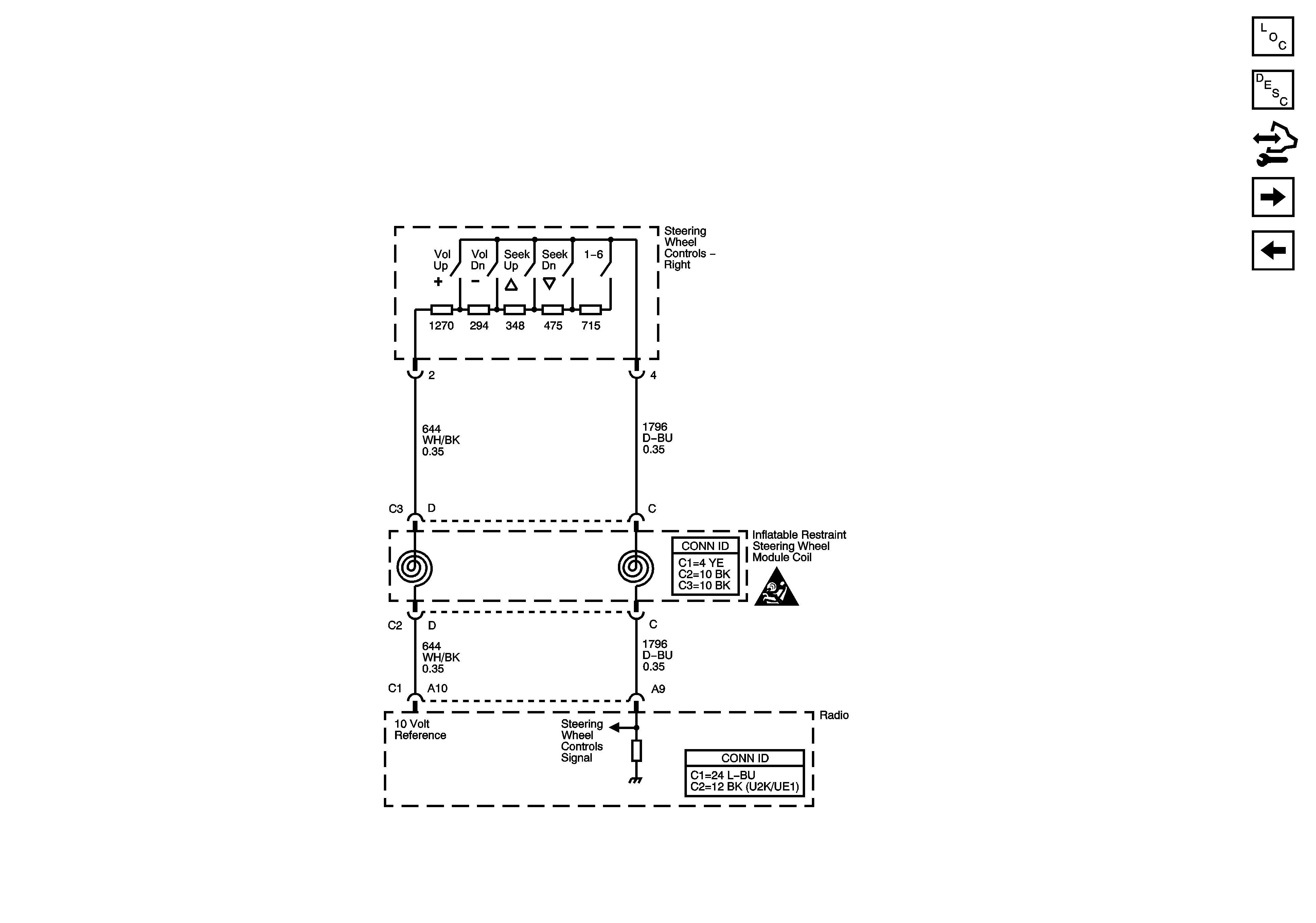
Steering Wheel Schematics
OnStar Schematics
Entertainment Schematic Icons
Entertainment Schematic Icons
Entertainment Schematic Icons
Entertainment Schematic Icons
G201
Figure 2:

Radio w/U85 Audio Signals


Object Number: 1646330  Size: FS
Master Electrical Component List
Radio/Audio System Description and Operation
Control Module References
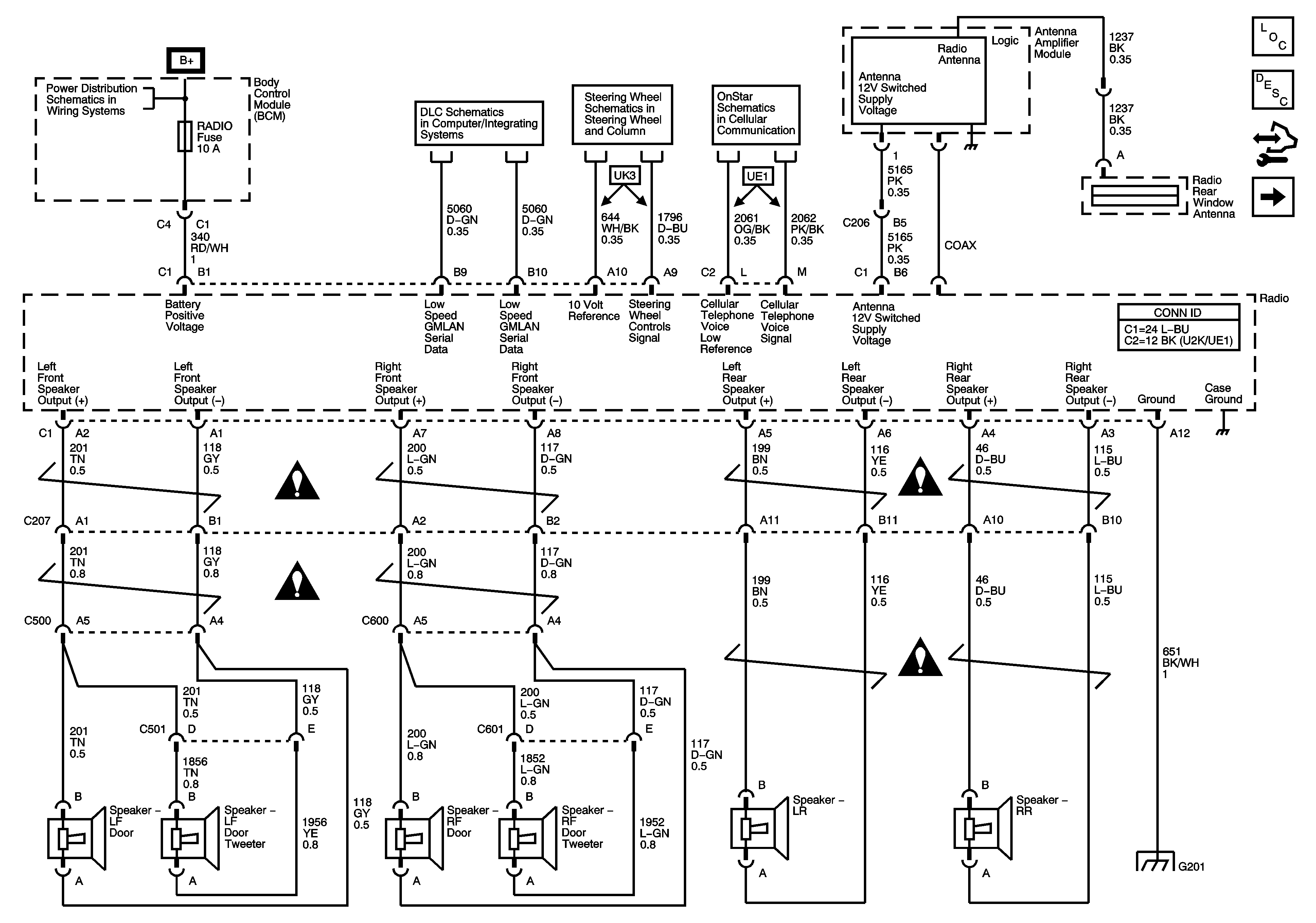
Radio w/U85 (Coupe/Sedan)
Radio w/UZ6
Underhood Fuse Block IBCM 1, Body Control Module (BCM), AIRBAG (BATT), CLUSTER/THEFT, HVAC CTRL (BATT), IGN SENSOR and RADIO Fuses
Low Speed Serial Data
Steering Wheel Schematics
OnStar Schematics
Entertainment Schematic Icons
Entertainment Schematic Icons
Entertainment Schematic Icons
Entertainment Schematic Icons
G201
Figure 3:

Radio w/U85 (Coupe/Sedan)


Object Number: 1646333  Size: FS
Master Electrical Component List
Radio/Audio System Description and Operation
Control Module References
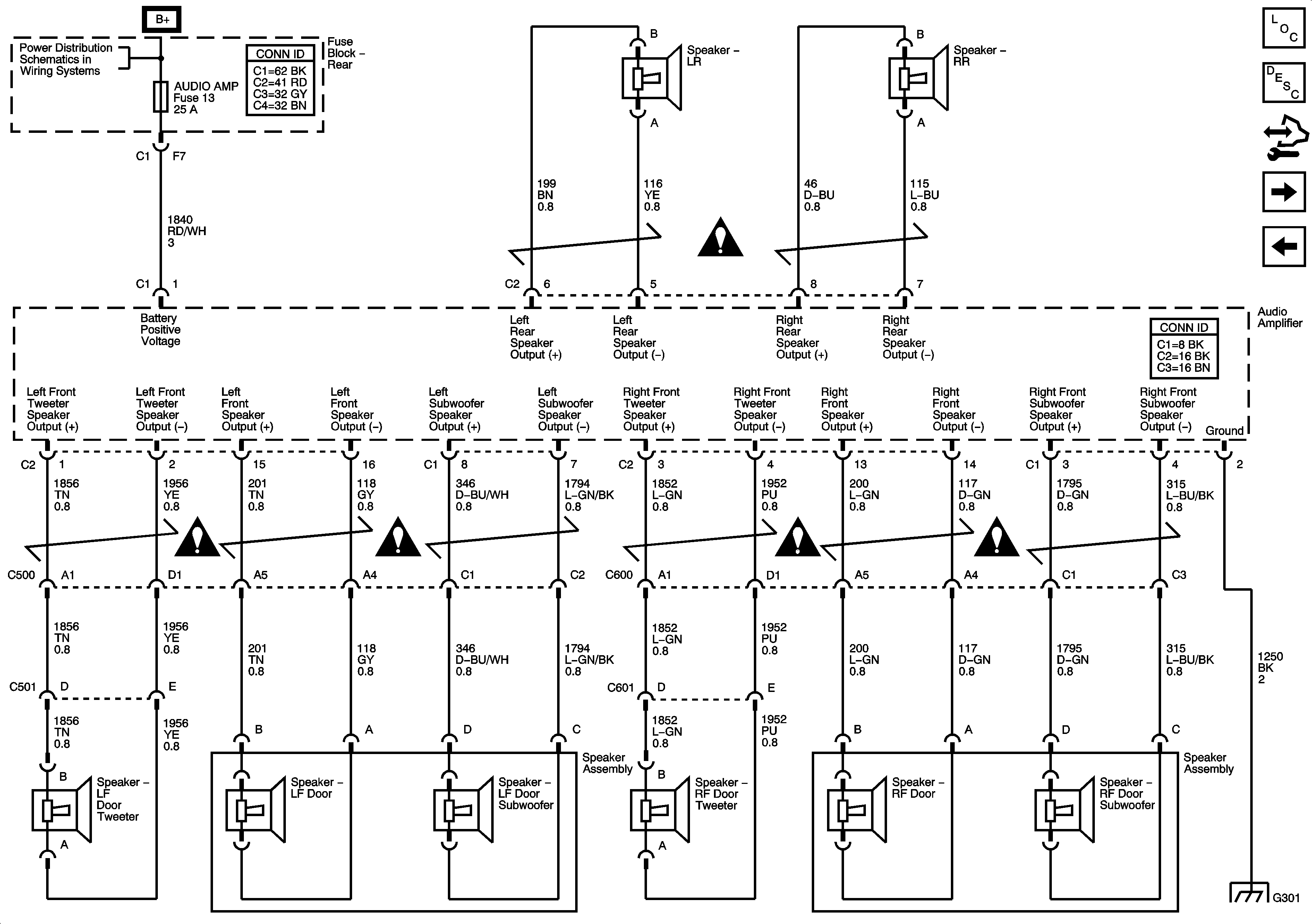
Radio w/U85 (Convertible)
Radio w/U85 Audio Signals
Underhood Fuse Block RBEC 1 Fuse and Rear Fuse Block AUDIO AMP, BACK UP LP, CIG/AUX, HTD ST, RKE/XM/DVD/VGD, RR DEFOG RR DEFOG and SUN RF Fuses
Entertainment Schematic Icons
Entertainment Schematic Icons
Entertainment Schematic Icons
Entertainment Schematic Icons
Entertainment Schematic Icons
Entertainment Schematic Icons
G301
Figure 4:

Radio w/U85 (Convertible)


Object Number: 1646335  Size: FS
Master Electrical Component List
Radio/Audio System Description and Operation
Control Module References
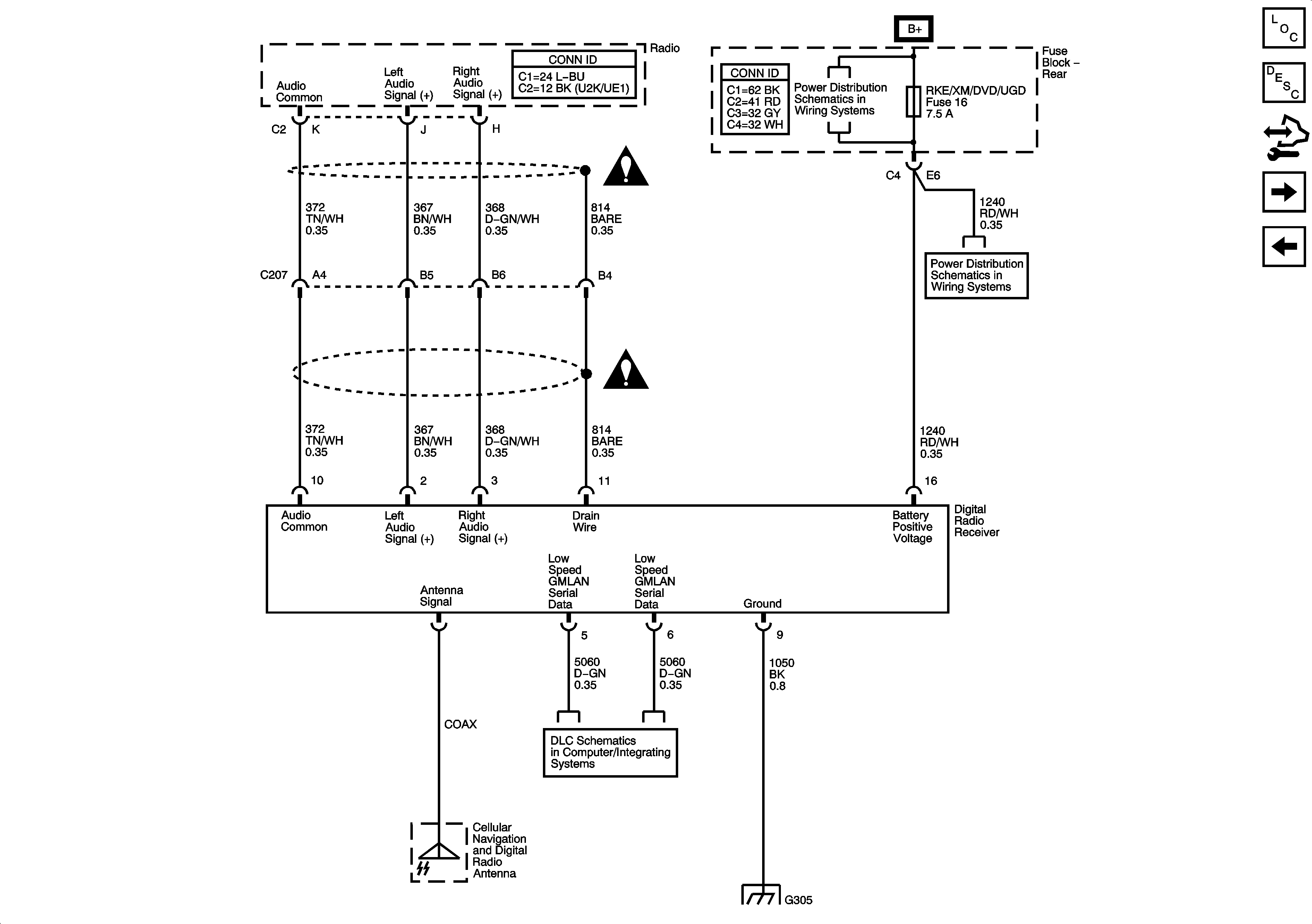
Digital Radio Receiver
Radio w/U85 (Coupe/Sedan)
Underhood Fuse Block RBEC 1 Fuse and Rear Fuse Block AUDIO AMP, BACK UP LP, CIG/AUX, HTD ST, RKE/XM/DVD/VGD, RR DEFOG RR DEFOG and SUN RF Fuses
Entertainment Schematic Icons
Entertainment Schematic Icons
Entertainment Schematic Icons
Entertainment Schematic Icons
Entertainment Schematic Icons
Entertainment Schematic Icons
Entertainment Schematic Icons
Figure 5:

Digital Radio Receiver


Object Number: 1646337  Size: FS
Master Electrical Component List
Radio/Audio System Description and Operation
Control Module References
Radio w/U85 (Convertible)
Entertainment Schematic Icons
Entertainment Schematic Icons
Underhood Fuse Block RBEC 1 Fuse and Rear Fuse Block AUDIO AMP, BACK UP LP, CIG/AUX, HTD ST, RKE/XM/DVD/VGD, RR DEFOG RR DEFOG and SUN RF Fuses
Low Speed Serial Data
G304 and G305
Figure 6:

Redundant Radio Controls - 3 Spoke


Object Number: 1696705  Size: FS
Master Electrical Component List
Radio/Audio System Description and Operation
Control Module References
Redundant Radio Controls - 4 Spoke
Digital Radio Receiver
Entertainment Schematic Icons
Figure 7:

Redundant Radio Controls - 4 Spoke


Object Number: 1696707  Size: FS
Master Electrical Component List
Radio/Audio System Description and Operation
Control Module References
Redundant Radio Controls - 3 Spoke
Entertainment Schematic Icons