GM Service Manual Online
For 1990-2009 cars only
Figure 1:

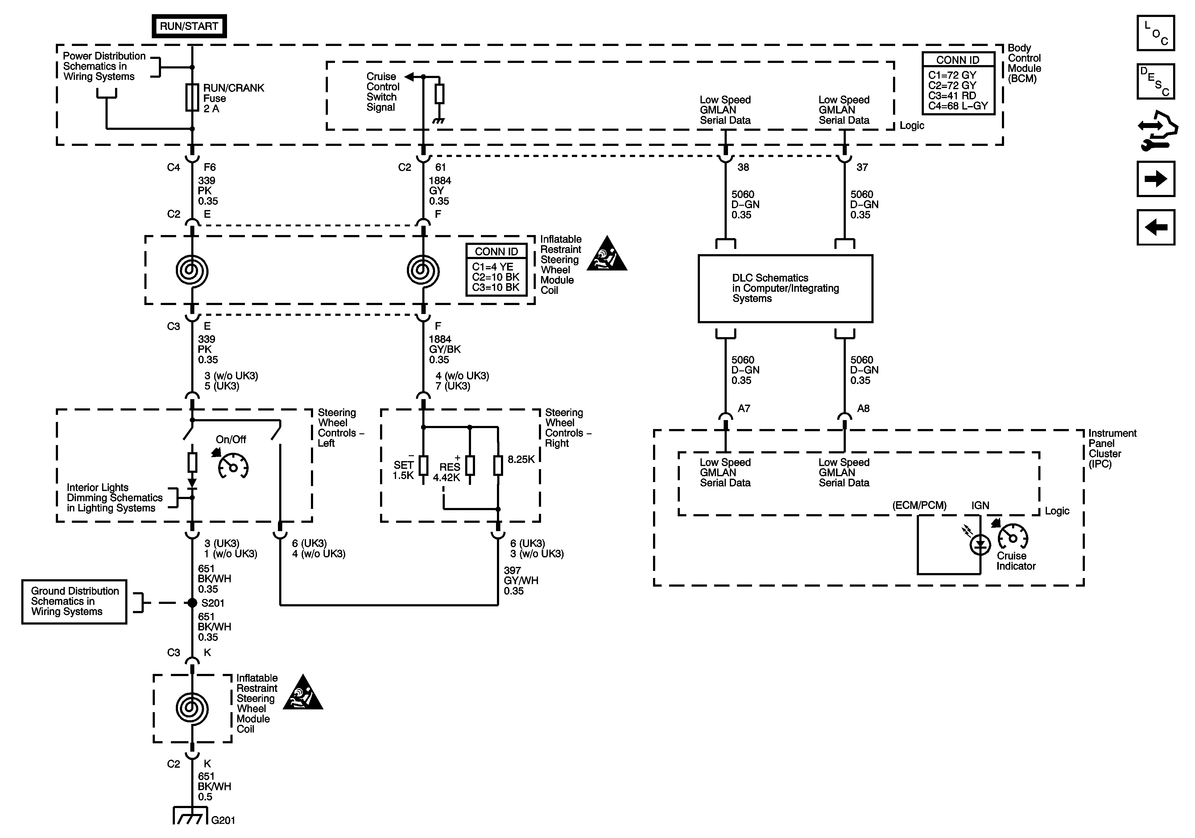
Steering Wheel Controls - 3 Spoke


Object Number: 1696698  Size: FS
Master Electrical Component List
Cruise Control Description and Operation (3.5L)
Control Module References
Steering Wheel Controls - 4 Spoke
Underhood Fuse Block RUN RLY, IBCM (RUN/CRANK), Body Control Module (BCM) AIRBAG (IGN) EPS and RUN/CRANK Fuses
Cruise Control Schematic Icons
Low Speed Serial Data
Steering Wheel and Doors
G201
Cruise Control Schematic Icons
G201
Figure 2:

Steering Wheel Controls - 4 Spoke


Object Number: 1696695  Size: FS
Master Electrical Component List
Cruise Control Description and Operation (3.5L)
Control Module References
Brake Pedal Position Sensor, Clutch Pedal Position (CPP) Switch, and Stop Lamp Switch Signal
Steering Wheel Controls - 3 Spoke
Underhood Fuse Block RUN RLY, IBCM (RUN/CRANK), Body Control Module (BCM) AIRBAG (IGN) EPS and RUN/CRANK Fuses
Cruise Control Schematic Icons
Low Speed Serial Data
Steering Wheel and Doors
G201
Cruise Control Schematic Icons
G201
Figure 3:

Brake Pedal Position Sensor, Clutch Pedal Position (CPP) Switch and Stop Lamp Switch Signal


Object Number: 1658060  Size: FS
Master Electrical Component List
Cruise Control Description and Operation (3.5L)
Control Module References
Steering Wheel Controls - 4 Spoke
Electronic Throttle Controls
Electronic Throttle Controls