GM Service Manual Online
For 1990-2009 cars only
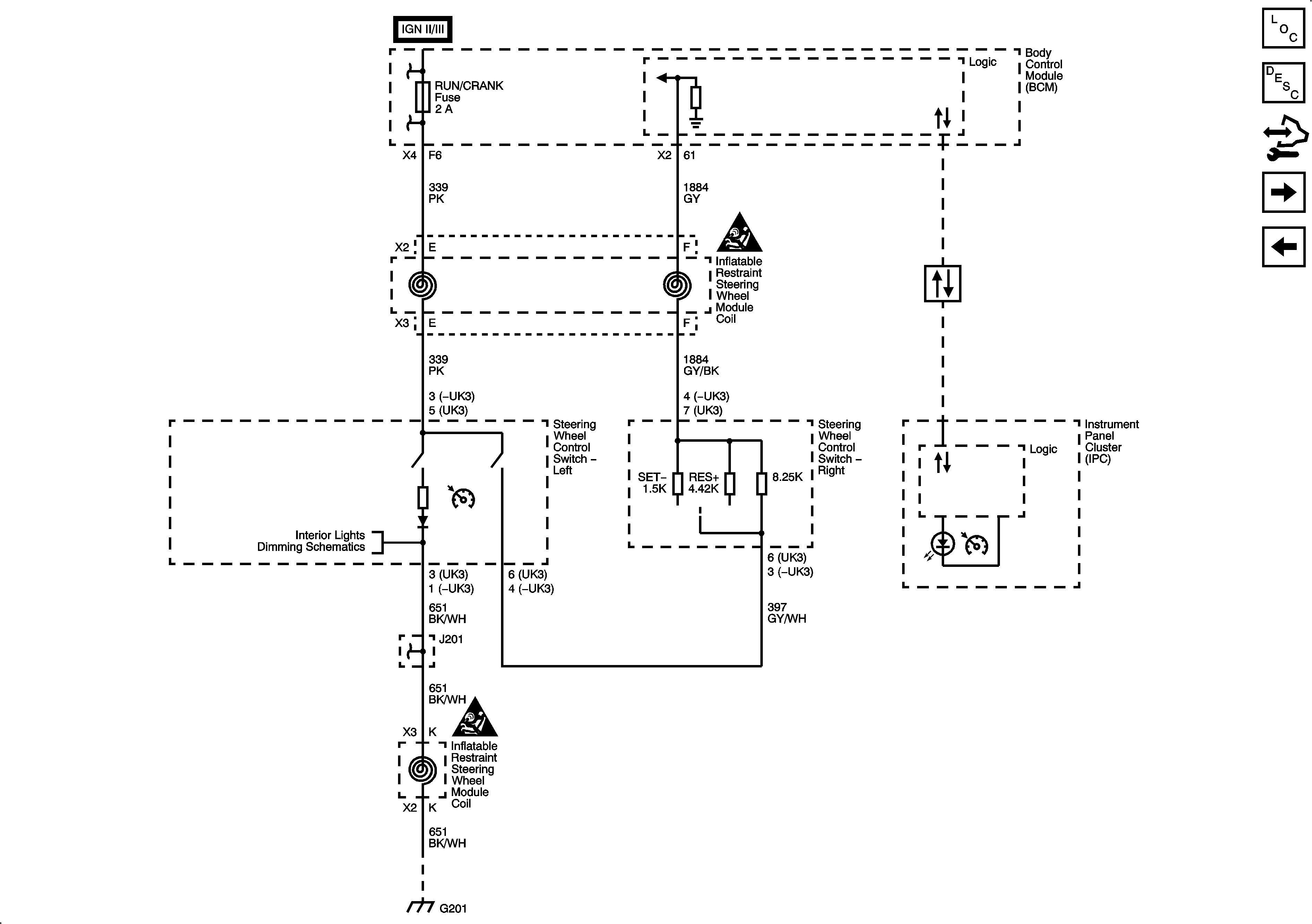
Figure 1:

Steering Wheel Controls - 3 Spoke


Object Number: 1912514  Size: FS
Master Electrical Component List
Cruise Control Description and Operation
Control Module References
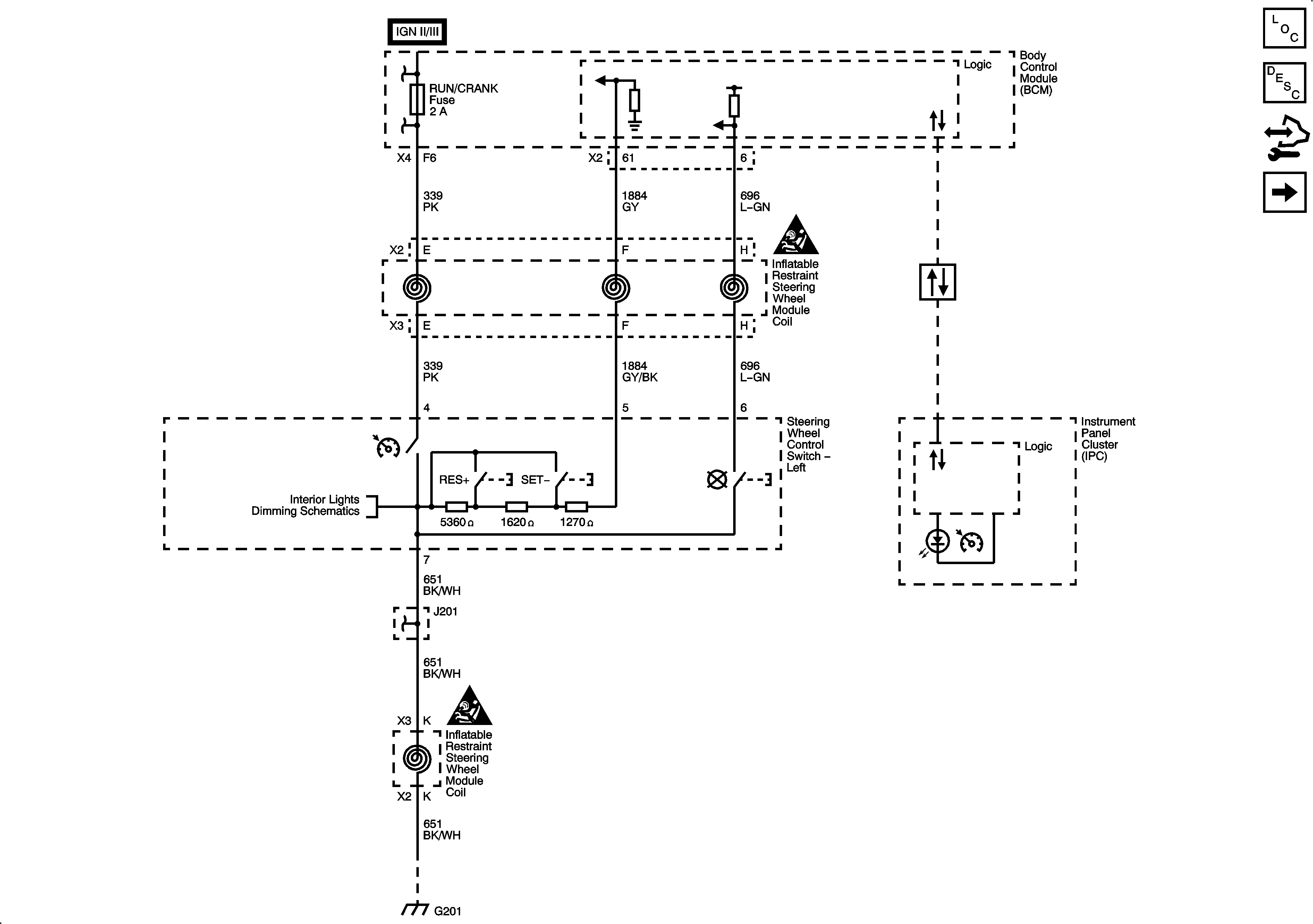
Steering Wheel Controls - 4 Spoke
Figure 2:

Steering Wheel Controls - 4 Spoke


Object Number: 1912516  Size: FS
Master Electrical Component List
Cruise Control Description and Operation
Control Module References
Steering Wheel Controls - 3 Spoke
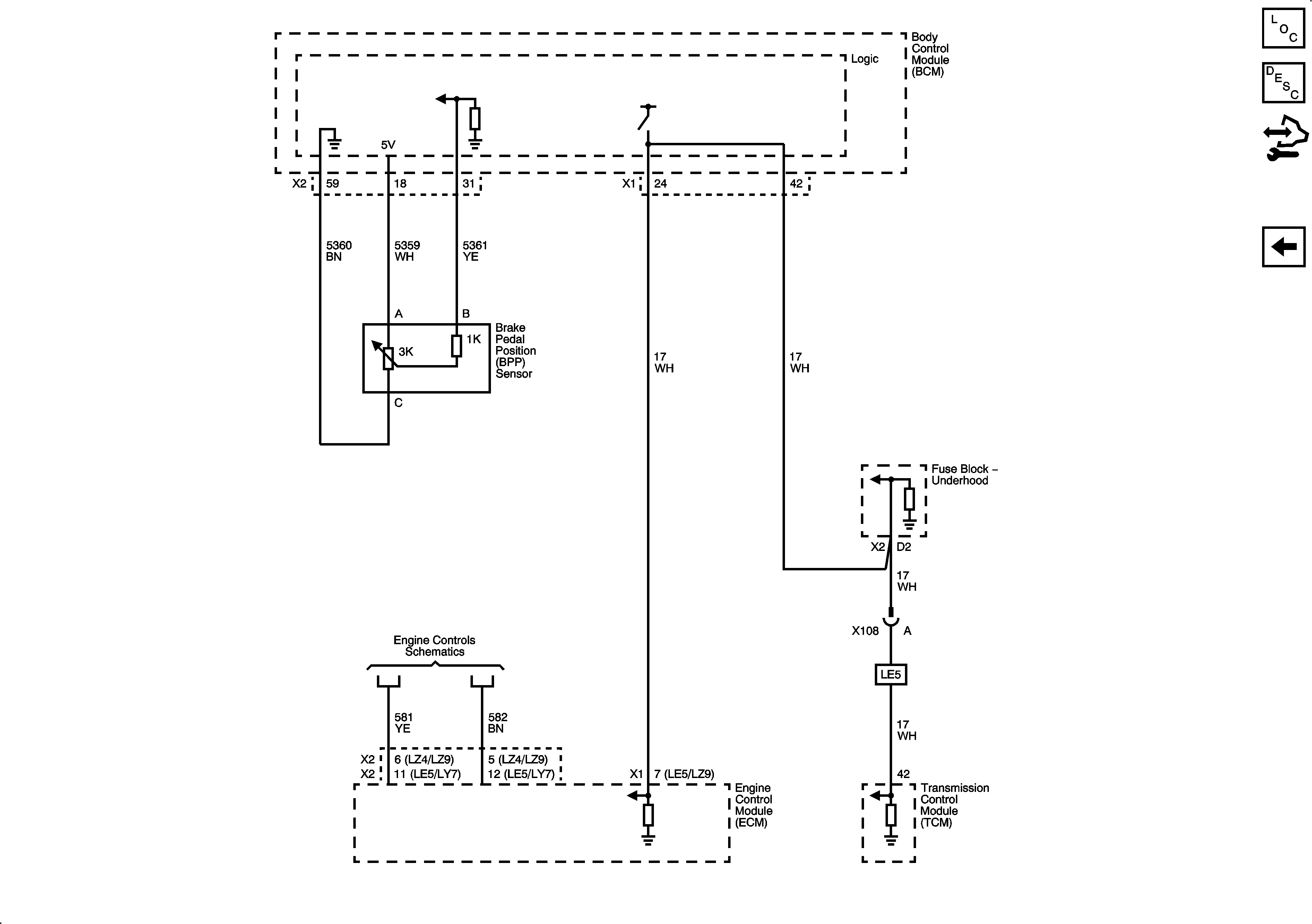
Figure 3:

Brake Pedal Position Sensor, and Stop Lamp Switch Signal


Object Number: 1912519  Size: FS
Master Electrical Component List
Cruise Control Description and Operation
Control Module References