GM Service Manual Online
For 1990-2009 cars only

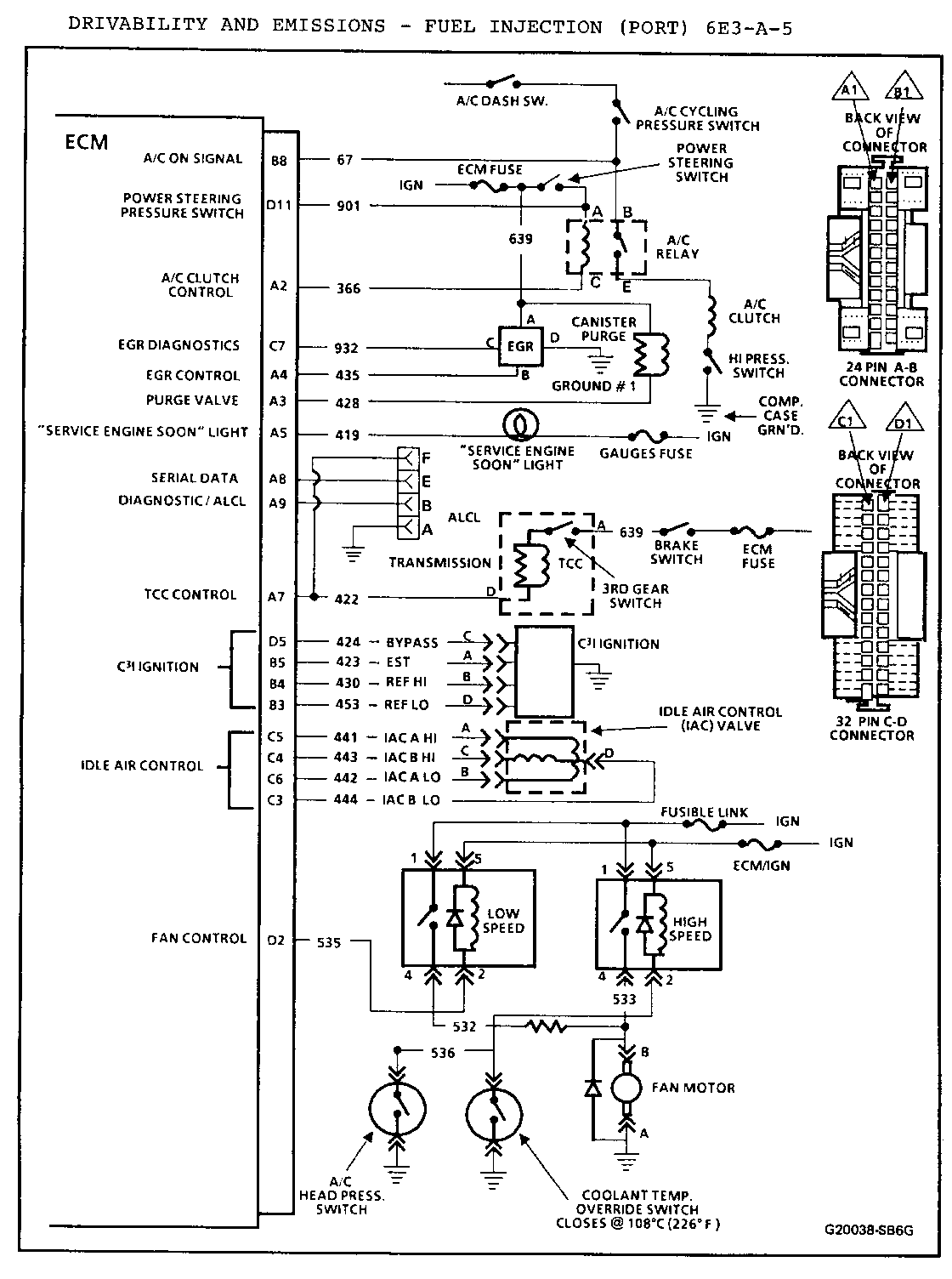
REVISED ALCL CONNECTOR 1986 GRAND AM 3.0L (VIN L)

1986 GRAND AM MODELS EQUIPPED WITH 3.OL V6 ENGINES (VIN L)

The accompanying chart replaces page 6E3-A-5 (Figure A-4 ECM Wiring Diagram - 3.OL (2 of 2) "N" Series) of your 1986 Pontiac Grand Am Service Manual.


Object Number: 79544  Size: FS

General Motors bulletins are intended for use by professional technicians, not a "do-it-yourselfer". They are written to inform those technicians of conditions that may occur on some vehicles, or to provide information that could assist in the proper service of a vehicle. Properly trained technicians have the equipment, tools, safety instructions and know-how to do a job properly and safely. If a condition is described, do not assume that the bulletin applies to your vehicle, or that your vehicle will have that condition. See a General Motors dealer servicing your brand of General Motors vehicle for information on whether your vehicle may benefit from the information.