GM Service Manual Online
For 1990-2009 cars only
Makes
🢒
Pontiac
🢒
1999
🢒
Grand Am
🢒
Engine
🢒
Engine Cooling
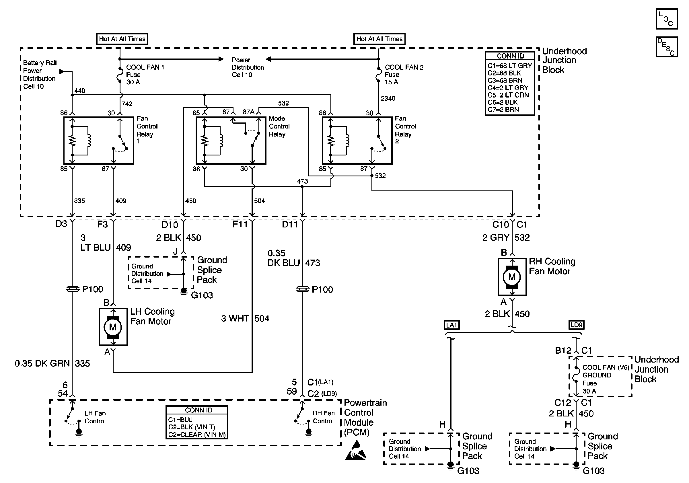
🢒 Cooling Fan Schematics
Engine Cooling - LD9
Cooling System Components
Cooling System Description
Ground Distribution Schematics
Ground Distribution Schematics
Cell 10: AIR BAG, TURN LPS, RDO ACC, WIPER, PCM ACC and IPC/BFC ACC FusEs
Handling ESD Sensitive Parts Notice