GM Service Manual Online
For 1990-2009 cars only
Makes
🢒
Pontiac
🢒
1999
🢒
Grand Am
🢒
Body and Accessories
🢒
Doors
🢒 Outside Rearview Mirror Schematics
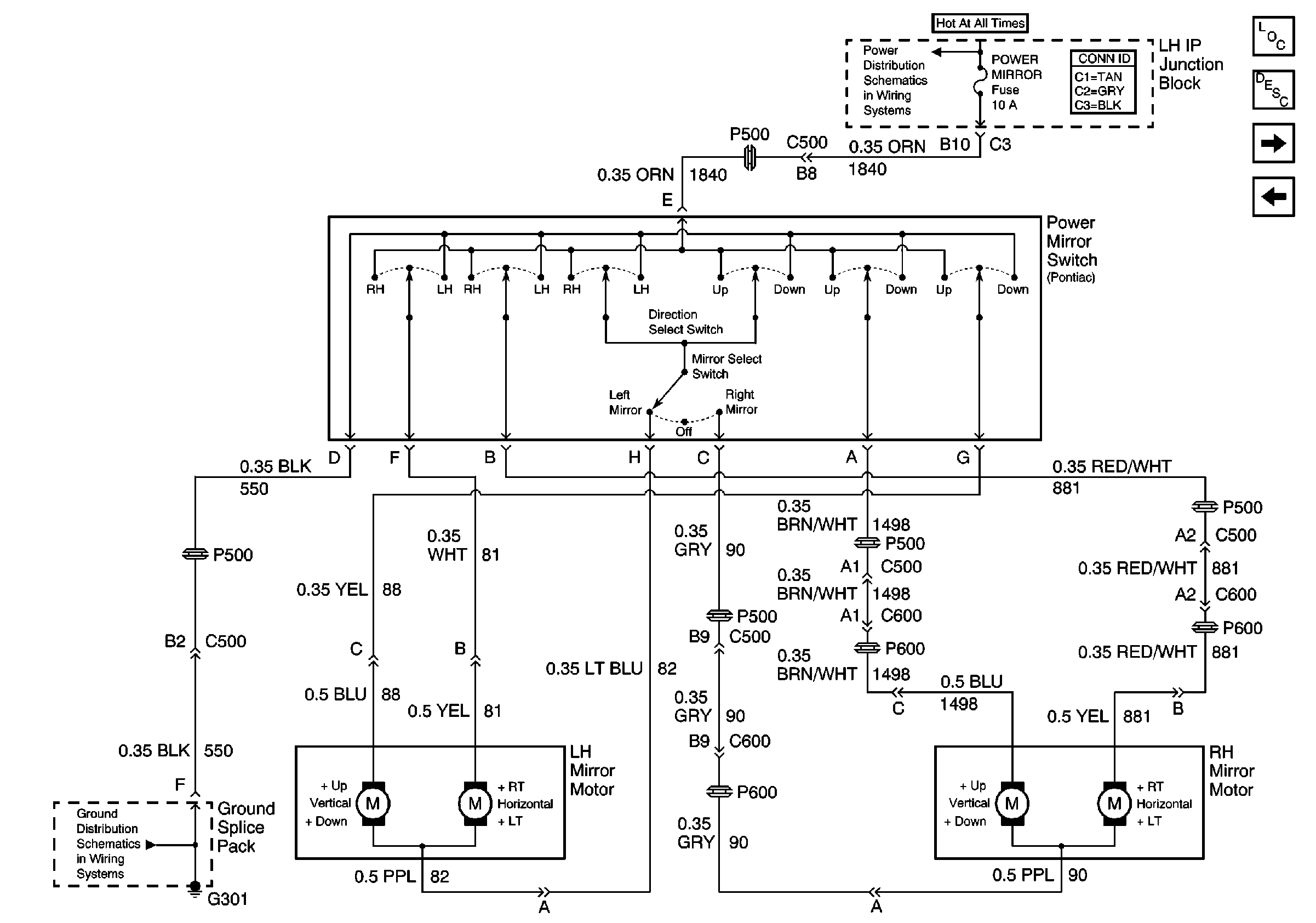
Figure
1:
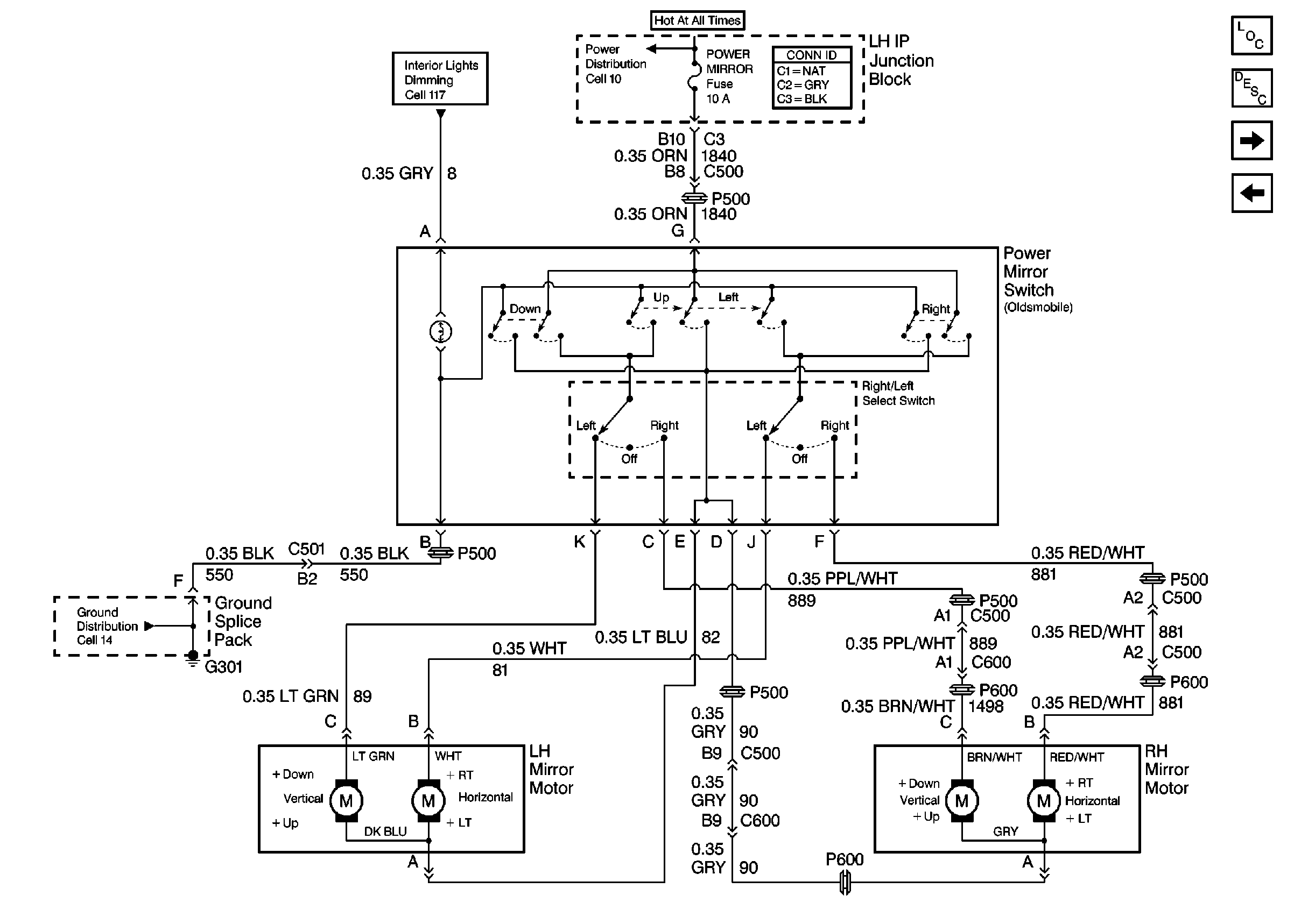
Cell 147: Oldsmobile
Power Door Systems Components
Outside Mirrors Circuit Description
Cell 147: Pontiac
Ground Distribution Schematics
Interior Lights Dimming Schematics
Power Distribution Schematics
Figure
2:
Cell 147: Pontiac
Power Door Systems Components
Outside Mirrors Circuit Description
Cell 147: Oldsmobile
Power Distribution Schematics
Ground Distribution Schematics