GM Service Manual Online
For 1990-2009 cars only
Makes
🢒
Pontiac
🢒
1999
🢒
Grand Am
🢒 Automatic Transmission Valve Controls
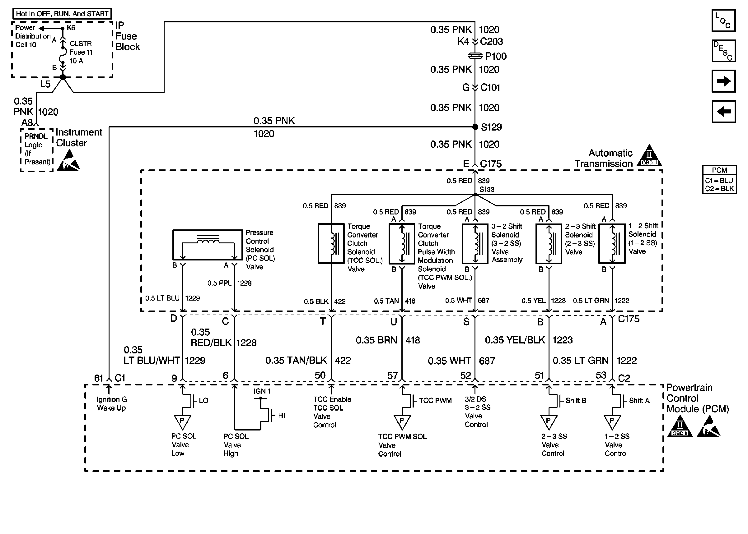
Automatic Transmission Valve Controls
Automatic Transmission Valve Controls
Engine Controls Components
Powertrain Control Module Description
Automatic Transmission Switch Inputs
Brake Switch Input W/ A/T, W/ Cruise
OBD II Symbol Description Notice
Handling Electrostatic Discharge Sensitive Parts Notice
OBD II Symbol Description Notice
Handling Electrostatic Discharge Sensitive Parts Notice