GM Service Manual Online
For 1990-2009 cars only

DTC P0742 2.2 L


Object Number: 784270  Size: LF
Master Electrical Component List
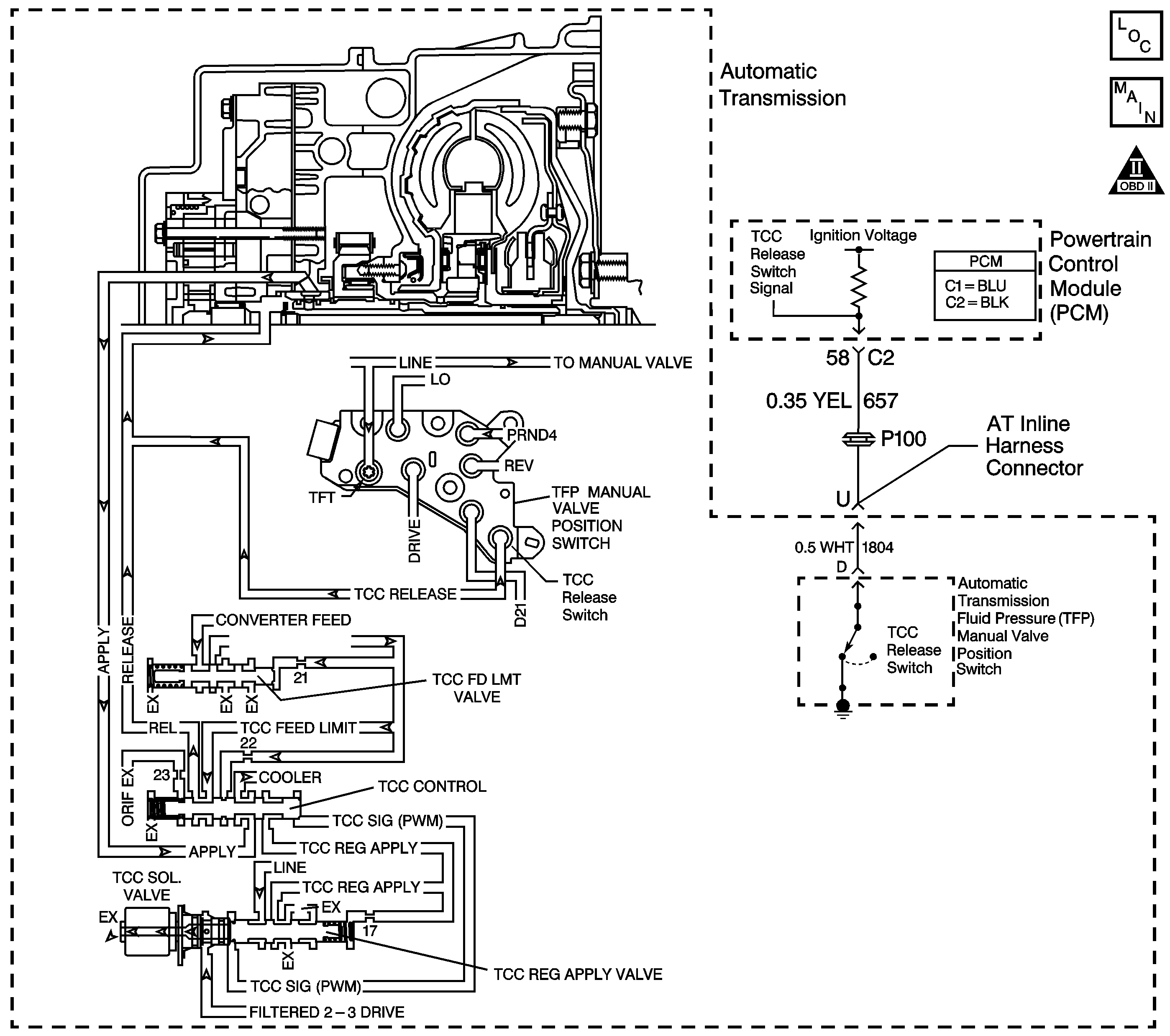
Automatic Transmission Controls Schematics
OBD II Symbol Description Notice

Circuit Description

The torque converter clutch (TCC) solenoid valve is a pulse width modulation (PWM) solenoid. When vehicle operating conditions are appropriate for TCC application, the PCM begins the TCC duty cycle at approximately 42 percent. The PCM then increases the duty cycle up to 90 percent, in order to achieve full TCC-apply pressure.

When the TCC PWM solenoid valve is de-energized, the solenoid blocks filtered 2-3 drive fluid, and allows TCC signal fluid to exhaust. When energized, the solenoid modulates fluid into the TCC signal fluid circuit. When fully energized, modulation stops, and the solenoid blocks both 2-3 drive fluid and TCC signal fluid exhaust.

The TCC release switch is part of the automatic transmission fluid pressure (TFP) manual valve position switch. The TFP manual valve position switch is attached to the control valve body.

The TCC release switch is a normally-closed switch. The switch signals the PCM that the TCC is released. Torque converter release fluid pressure acts on the switch contact, opening the signal circuit. When the voltage on the circuit is high, the PCM recognizes that the TCC is no longer engaged.

When the PCM detects that the TCC release switch is closed when the TCC is commanded OFF, then DTC P0742 sets. DTC P0742 is a type A DTC.

Conditions for Running the DTC

    • No TP DTCs P0121, P0122 or P0123.
    • No TCC release switch DTC P1887.
    • The engine run time is greater than 5 seconds.
    • The time since the gear select lever change is greater than 6 seconds.
    • The TP is 12 percent or greater.
    • The TCC is commanded OFF.
    • The transmission fluid temperature is 20-130°C (68-266°F).
    • The engine torque is greater than 27 N·m (20 lb ft).
    • The TFP manual valve position switch indicates D4.
    • The vehicle speed is 32-97 km/h (20-60 mph).

Conditions for Setting the DTC

The TCC release switch is closed, release fluid pressure not present, for 6 seconds, 4 times during the same trip.

Action Taken When the DTC Sets

    • The PCM illuminates the malfunction indicator lamp (MIL).
    • The PCM commands the TCC ON.
    • The PCM freezes transmission adapt functions.
    • The PCM records the operating conditions when the Conditions for Setting the DTC are met. The PCM stores this information as Freeze Frame and Failure Records.
    • The PCM stores DTC P0742 in PCM history.

Conditions for Clearing the MIL/DTC

    • The PCM turns OFF the MIL during the third consecutive trip in which the diagnostic test runs and passes.
    • A scan tool can clear the MIL/DTC.
    • The PCM clears the DTC from PCM history if the vehicle completes 40 warm-up cycles without an emission-related diagnostic fault occurring.
    • The PCM cancels the DTC default actions when the ignition switch is OFF long enough in order to power down the PCM.

Diagnostic Aids

    • The customer may notice an engine stalling condition.
    • If the Scan Tool indicated TCC release pressure was present in Step 2 and a mechanical or hydraulic condition was not found in Step 7, an intermittent short to ground condition may exist in the TCC release switch signal circuit. Refer to Intermittent Conditions in Engine Controls - 2.2 L .

Test Description

The numbers below refer to the step numbers on the diagnostic table.

  1. This step tests for a TCC release switch status change when the engine is running. If TCC release oil is present, the switch should be open.

  2. If you disconnect the AT inline 20-way connector, the PCM should recognize an open TCC release switch. This indicates the wiring from the AT inline 20-way connector to the PCM is good.

  3. This step ensures that the TCC release switch is in good working condition.

  4. This step tests the TCC circuit for a mechanical or hydraulic condition.

Step

Action

Value(s)

Yes

No

1

Did you perform the Powertrain Diagnostic System Check?

--

Go to Step 2

Go to Diagnostic System Check - Engine Controls in Engine Controls - 2.2 L

2

  1. Install a Scan Tool .
  2. Turn ON the ignition, with the engine OFF.
  3. Important: Before clearing the DTC, use the Scan Tool in order to record the Freeze Frame and Failure Records. Using the Clear Info function erases the Freeze Frame and Failure Records from the PCM.

  4. Record the DTC Freeze Frame and Failure Records.
  5. Clear the DTC.
  6. Select TCC Release Pressure on the Scan Tool .
  7. Start the engine.

Does the Scan Tool indicate TCC release pressure is present?

--

Go to Step 7

Go to Step 3

3

  1. Turn OFF the ignition.
  2. Disconnect the AT inline 20-way connector. Additional DTCs may set.
  3. Turn ON the ignition, with the engine OFF.

Does the Scan Tool indicate TCC release pressure is present?

--

Go to Step 5

Go to Step 4

4

Test the signal circuit (CKT 657) of the TCC release switch for a short to ground between the PCM connector C2 and the AT inline 20-way connector.

Refer to Circuit Testing and Wiring Repairs in Wiring Systems.

Did you find and correct the condition?

--

Go to Step 11

Go to Step 10

5

Test the signal circuit (CKT 1804) of the TCC release switch for a short to ground between the AT inline 20-way connector and the TFP manual valve position switch.

Refer to Circuit Testing in Wiring Systems.

Did you find the condition?

--

Go to Step 9

Go to Step 6

6

  1. Remove the TFP manual valve position switch.
  2. Inspect the TCC release switch for the following conditions:
  3. • A damaged or leaking seal
    • Sediment or debris in the switch
    • Damaged switch contacts
    • Stuck switch contacts

Did you find a condition?

--

Go to Step 8

Go to Step 7

7

  1. Inspect for the following conditions:
  2. • The TCC PWM solenoid valve for the fluid exhaust being restricted
    • The TCC regulated apply valve for being stuck in the TCC apply position
    • The TCC control valve for being stuck in the TCC apply position
    • The TCC feed limit valve for being stuck
    • This causes the TCC feed limit pressure, and the TCC release pressure to be low or nonexistent.
    • The pressure regulator valve for being stuck
    • The TCC fluid circuits for leaks
    • Abnormally high or low line pressure
    • Refer to Line Pressure Check .
  3. Repair any of the above conditions as necessary.

Refer to Transmission Overhaul in Transmission Unit Repair Manual.

Did you find and correct a condition?

--

Go to Step 11

Go to Diagnostic Aids

8

Replace the TFP manual valve position switch.

Refer to Transmission Fluid Pressure Manual Valve Position Switch Replacement .

Did you complete the replacement?

--

Go to Step 11

--

9

Replace the automatic transmission wiring harness.

Refer to Transmission Overhaul in Transmission Unit Repair Manual.

Did you complete the replacement?

--

Go to Step 11

--

10

Replace the PCM.

Refer to Powertrain Control Module Replacement in Engine Controls - 2.2 L.

Did you complete the replacement?

--

Go to Step 11

--

11

Perform the following procedure in order to verify the repair:

  1. Select DTC.
  2. Select Clear Info.
  3. Operate the vehicle under the following conditions:
  4. • Start the engine.
    • TCC release pressure must be present for 3 seconds.
  5. Select Specific DTC.
  6. Enter DTC P0742.

Has the test run and passed?

--

System OK

Go to Step 1

DTC P0742 3.4 L


Object Number: 715531  Size: LF
Master Electrical Component List
Automatic Transmission Controls Schematics
OBD II Symbol Description Notice

Circuit Description

The torque converter clutch (TCC) solenoid valve is a pulse width modulation (PWM) solenoid. When vehicle operating conditions are appropriate for TCC application, the PCM begins the TCC duty cycle at approximately 42 percent. The PCM then increases the duty cycle up to 90 percent, in order to achieve full TCC-apply pressure.

When the TCC PWM solenoid valve is de-energized, the solenoid blocks filtered 2-3 drive fluid, and allows TCC signal fluid to exhaust. When energized, the solenoid modulates fluid into the TCC signal fluid circuit. When fully energized, modulation stops, and the solenoid blocks both 2-3 drive fluid and TCC signal fluid exhaust.

The TCC release switch is part of the automatic transmission fluid pressure (TFP) manual valve position switch. The TFP manual valve position switch is attached to the control valve body.

The TCC release switch is a normally-closed switch. The switch signals the PCM that the TCC is released. Torque converter release fluid pressure acts on the switch contact, opening the signal circuit. When the voltage on the circuit is high, the PCM recognizes that the TCC is no longer engaged.

When the PCM detects that the TCC release switch is closed when the TCC is commanded OFF, then DTC P0742 sets. DTC P0742 is a type A DTC.

Conditions for Running the DTC

    • No TP DTCs P0121, P0122 or P0123.
    • No TCC release switch DTC P1887.
    • The engine run time is greater than 5 seconds.
    • The time since the gear select lever change is greater than 6 seconds.
    • The TP is 12 percent or greater.
    • The TCC is commanded OFF.
    • The transmission fluid temperature is 20-130°C (68-266°F).
    • The engine torque is greater than 27 N·m (20 lb ft).
    • The TFP manual valve position switch indicates D4.
    • The vehicle speed is 32-97 km/h (20-60 mph).

Conditions for Setting the DTC

The TCC release switch is closed, release fluid pressure not present, for 4 seconds, 4 times during the same trip.

Action Taken When the DTC Sets

    • The PCM illuminates the malfunction indicator lamp (MIL).
    • The PCM commands the TCC ON.
    • The PCM freezes transmission adapt functions.
    • The PCM records the operating conditions when the Conditions for Setting the DTC are met. The PCM stores this information as Freeze Frame and Failure Records.
    • The PCM stores DTC P0742 in PCM history.

Conditions for Clearing the MIL/DTC

    • The PCM turns OFF the MIL during the third consecutive trip in which the diagnostic test runs and passes.
    • A scan tool can clear the MIL/DTC.
    • The PCM clears the DTC from PCM history if the vehicle completes 40 warm-up cycles without an emission-related diagnostic fault occurring.
    • The PCM cancels the DTC default actions when the ignition switch is OFF long enough in order to power down the PCM.

Diagnostic Aids

    • The customer may notice an engine stalling condition.
    • If the Scan Tool indicated TCC release pressure was present in Step 2 and a mechanical or hydraulic condition was not found in Step 7, an intermittent short to ground condition may exist in the TCC release switch signal circuit. Refer to Intermittent Conditions in Engine Controls.

Test Description

The numbers below refer to the step numbers on the diagnostic table.

  1. This step tests for a TCC release switch status change when the engine is running. If TCC release oil is present, the switch should be open.

  2. If you disconnect the AT inline 20-way connector, the PCM should recognize an open TCC release switch. This indicates the wiring from the AT inline 20-way connector to the PCM is good.

  3. This step ensures that the TCC release switch is in good working condition.

  4. This step tests the TCC circuit for a mechanical or hydraulic condition.

Step

Action

Value(s)

Yes

No

1

Did you perform the Powertrain Diagnostic System Check?

--

Go to Step 2

Go to Diagnostic System Check - Engine Controls in Engine Controls - 3.4 L

2

  1. Install a Scan Tool .
  2. Turn ON the ignition, with the engine OFF.
  3. Important: Before clearing the DTC, use the Scan Tool in order to record the Freeze Frame and Failure Records. Using the Clear Info function erases the Freeze Frame and Failure Records from the PCM.

  4. Record the DTC Freeze Frame and Failure Records.
  5. Clear the DTC.
  6. Select TCC Release Pressure on the Scan Tool .
  7. Start the engine.

Does the Scan Tool indicate TCC release pressure is present?

--

Go to Step 7

Go to Step 3

3

  1. Turn OFF the ignition.
  2. Disconnect the AT inline 20-way connector. Additional DTCs may set.
  3. Turn ON the ignition, with the engine OFF.

Does the Scan Tool indicate TCC release pressure is present?

--

Go to Step 5

Go to Step 4

4

Test the signal circuit (CKT 657) of the TCC release switch for a short to ground between the PCM connector C2 and the AT inline 20-way connector.

Refer to Circuit Testing and Wiring Repairs in Wiring Systems.

Did you find and correct the condition?

--

Go to Step 11

Go to Step 10

5

Test the signal circuit (CKT 1804) of the TCC release switch for a short to ground between the AT inline 20-way connector and the TFP manual valve position switch.

Refer to Circuit Testing in Wiring Systems.

Did you find the condition?

--

Go to Step 9

Go to Step 6

6

  1. Remove the TFP manual valve position switch.
  2. Inspect the TCC release switch for the following conditions:
  3. • A damaged or leaking seal
    • Sediment or debris in the switch
    • Damaged switch contacts
    • Stuck switch contacts

Did you find a condition?

--

Go to Step 8

Go to Step 7

7

  1. Inspect for the following conditions:
  2. • The TCC PWM solenoid valve for the fluid exhaust being restricted
    • The TCC regulated apply valve for being stuck in the TCC apply position
    • The TCC control valve for being stuck in the TCC apply position
    • The TCC feed limit valve for being stuck
    • This causes the TCC feed limit pressure, and the TCC release pressure to be low or nonexistent.
    • The pressure regulator valve for being stuck
    • The TCC fluid circuits for leaks
    • Abnormally high or low line pressure
    • Refer to Line Pressure Check .
  3. Repair any of the above conditions as necessary.

Refer to Transmission Overhaul in Transmission Unit Repair Manual.

Did you find and correct a condition?

--

Go to Step 11

Go to Diagnostic Aids

8

Replace the TFP manual valve position switch.

Refer to Transmission Fluid Pressure Manual Valve Position Switch Replacement .

Did you complete the replacement?

--

Go to Step 11

--

9

Replace the automatic transmission wiring harness.

Refer to Transmission Overhaul in Transmission Unit Repair Manual.

Did you complete the replacement?

--

Go to Step 11

--

10

Replace the PCM.

Refer to Powertrain Control Module Replacement in Engine Controls - 3.4 L.

Did you complete the replacement?

--

Go to Step 11

--

11

Perform the following procedure in order to verify the repair:

  1. Select DTC.
  2. Select Clear Info.
  3. Operate the vehicle under the following conditions:
  4. • Start the engine.
    • TCC release pressure must be present for 3 seconds.
  5. Select Specific DTC.
  6. Enter DTC P0742.

Has the test run and passed?

--

System OK

Go to Step 1