GM Service Manual Online
For 1990-2009 cars only
Figure 1:

Dimmer Controls


Object Number: 1392138  Size: FS
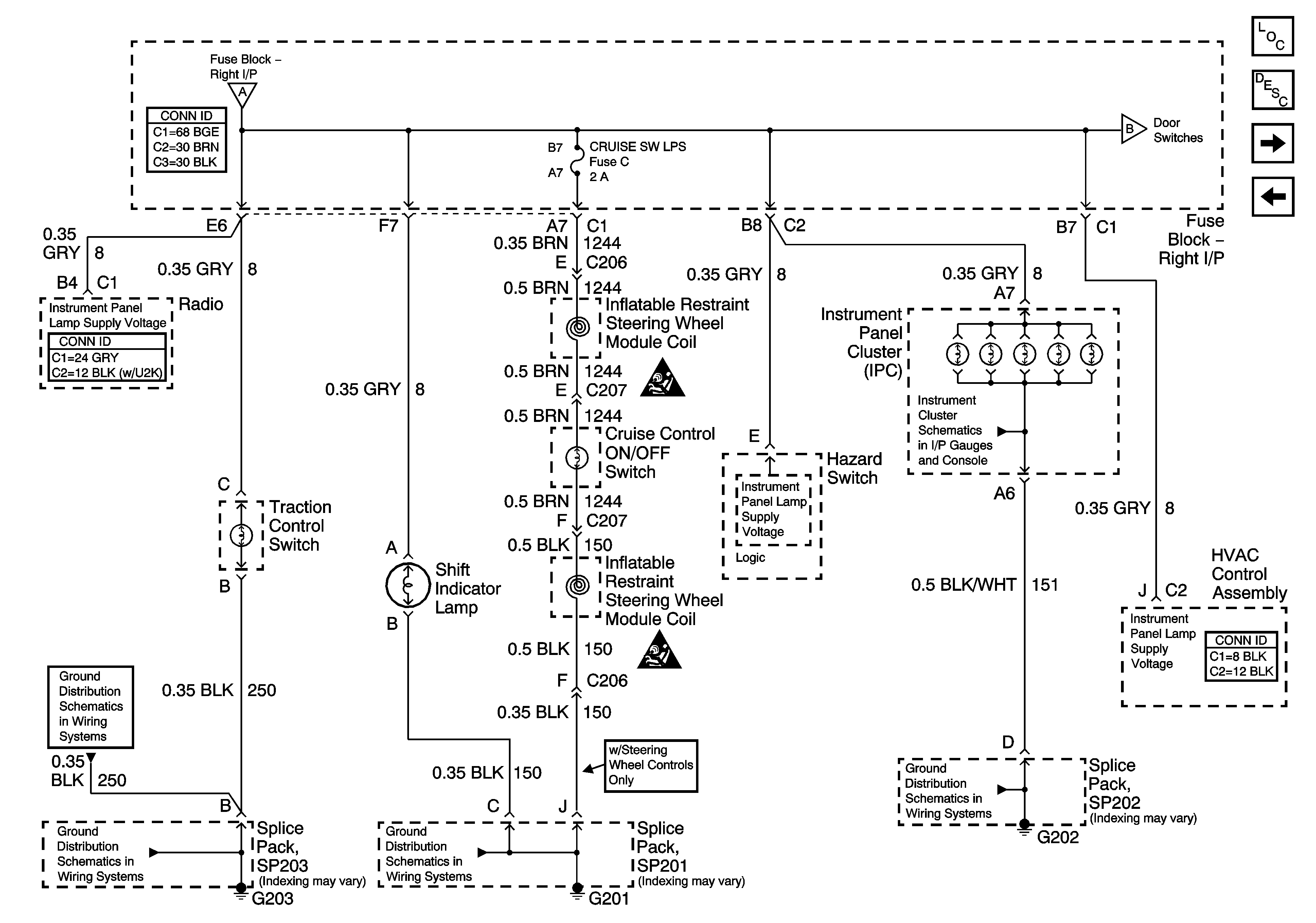
Figure 2:

Instrument Panel Lamps


Object Number: 1392141  Size: FS
Figure 3:

Door Switches


Object Number: 1392144  Size: FS