GM Service Manual Online
For 1990-2009 cars only

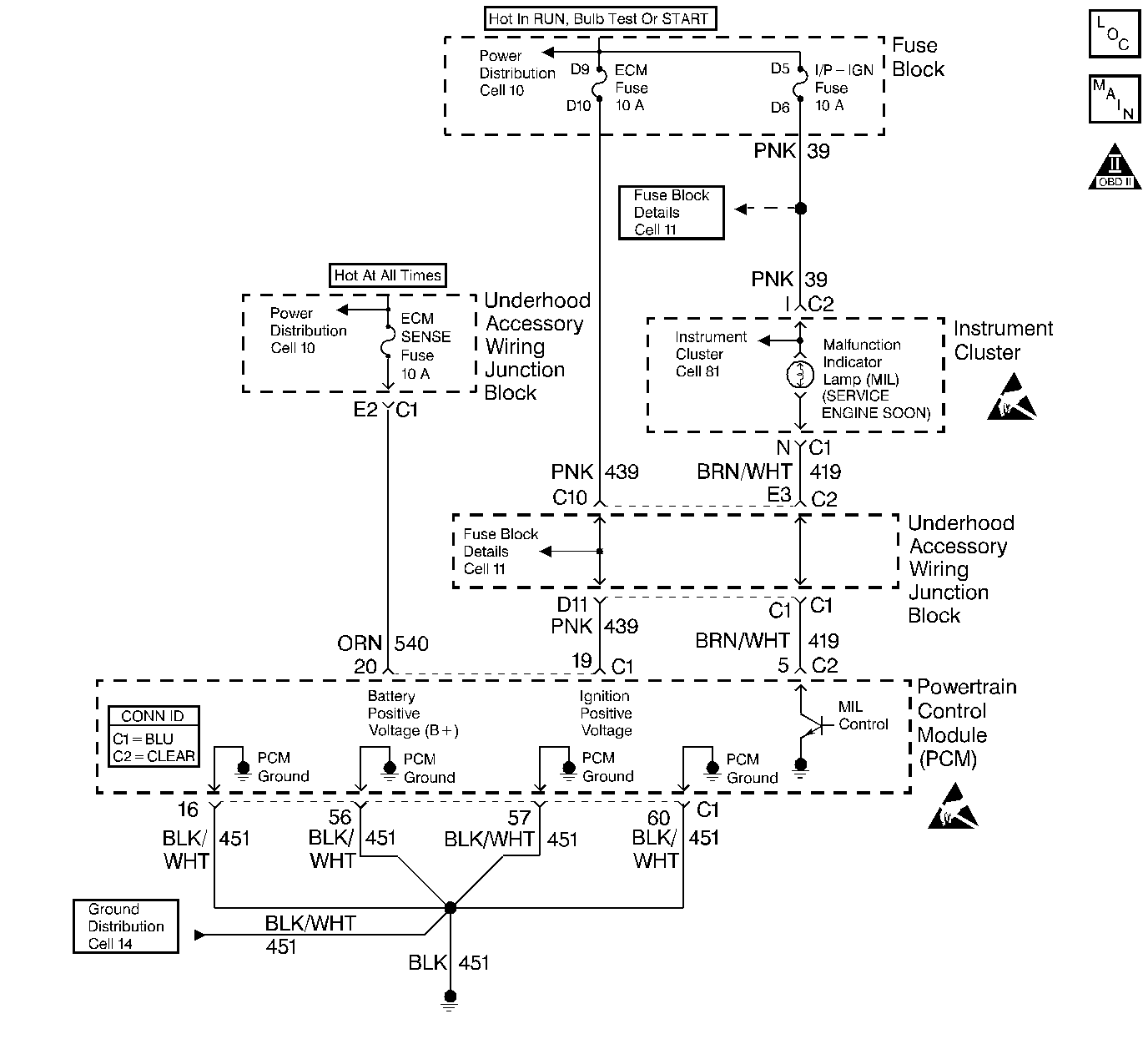
Object Number: 388492  Size: LF
Cell 20: Power, Ground, MIL, and DLC
OBD II Symbol Description Notice
Handling ESD Sensitive Parts Notice
Handling ESD Sensitive Parts Notice

Circuit Description

Ignition voltage is supplied directly to the Malfunction Indicator Lamp. The PCM controls the lamp by grounding the control circuit via an internal switch called a driver. The primary function of the driver is to supply the ground for the component being controlled. Each driver has a fault line which is monitored by the PCM. When the PCM is commanding a component on, the voltage of the control circuit should be low (near 0 volts). When the PCM is commanding the control circuit to a component off, the voltage potential of the circuit should be high (near battery voltage). If the fault detection circuit senses a voltage other than what is expected, the fault line status will change causing the DTC to set.

Conditions for Running the DTC

The ignition is on.

Conditions for Setting the DTC

    • An improper voltage level has been detected on the MIL control circuit.
    • The above condition present for at least 30 seconds.

Action Taken When the DTC Sets

    • The PCM will illuminate the malfunction indicator lamp (MIL) during the first trip in which the diagnostic runs and fails.
    • If equipped with traction control, the PCM will command the EBTCM via the serial data circuit to turn OFF traction control and illuminate the TRACTION OFF lamp.
    • The PCM will store conditions which were present when the DTC set as Freeze Frame/Failure Records data.

Conditions for Clearing the MIL/DTC

    • The PCM will turn OFF the malfunction indicator lamp (MIL) during the third consecutive trip in which the diagnostic has run and passed.
    • The history DTC will clear after 40 consecutive warm-up cycles have occurred without a malfunction.
    • The DTC can be cleared by using a scan tool.

Diagnostic Aids

Check for the following conditions:

Important: :  Remove any debris from the connector surfaces before servicing a component. Inspect the connector gaskets when diagnosing or replacing a component. Ensure that the gaskets are installed correctly. The gaskets prevent contaminate intrusion.

    •  Poor terminal connection.
         Inspect the harness connectors for backed out terminals, improper mating, broken locks, improperly formed or damaged terminals, and faulty terminal to wire connection. Use a corresponding mating terminal to test for proper tension. Refer to Intermittents and Poor Connections Diagnosis , and Connector Repairs Wiring Systems.
    •  Damaged harness.
         Inspect the wiring harness for damage. If the harness appears to be OK, observe the sensor display on the scan tool while moving connectors and wiring harnesses related to the sensor. A change in the sensor display may indicate the location of the fault. Refer to Wiring Repairs in Wiring Systems.
    •  Inspect the PCM and the engine grounds for clean and secure connections.

If the DTC is determined to be intermittent, reviewing the Fail Records can be useful in determining when the DTC was last set.

Test Description

The numbers below refer to the step numbers on the diagnostic table:

  1. Important:  If the I/P is completely inoperative, refer to Body and Accessories for further diagnosis.

    Command both the on and the off states. Repeat the commands as necessary.

  2. If you do not find trouble in the control circuit or the connection at the PCM, the PCM may be faulty.

  3. This DTC will not report a pass. The scan tool status for this DTC will never report a pass. The scan tool will only display when the diagnostic fails. The repair is not complete if the scan tool indicates that the diagnostic ran and failed.

Step

Action

Value(s)

Yes

No

1

Did you perform the Powertrain On-Board Diagnostic (OBD) System Check?

--

Go to Step 2

Go to Powertrain On Board Diagnostic (OBD) System Check

2

  1. Turn on the ignition leaving the engine off.
  2. Command the lamp on and off using the Scan tool.

Does the lamp turn on and off with each command?

--

Go to Diagnostic Aids

Go to Step 3

3

  1. Turn off the ignition.
  2. Disconnect the PCM.
  3. Turn on the ignition.

Is the lamp off?

--

Go to Step 4

Go to Step 5

4

Probe the lamp control circuit in the PCM harness connector with a fused jumper wire connected to ground.

Is the lamp on?

--

Go to Step 6

Go to Step 7

5

Repair the short to ground in the lamp control circuit. Refer to Wiring Repairs .

Is the repair complete?

--

Go to Step 9

--

6

Check the connections at the PCM.

Did you find and correct the condition?

--

Go to Step 9

Go to Step 8

7

Check for the following conditions:

    •  Faulty bulb
    •  Open ignition feed to the bulb.
    •  Control circuit open or shorted to battery positive voltage.

Refer to Wiring Repairs .

Is the repair complete?

--

Go to Step 9

--

8

Important: :  Program the replacement PCM. Refer to Powertrain Control Module Replacement/Programming .

Replace the PCM.

Is the action complete?

--

Go to Step 9

--

9

  1. Clear DTC.
  2. Idle the engine at the normal operating temperature.
  3. Operate vehicle within the conditions for setting this DTC as specified in the supporting text, if applicable.

Does the scan tool indicate that this test failed?

--

Go to Step 2

Go to Step 10

10

Select the Capture Info option and the Review Info option using the scan tool.

Does the scan tool display any DTCs that you have not diagnosed?

--

Go to applicable DTCs

System OK