GM Service Manual Online
For 1990-2009 cars only

System Diagnosis

Diagnosis for the temperature control portion of this system is based on malfunction codes stored in the heater-A/C control. When a code has been set, the man symbol on the right side of the heater-A/C control display will flash.

On-Board Diagnosis Mode

The CJ2 air conditioning is equipped with an on-board diagnostic feature which allows the heater-A/C control to detect certain system faults. The diagnostic feature may also be used to display certain data parameters. If the heater-A/C control detects a fault in the system, the man symbol will flash during the first 2 minutes of vehicle operation.

Entry into the diagnostic mode is gained by pressing in on both temperature knobs at the same time for 5 seconds. The following display modes are found within diagnostics:

    • The diagnostic pointer
    • The diagnostic value

By rotating the driver temperature knob one detent in either direction, the display is toggled between pointer and value. The value displayed is the decimal equivalent of the RAM contents. A 2 is formed using the minus sign and the leading 1 in order to display values over 199.

A diagnostic pointer mode is identified by a minus sign preceding the pointer number. The pointer provides an index, which identifies the corresponding diagnostic value. The diagnostic trouble codes (DTCs) reside under diagnostic pointer -00. The pointer will be set to this position upon initial entry into diagnostics. If more than one code exists, the codes will be displayed sequentially at a rate of 2 seconds per fault. Rotating the passenger temperature knob will switch the diagnostic pointers. A wrap around feature is provided if the pointer is continued past either end. Other data used by the computer resides under different diagnostic pointers, and may not be of use in observing the system. Press any mode button in order to exit the diagnostic mode.

Important: A 2-digit trouble code indicates the fault is current. A 3-digit trouble code indicates a history fault.

Clearing Codes

Press the A/C mode button in order to clear codes from the heater-A/C control.

Any of the following components may cause malfunction in the temperature controls:

    • The refrigerant system
    • The electrical wiring connections
    • The vacuum connections
    • Faulty components that have mechanical problems, such as sticking valves

As a part of the diagnostic process inspect the following components:

    • The refrigerant, vacuum or mechanical systems. Refer to Vacuum Test .
    • The blower controls. Refer to
Object Number: 291335  Size: FS
HVAC Components
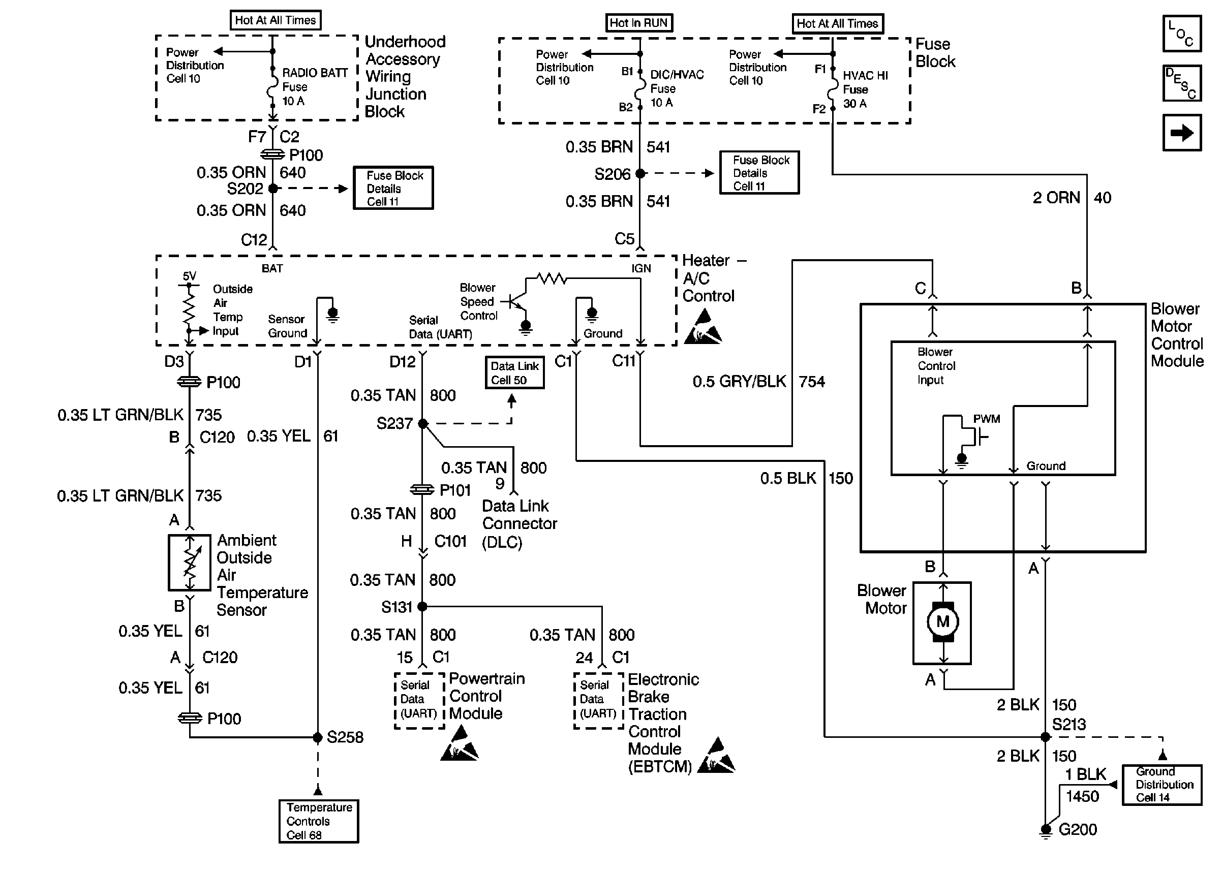
HVAC Blower Controls Circuit Description
Cell 67: RPO L36, L67
Cell 11: RADIO BATT and PARK LP Fuses
Cell 11: DIC/HVAC and HVAC CTRL Fuses
Handling ESD Sensitive Parts Notice
Data Link Connector Schematics
Handling ESD Sensitive Parts Notice
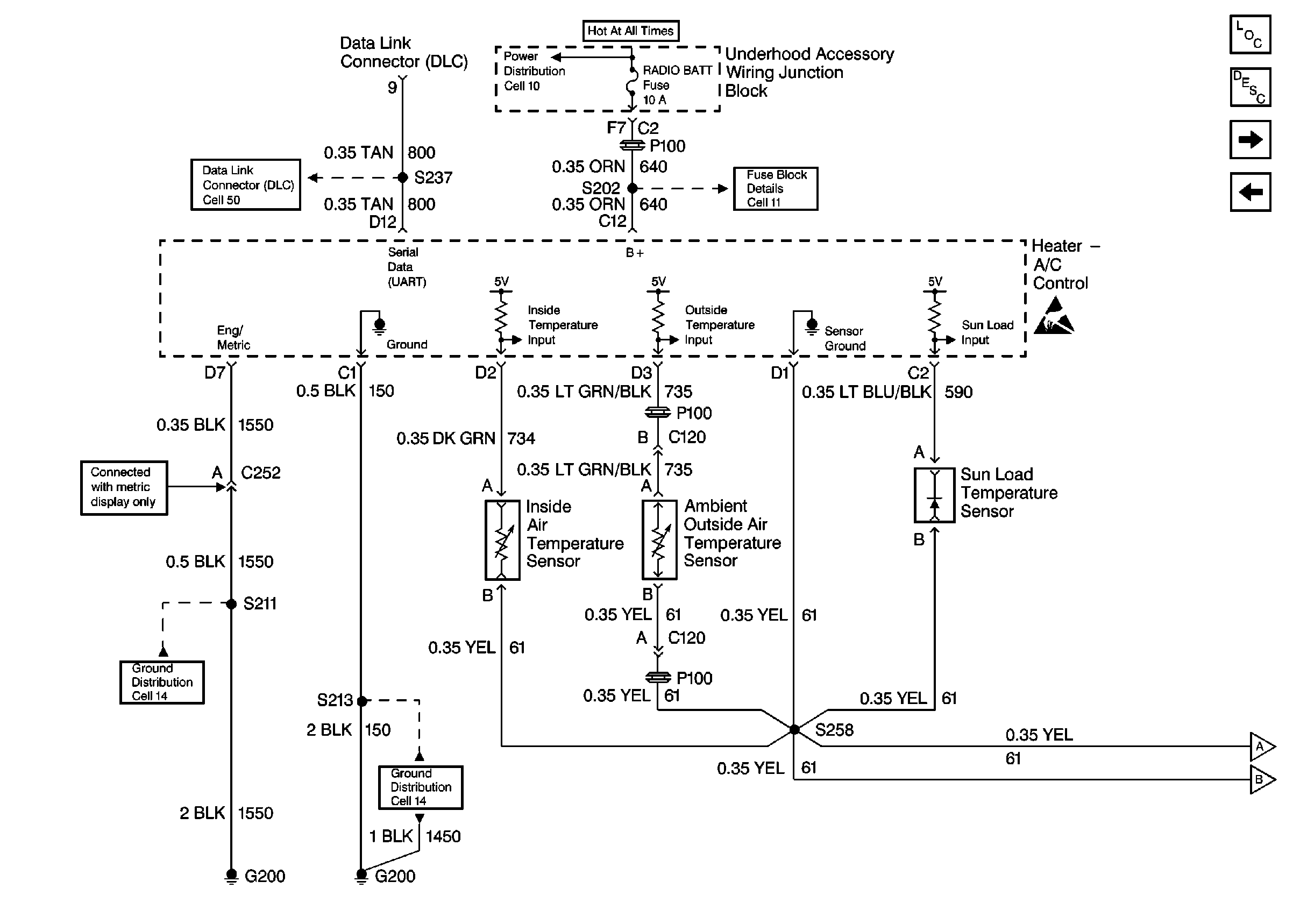
HVAC Air Delivery/Temperature Control Schematics
Cell 14: RH I/P Ground G200 (1 of 4)
.
    • The compressor controls. Refer to

Cell 67: RPO L36, L67


Object Number: 214389  Size: FS
HVAC Components
HVAC Compressor Controls Circuit Description
Power and Grounds
66-0
Handling ESD Sensitive Parts Notice
.
    • The air delivery controls. Refer to

Power and Grounds


Object Number: 291344  Size: FS
HVAC Components
HVAC Air Delivery/Temperature Control Circuit Description
Temperature Electric Actuators
Data Link Connector Schematics
Cell 11: RADIO BATT and PARK LP Fuses
Cell 14: RH I/P Ground G200 (1 of 4)
Cell 14: RH I/P Ground G200 (1 of 4)
.
    • The temperature controls. Refer to Electrical Diagnosis.
        Complete the diagnostic procedure for the heater A/C control microprocessor.