GM Service Manual Online
For 1990-2009 cars only
Makes
🢒
Pontiac
🢒
1999
🢒
Grand Prix
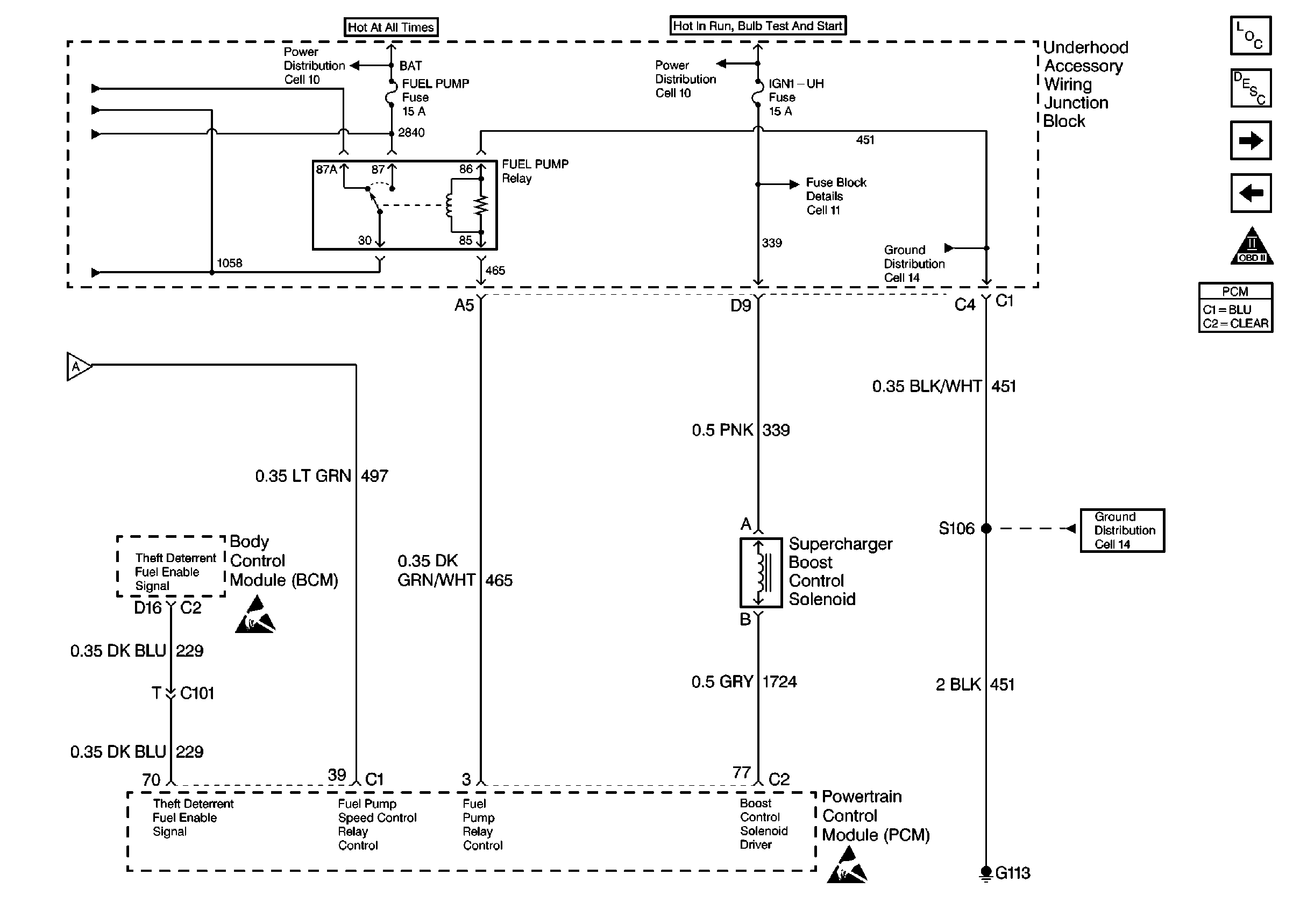
🢒 Fuel Pump Control - RPO L67, 1 of 2
Fuel Pump Control - RPO L67, 1 of 2
Fuel Pump Control - RPO L67, 1 of 2