GM Service Manual Online
For 1990-2009 cars only
Makes
🢒
Pontiac
🢒
1999
🢒
Grand Prix
🢒 Cell 20: Fuel Controls
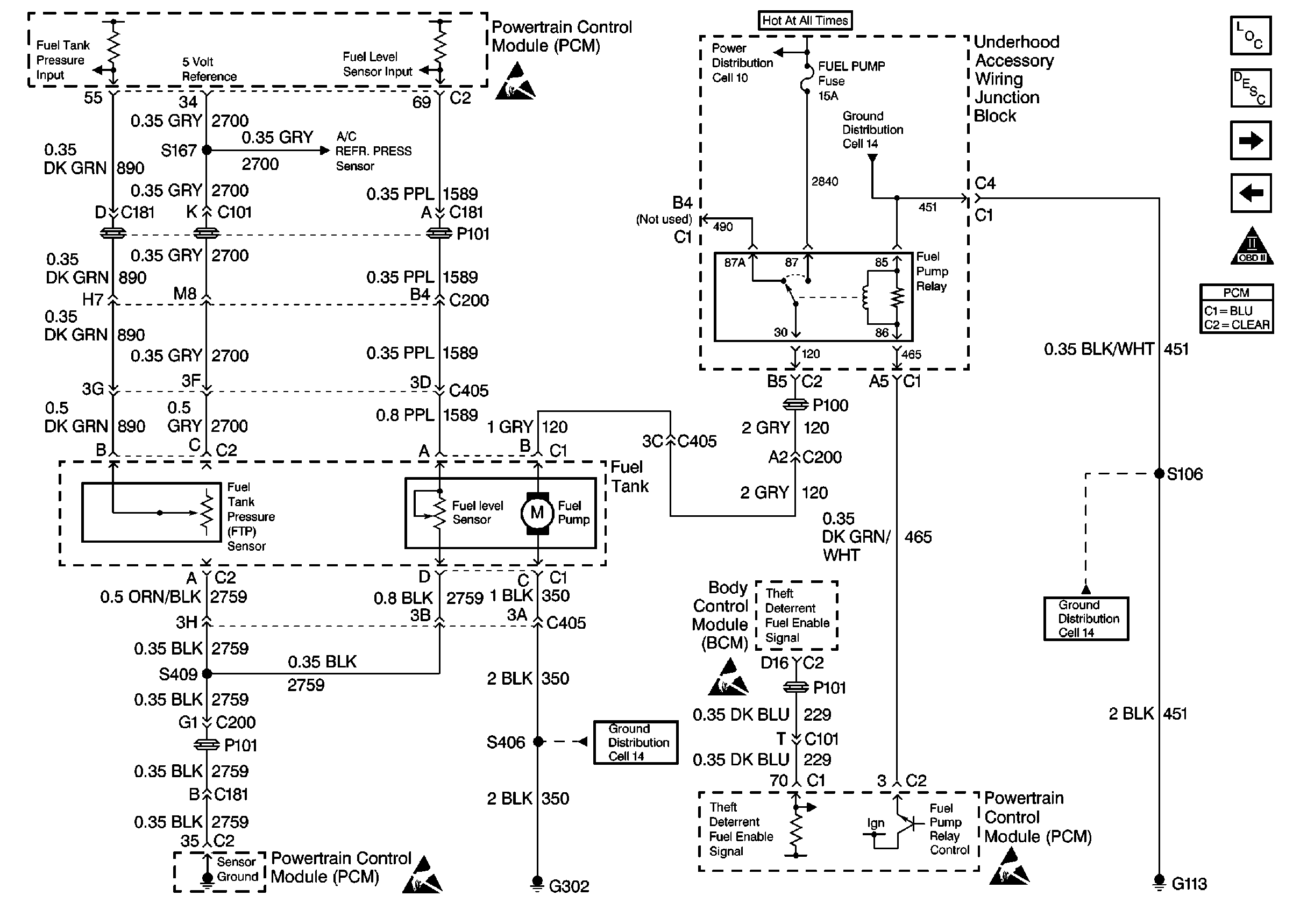
Cell 20: Fuel Controls
Cell 20: Fuel Controls
Cell 20: Engine Data Sensors-A/C Refrig Press, TP, MAP, ECT, IAT
Handling Electrostatic Discharge Sensitive Parts Notice
Cell 20: Fuel Injectors
Cell 20: Ignition System, Knock Sensor
OBDII Symbol Description Notice
Cell 14: Engine Grounds G100, G111 and G113
Handling Electrostatic Discharge Sensitive Parts Notice
Cell 14: Left Rear Compartment Ground G302 (1 of 2)
Handling Electrostatic Discharge Sensitive Parts Notice
Handling Electrostatic Discharge Sensitive Parts Notice