GM Service Manual Online
For 1990-2009 cars only
Figure 1:

Battery, Starter, Generator, EBCM, Underhood Accessory Wiring Junction Block and Fuse Block


Object Number: 589113  Size: FS
Underhood Accessory Wiring Junction Block, Headlamp Switch, Heater A/C Control, RCDLR, Theft Deterrent Indicator Lamp, Theft Deterrent Shock Sensor and Trip Calculator
CD CHG, STOP LAMP, INT LAMP and CGR LTR Fuse
HVAC HI, PWR MIR, HAZARD, RAP, PASSKEY, R DEFOG, H SEAT/LUM, PWR LOCK and RADIO AMP Fuse
SEAT, HEADLAMP and PWR WDO Circuit Breaker
HVAC HI, PWR MIR, HAZARD, RAP, PASSKEY, R DEFOG, H SEAT/LUM, PWR LOCK and RADIO AMP Fuse
Power and Grounding Components
Ignition Switch, RAP Relay, Underhood Accessory Wiring Junction Block and Fuse Block
Figure 2:

Ignition Switch, RAP Relay, Underhood Accessory Wiring Junction Block and Fuse Block


Object Number: 589118  Size: FS
RAP Schematic
BTSI, RADIO, SUNROOF, STR WHL CTRL, STR WHL ILLUM, WIPER, MALL and MALL PGM Fuse
SEAT, HEADLAMP and PWR WDO Circuit Breaker
BTSI, RADIO, SUNROOF, STR WHL CTRL, STR WHL ILLUM, WIPER, MALL and MALL PGM Fuse
DIC/HVAC and HVAC CTRL Fuse
Power and Grounding Components
Ignition Switch, Park/Neutral Position Switch, Underhood AccessoryWiring Junction Block and Fuse Block
Battery, Starter, Generator, EBCM, Underhood Accessory Wiring JuncTion Block and Fuse Block
Figure 3:

Ignition Switch, Park/Neutral Position Switch, Underhood Accessory Wiring Junction Block and Fuse Block


Object Number: 589123  Size: FS
Battery, Starter, Generator, EBCM, Underhood Accessory Wiring JuncTion Block and Fuse Block
BTSI, RADIO, SUNROOF, STR WHL CTRL, STR WHL ILLUM, WIPER, MALL and MALL PGM Fuse
DRL, Canister, PWR DROP, TURN, SIR, IP-IGN, CRUISE, and ECM Fuse
Underhood Accessory Wiring Junction Block
Power and Grounding Components
Underhood Accessory Wiring Junction Block
Ignition Switch, RAP Relay, Underhood Accessory Wiring Junction Block and Fuse Block
Figure 4:

Underhood Accessory Wiring Junction Block


Object Number: 589126  Size: FS
Battery, Starter, Generator, EBCM, Underhood Accessory Wiring JuncTion Block and Fuse Block
Underhood Accessory Wiring Junction Block, Secondary Air Injection PUmp Relay, Secondary Air Injection Valve Solenoid, Supercharger Bypass Valve, Heated Oxygen Sensors, MAF and EVAP
Underhood Accessory Wiring Junction Block, Park/Neutral Position Switch, PCM and Generator
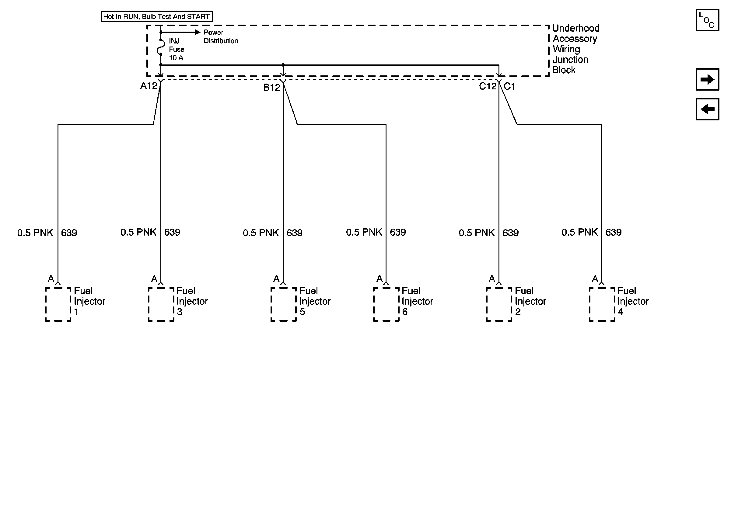
Fuel Injectors (3.8 L)
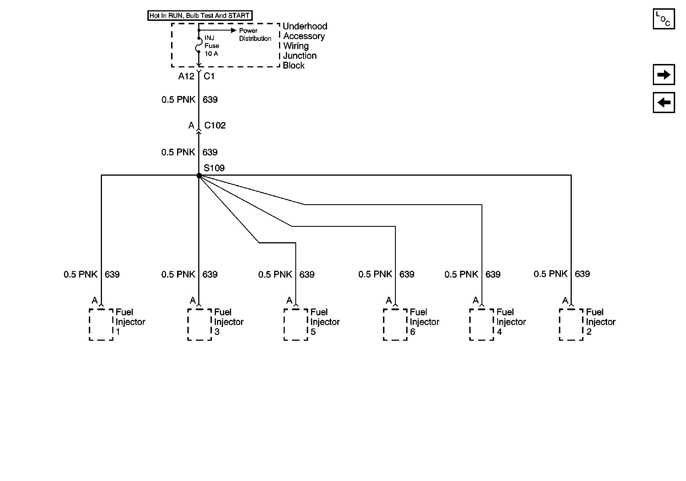
Fuel Injectors (3.1 L)
Underhood Accessory Wiring Junction Block, Secondary Air Injection PUmp Relay, Secondary Air Injection Valve Solenoid, Supercharger Bypass Valve, Heated Oxygen Sensors, MAF and EVAP
Underhood Accessory Wiring Junction Block, ICM, Automatic Transaxle, Stop Lamp Switch and EBCM
G100, G111 and G113
Ignition Switch, Park/Neutral Position Switch, Underhood AccessoryWiring Junction Block and Fuse Block
DRL, Canister, PWR DROP, TURN, SIR, IP-IGN, CRUISE, and ECM Fuse
G100, G111 and G113
Fuel Injectors (3.1 L)
Ignition Switch, Park/Neutral Position Switch, Underhood AccessoryWiring Junction Block and Fuse Block
Figure 5:

Fuel Injectors (3.1 L)


Object Number: 589128  Size: FS
Underhood Accessory Wiring Junction Block
Fuel Injectors (3.8 L)
Underhood Accessory Wiring Junction Block
Figure 6:

Fuel Injectors (3.8 L)


Object Number: 589130  Size: FS
Underhood Accessory Wiring Junction Block
Power and Grounding Components
Underhood Accessory Wiring Junction Block, ICM, Automatic Transaxle, Stop Lamp Switch and EBCM
Fuel Injectors (3.1 L)
Figure 7:

Underhood Accessory Wiring Junction Block, ICM, Automatic Transaxle, Stop Lamp Switch and EBCM


Object Number: 589133  Size: FS
Power and Grounding Components
Underhood Accessory Wiring Junction Block, Secondary Air Injection PUmp Relay, Secondary Air Injection Valve Solenoid, Supercharger Bypass Valve, Heated Oxygen Sensors, MAF and EVAP
Fuel Injectors (3.8 L)
Figure 8:

Underhood Accessory Wiring Junction Block, Secondary Air Injection Pump Relay, Secondary Air Injection Valve Solenoid, Supercharger Bypass Valve, Heated Oxygen Sensors, MAF and EVAP


Object Number: 589137  Size: FS
Underhood Accessory Wiring Junction Block
Underhood Accessory Wiring Junction Block
Power and Grounding Components
Underhood Accessory Wiring Junction Block, Park/Neutral Position Switch, PCM and Generator
Underhood Accessory Wiring Junction Block, ICM, Automatic Transaxle, Stop Lamp Switch and EBCM
Figure 9:

Underhood Accessory Wiring Junction Block, Park/Neutral Position Switch, PCM and Generator


Object Number: 589139  Size: FS
Underhood Accessory Wiring Junction Block
Power and Grounding Components
Underhood Accessory Wiring Junction Block, Headlamp Switch, Heater A/C Control, RCDLR, Theft Deterrent Indicator Lamp, Theft Deterrent Shock Sensor and Trip Calculator
Underhood Accessory Wiring Junction Block, Secondary Air Injection PUmp Relay, Secondary Air Injection Valve Solenoid, Supercharger Bypass Valve, Heated Oxygen Sensors, MAF and EVAP
Figure 10:

Underhood Accessory Wiring Junction Block, Headlamp Switch, Heater A/C Control, RCDLR, Theft Deterrent Indicator Lamp, Theft Deterrent Shock Sensor and Trip Calculator


Object Number: 589236  Size: FS
Battery, Starter, Generator, EBCM, Underhood Accessory Wiring JuncTion Block and Fuse Block
Power and Grounding Components
DRL, Canister, PWR DROP, TURN, SIR, IP-IGN, CRUISE, and ECM Fuse
Underhood Accessory Wiring Junction Block, Park/Neutral Position Switch, PCM and Generator
Figure 11:

DRL, Canister, PWR DROP, TURN, SIR, IP-IGN, CRUISE, and ECM Fuse


Object Number: 589243  Size: FS
Power and Grounding Components
CD CHG, STOP LAMP, INT LAMP and CGR LTR Fuse
Underhood Accessory Wiring Junction Block, Headlamp Switch, Heater A/C Control, RCDLR, Theft Deterrent Indicator Lamp, Theft Deterrent Shock Sensor and Trip Calculator
Figure 12:

CD CHG, STOP LAMP, INT LAMP and CGR LTR Fuse


Object Number: 630873  Size: FS
Power and Grounding Components
HVAC HI, PWR MIR, HAZARD, RAP, PASSKEY, R DEFOG, H SEAT/LUM, PWR LOCK and RADIO AMP Fuse
DRL, Canister, PWR DROP, TURN, SIR, IP-IGN, CRUISE, and ECM Fuse
Figure 13:

HVAC HI, PWR MIR, HAZARD, RAP, PASSKEY, R DEFOG, H SEAT/LUM, PWR LOCK and RADIO AMP Fuse


Object Number: 589267  Size: FS
Power and Grounding Components
DIC/HVAC and HVAC CTRL Fuse
CD CHG, STOP LAMP, INT LAMP and CGR LTR Fuse
Figure 14:

DIC/HVAC and HVAC CTRL Fuse


Object Number: 325654  Size: FS
Power and Grounding Components
BTSI, RADIO, SUNROOF, STR WHL CTRL, STR WHL ILLUM, WIPER, MALL and MALL PGM Fuse
HVAC HI, PWR MIR, HAZARD, RAP, PASSKEY, R DEFOG, H SEAT/LUM, PWR LOCK and RADIO AMP Fuse
Figure 15:

BTSI, RADIO, SUNROOF, STR WHL CTRL, STR WHL ILLUM, WIPER, MALL and MALL PGM Fuse


Object Number: 589275  Size: FS
Power and Grounding Components
SEAT, HEADLAMP and PWR WDO Circuit Breaker
DIC/HVAC and HVAC CTRL Fuse
Figure 16:

SEAT, HEADLAMP and PWR WDO Circuit Breaker


Object Number: 589276  Size: FS
Power and Grounding Components
BTSI, RADIO, SUNROOF, STR WHL CTRL, STR WHL ILLUM, WIPER, MALL and MALL PGM Fuse