GM Service Manual Online
For 1990-2009 cars only

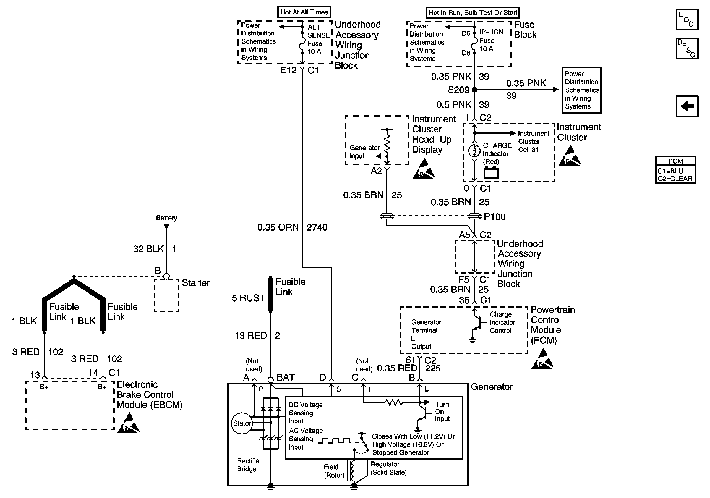
Refer to Engine Electrical Schematics

Charging System


Object Number: 591210  Size: FS
Handling ESD Sensitive Parts Notice
Handling ESD Sensitive Parts Notice
Handling ESD Sensitive Parts Notice
Handling ESD Sensitive Parts Notice
Engine Electrical Components
Charging System Circuit Description
Starting System
.

Circuit Description

The powertrain control module (PCM) Output (L) terminal to the alternator determines when the alternator will be turned off. It is on during all normal vehicle operating conditions except during low RPM conditions. The alternator is turned off during low RPM conditions in order to remove the excess load from the engine.

The alternator telltale lamp will illuminate any time the ignition is on and engine is not running. The telltale will go out after the engine is running and the alternator is putting out the desired amperage.

Conditions for Running the DTC

    •  The engine is running.
    •  The voltage telltale is on.

Conditions for Setting the DTC

    • The L terminal voltage is low while the PCM is commanding the generator on.
    •  The above condition is present for more than 30 seconds.

Action Taken When the DTC Sets

The PCM stores conditions which were present when the DTC set as Failure Records only. This information will not be stored as Freeze Frame Records.

Conditions for Clearing the MIL/DTC

    • The DTC becomes history when the conditions for setting the DTC are no longer present.
    • The history DTC clears after 40 malfunction free warm-up cycles.
    • The PCM receives a clear code command from the scan tool.

Diagnostic Aids

Inspect for the following conditions:

Many situations may lead to an intermittent condition. Perform each inspection or test as directed.

Important: :  Remove any debris from the connector surfaces before servicing a component. Inspect the connector gaskets when diagnosing or replacing a component. Ensure that the gaskets are installed correctly. The gaskets prevent contaminate intrusion.

    • Loose terminal connection
       -  Use a corresponding mating terminal to test for proper tension. Refer to Testing for Intermittent Conditions and Poor Connections , and to Connector Repairs in Wiring Systems for diagnosis and repair.
       -  Inspect the harness connectors for backed out terminals, improper mating, broken locks, improperly formed or damaged terminals, and faulty terminal to wire connection. Refer to Testing for Intermittent Conditions and Poor Connections , and to Connector Repairs in Wiring Systems for diagnosis and repair.
    • Damaged harness--Inspect the wiring harness for damage. If the harness inspection does not reveal a problem, observe the display on the scan tool while moving connectors and wiring harnesses related to the sensor. A change in the scan tool display may indicate the location of the fault. Refer to Wiring Repairs in Wiring Systems for diagnosis and repair.
    •  Inspect the powertrain control module (PCM) and the engine grounds for clean and secure connections. Refer to Wiring Repairs in Wiring Systems for diagnosis and repair.

If the condition is determined to be intermittent, reviewing the Snapshot or Freeze Frame/Failure Records may be useful in determining when the DTC or condition was identified.

Test Description

The numbers below refer to the step numbers on the diagnostic table:

  1. This vehicle is equipped with a PCM which utilizes an electrically erasable programmable read-only memory (EEPROM). When you replace the PCM, you must program the new PCM.

P0620 -- Gen Ckt.

Step

Action

Value(s)

Yes

No

1

Did you perform the Powertrain On-Board Diagnostic (OBD) System Check?

--

Go To Step 2

Go to Powertrain On Board Diagnostic (OBD) System Check

2

  1. Turn OFF the ignition.
  2. Disconnect the generator harness connector.
  3. Connect a J 39200 Digital Multimeter between the (L) terminal and a good ground.
  4. Start the engine.
  5. Command the generator ON with the scan tool while observing the DMM.

Does the voltage change from the first indicated value to the second indicated value?

0.0V

5.0V

Go To Diagnostic System Check - Engine Electrical

Go To Step 3

3

Test the (L) circuit for an open or for a short to ground. Refer to Circuit Testing and Wiring Repairs in Wiring Systems.

Did you find and correct the condition?

--

Go To Step 7

Go To Step 4

4

Test the (L) circuit for a short to voltage. Refer to Circuit Testing and Wiring Repairs in Wiring Systems.

Did you find and correct the condition?

--

Go To Step 7

Go To Step 5

5

Inspect for a poor connection at the PCM. Refer to Testing for Intermittent Conditions and Poor Connections and Connector Repairs in Wiring Systems.

Did you find and correct the condition?

--

Go To Step 7

Go To Step 6

6

Important: The replacement PCM must be programmed. Refer to Powertrain Control Module Replacement/Programming

Replace the PCM.

Did you complete the replacement?

--

Go To Step 7

--

7

  1. Use the scan tool in order to clear the DTCs.
  2. Operate the vehicle within the Failure Records conditions.

Does the DTC reset?

--

Go To Step 2

System OK