GM Service Manual Online
For 1990-2009 cars only
Makes
🢒
Pontiac
🢒
2000
🢒
Grand Prix
🢒
Body and Accessories
🢒
Keyless Entry
🢒 Keyless Entry Schematics
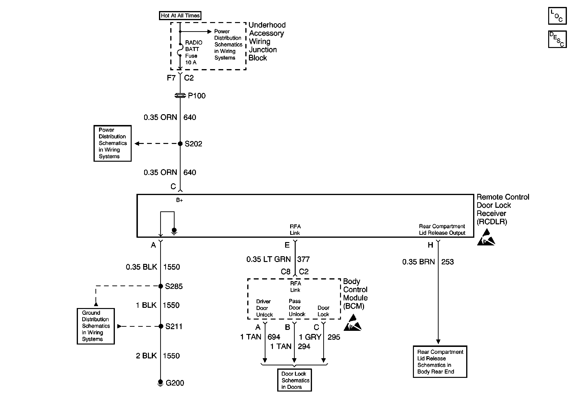
Battery, Starter, Generator, EBCM, Underhood Accessory Wiring JuncTion Block and Fuse Block
Underhood Accessory Wiring Junction Block, Headlamp Switch, Heater A/C Control, RCDLR, Theft Deterrent Indicator Lamp, Theft Deterrent Shock Sensor and Trip Calculator
G200 (3 of 4)
Outputs and Ground
Rear Release
Handling ESD Sensitive Parts Notice
Handling ESD Sensitive Parts Notice
Keyless Entry Components
Keyless Entry System Circuit Description