GM Service Manual Online
For 1990-2009 cars only
Makes
🢒
Pontiac
🢒
2000
🢒
Grand Prix
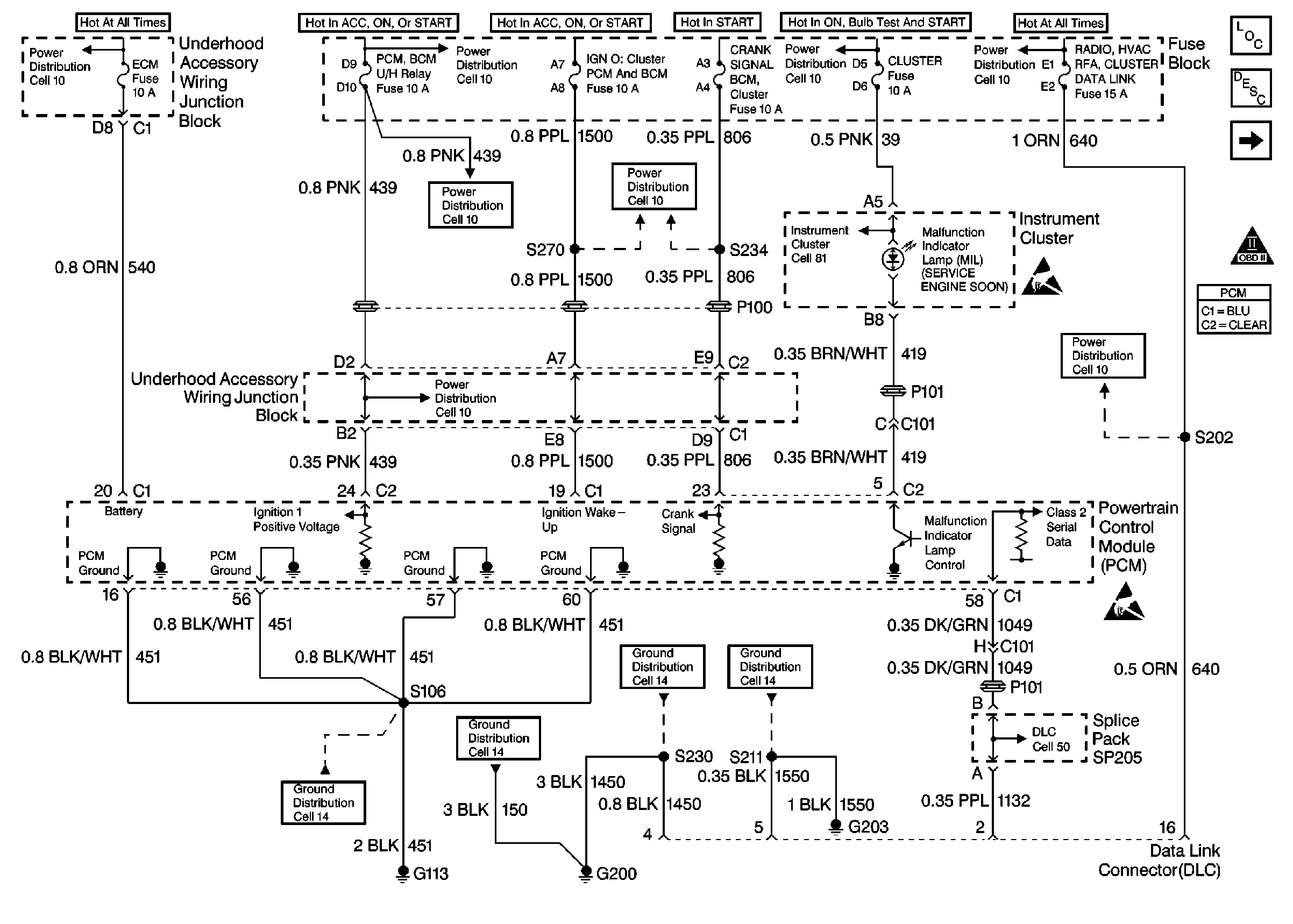
🢒 Power, Ground, DLC and MIL
Power, Ground, DLC and MIL
Power, Ground, DLC and MIL
Cell 10: Underhood Accessory Wiring Junction Block
Cell 10: IGN 2 MaxiFuse®, and Ignition Switch
Cell 10: AIR BAG, CLUSTER, DRL, PCM BCM U/H RELAY, and TURN SIGNALSCORN LPS Fuses
Cell 10: AIR BAG, CLUSTER, DRL, PCM BCM U/H RELAY, and TURN SIGNALSCORN LPS Fuses
Ignition Control Module, CMP and CKP
Engine Controls Components
OBD II Symbol Description Notice
Handling ESD Sensitive Parts Notice
Cell 10: ABS, CRANK SIGNAL BCM CLUSTER, HEATED MIRROR, and IGN 0:CLUSTER PCM & BCM Fuses
Cell 10: AIR BAG, CLUSTER, DRL, PCM BCM U/H RELAY, and TURN SIGNALSCORN LPS Fuses
Cell 10: AIR BAG, CLUSTER, DRL, PCM BCM U/H RELAY, and TURN SIGNALSCORN LPS Fuses
Cell 10: ABS BCM, CD CHANGER, CIGAR LTR AUX POWER, INADV POWER BUS,and RADIO HVAC RFA CLUSTER DATA LINK Fuses
Handling ESD Sensitive Parts Notice
Cell 14: LH IP Ground G203
Cell 14: RH IP Ground G200
Cell 14: L36 Engine Grounds G100, G111, and G113
Cell 14: LH IP Ground G203