GM Service Manual Online
For 1990-2009 cars only
Makes
🢒
Pontiac
🢒
2000
🢒
Grand Prix
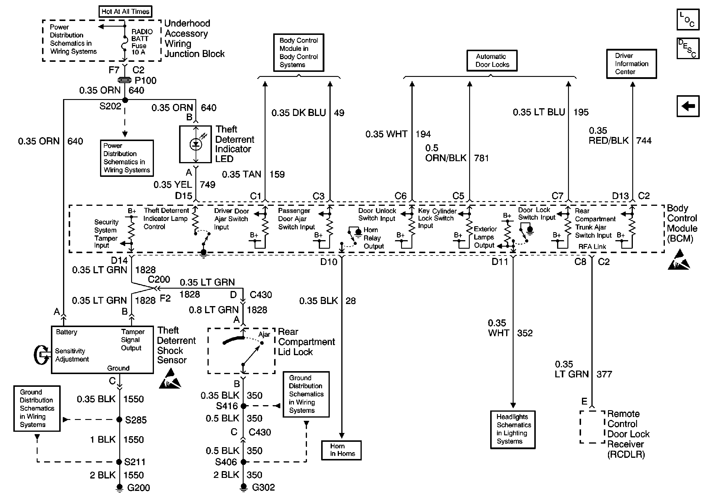
🢒 Body Control Module
Body Control Module
Body Control Module
Underhood Accessory Wiring Junction Block, Headlamp Switch, Heater A/C Control, RCDLR, Theft Deterrent Indicator Lamp, Theft Deterrent Shock Sensor and Trip Calculator
Underhood Accessory Wiring Junction Block, Headlamp Switch, Heater A/C Control, RCDLR, Theft Deterrent Indicator Lamp, Theft Deterrent Shock Sensor and Trip Calculator
Power
G302 (1 of 2)
Horn Schematic
G200 (3 of 4)
Power and Inputs
Fused Distribution, DRL Control Module, Headlamp Switch and BCM
Power, Ground and Door Locks
Theft Deterrent System Components
Content Theft Deterrent (CTD) Circuit Description
Theft Deterrent Module
Handling ESD Sensitive Parts Notice