GM Service Manual Online
For 1990-2009 cars only
Makes
🢒
Pontiac
🢒
2001
🢒
Grand Prix
🢒 Indicators
Indicators
Indicators
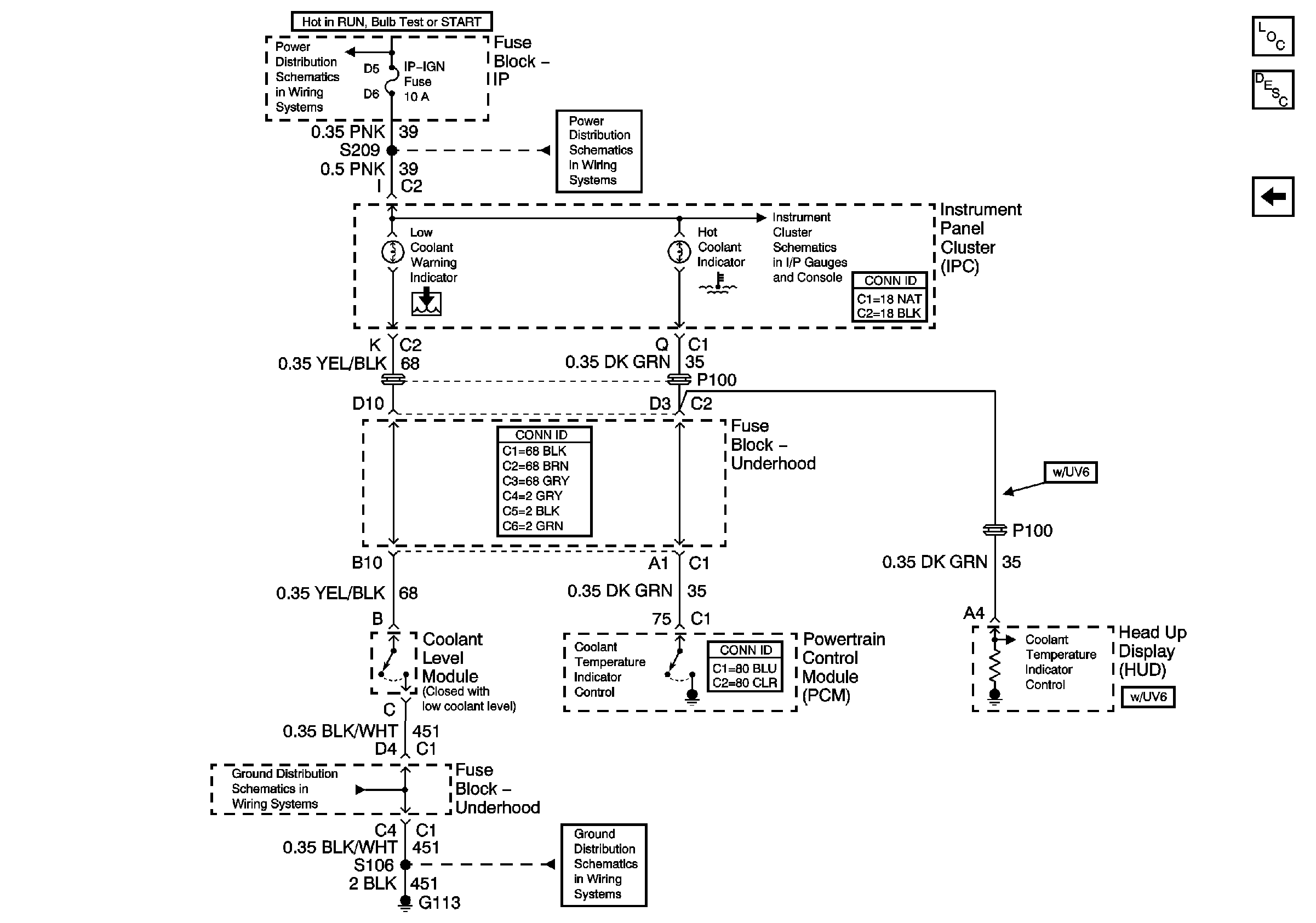
IP-IGN, CRUISE, ECM Fuses
IP-IGN, CRUISE, ECM Fuses
Indicators
G100, G111, G113
G100, G111, G113
Master Electrical Component List
Fans